点击进入《★供电可靠性考试》题库
点击进入《供电可靠性考试:供电可靠性考试》考试资料下载,在线测试
1、判断题 带电作业如发生用户停电事件,不能单纯视为带电作业,还应录入停电运行事件。
点击查看答案
本题答案:对
本题解析:暂无解析
2、填空题 出线断路器是指变电站出线间隔所对应的能够实现()和()双重作用的断路器。
点击查看答案
本题答案:控制;保护
本题解析:试题答案控制;保护
3、填空题 限电是指在电力系统计划的运行方式下,根据电力的供求关系,对于求大于供的部分进行的限量供应,包含()和()两类。
点击查看答案
本题答案:供电网限电;系统电源不足限电
本题解析:试题答案供电网限电;系统电源不足限电
4、单项选择题 退出日期为资产实际退出电网运行的日期,此数据不参与“信息系统”计算;注销日期为资产实际退出()的日期或发生变更的日期[包括线路变更(切改)、单位变更等],此数据参与“信息系统”计算,在注销时需特别注意,以免影响已经上报的数据。
A、电网运行
B、系统运行
C、运行
点击查看答案
本题答案:B
本题解析:暂无解析
5、填空题 线路检修、改造或故障停电时,其同杆并架或由于其他原因必须配合停电的(陪停线路本身没有工作),此事件中()必须在同一事件中录入。
点击查看答案
本题答案:所有停电线路
本题解析:试题答案所有停电线路
6、判断题 可靠性指标诊断分析应该由可靠性人员配合设备专业人员共同完成,有效的诊断分析,是查找设施质量、生产管理各环节存在问题的有效手段。
点击查看答案
本题答案:对
本题解析:暂无解析
7、判断题 线段注册中,如果不是变电站的出线开关而勾选了“出线开关”,则会造成线路条数与实际不一致。
点击查看答案
本题答案:对
本题解析:暂无解析
8、判断题 凡预先已作出安排,或在6小时(或按供用电合同要求的时间)前通知主要用户的停电为预安排停电。
点击查看答案
本题答案:错
本题解析:暂无解析
9、问答题 简述供电系统设施的状态。
点击查看答案
本题答案:供电系统设施按其是否与运行中的电网相连,可分为运行和停
本题解析:试题答案供电系统设施按其是否与运行中的电网相连,可分为运行和停运两种状态。
运行状态:供电设施与电网相连接,并处于带电的状态。
停运状态:供电设施由于故障、缺陷或检修、维修、试验等原因,与电网断开,而不带电的状态。其又可分为:
(1)强迫停运:由于设施丧失了预定的功能而要求立即或必须在6h以内退出运行的停运,以及由于人为的误操作和其他原因未能按规定程序提前向调度提出申请并在6h前得到批准的停运。
(2)预安排停运:事先有计划安排,使设施退出运行的计划停运(如计划检修、施工、试验等),或按规定程序提前向调度提出申请并在6h前得到批准的临时性检修、施工、试验等的临时停运。
10、判断题 供电可靠率是反映供电系统对用户供电的可用性的指标。
点击查看答案
本题答案:对
本题解析:暂无解析
11、单项选择题 供电可靠率指在统计期间内,对用户有效供电时间总小时数与统计期间小时数的比值,它是反映供电系统对用户()的指标
A、供电可靠度
B、停电时间长短
C、停电频率
点击查看答案
本题答案:A
本题解析:暂无解析
12、填空题 系统可靠性包括()、()、()、大电网可靠性等。
点击查看答案
本题答案:供电系统可靠性;输变电系统可靠性;直流输电系统可靠性
本题解析:试题答案供电系统可靠性;输变电系统可靠性;直流输电系统可靠性
13、判断题 在实际的可靠性统计过程中,以用户作为基本统计对象。
点击查看答案
本题答案:错
本题解析:暂无解析
14、问答题 什么是用户申请停电?
点击查看答案
本题答案:由于用户本身的要求得到批准,且影响其他用户的停电。
本题解析:试题答案由于用户本身的要求得到批准,且影响其他用户的停电。
15、判断题 对于设施停运而未造成供电系统对用户停电的情况下,不予统计。
点击查看答案
本题答案:对
本题解析:暂无解析
16、单项选择题 用户平均重复预安排停电次数是指供电用户在统计期间内的平均预安排停电次数,主要反映供电企业对与安排()以及工程协调水平。
A、计划管理
B、停电次数
C、停电
点击查看答案
本题答案:A
本题解析:暂无解析
17、单项选择题 停电时间的选取采用对用户停止供电到对用户全部恢复送电为止,选取的标准就是()。
A、开关是否合上
B、变压器是否带电
C、是否对用户供电
点击查看答案
本题答案:C
本题解析:暂无解析
18、单项选择题 ()一般采取上级单位督查、同级单位互查、单位内部自查三种方式
A、内部监督
B、可靠性监督
C、数据监督
点击查看答案
本题答案:A
本题解析:暂无解析
19、单项选择题 在做数据变更时,注销日期与新注册日期应相差()。
A、一天
B、两天
C、三天内
点击查看答案
本题答案:A
本题解析:暂无解析
20、问答题 基础数据维护注意事项都有哪些?
点击查看答案
本题答案:1、投运日期与注册日期的区别
投运日期为资产
本题解析:试题答案1、投运日期与注册日期的区别
投运日期为资产实际投入电网运行的日期,此数据不参与“信息系统”计算;注册日期为资产实际投入电网运行的日期或发生变更的日期顺延1天(包括线路变更(切改)、用户变更(切改)、用户增容、更换单位等),此数据参与“信息系统”计算,在注册时需特别注意,以免影响已经上报的数据。
2、退出日期和注销日期的区别
退出日期为资产实际退出电网运行的日期,此数据不参与“信息系统”计算;注销日期为资产实际退出系统运行的日期或发生变更的日期[包括线路变更(切改)、单位变更等],此数据参与“信息系统”计算,在注销时需特别注意,以免影响已经上报的数据。
3、在做数据变更时,注销日期与新注册日期应相差一天。
如在4月15日对线段A进行了切改,则在系统中做数据变更时,注销日期为4月15日,新注册日期为4月16日。
4、每个使用单位只能维护本单位的基础数据,上一级的单位不能维护下一级单位的基础数据。
5、所有注册数据编码必须唯一。对于已经推出的数据,其编码可以重新注册使用。
6、注册线段和注册用户之间有主从关系,其信息也相互影响,当线段基础数据发生变化时,如对线段进行“线段变更”、“线段拆分”、“线段退出”、“更换单位”等操作时,该线段的用户自动跟进,用户编码不变;如删除一条线段时,该线段所有的注册用户将自动被删除。
7、由于新版程序中对于变更操作没有复原功能,而一次变更操作一般包括了一次退出和一次新增操作。如果是线段变更还包括其线段从属用户自动跟随变更,使用中必须特别注意操作的先后顺序和填写日期的正确性。以下两种情况需特别注意:
(1)线路改造停电工作必须先录入运行时间再进行变更操作。
(2)线段合并操作必须先变更主线段(即合并后保留的线段),再将用户变更到线段,而不能反向操作,避免用户在程序内部变更两次。
8、“线路删除”、“线段删除”、“用户删除”功能主要用于删除误录入的数据。“修改线段”、“修改用户”功能主要用于修改近期录入的线段或用户相关信息中的错误信息。当基础数据的资产信息等由于线路改造、业扩等工作发生变动时,不能使用此功能修改,而应使用“线段变更”、“用户变更”功能对其进行修改,如果线段变更时其他用户信息有调整的,可以在线段变更后使用“用户修改”功能。
9、经过上一级可靠性管理人员进行锁定的数据,修改后会自动生成非正式数据,需经上一级可靠性管理人员审批方能变更为正式数据。在审批前,非正式数据不会对正式数据造成任何影响,不参与系统计算。不能对非正式基础数据录入运行事件。
21、问答题 停电事件责任原因中的运行维护原因指什么?
点击查看答案
本题答案:运行维护是指设备维护或运行管理不当造成的故障停电。本题解析:试题答案运行维护是指设备维护或运行管理不当造成的故障停电。
a.检修试验质量原因是指未按相关规程或规定的要求进行设备检修、调整试验,导致运行设施故障而引起的停电。
b.运行管理原因是指设备运行管理不当或未按规程要求开展运行管理工作造成供电设施故障而引起的停电,包括误操作、反措落实不力、树线矛盾等情况。
c.责任原因不清是指无法查明原因的故障停电。
22、问答题 简述可靠性数据管理的流程。
点击查看答案
本题答案:可靠性数据来源于生产实际,其中基础数据和运行数据的收集
本题解析:试题答案可靠性数据来源于生产实际,其中基础数据和运行数据的收集整理和录入主要由可靠性四、五级人员完成,数据审核检查工作主要由二、三级人员完成。各级可靠性管理人员定期对可靠性数据进行分析,查找问题,制定措施,召开分析会商会议,发挥可靠性指标数据的指导作用。可靠性数据管理工作流程图如下:
23、单项选择题 供电可靠率(计入所有对用户的停电影响)含义:在统计期间内,对用户()总小时数与统计期间小时数的比值
A、供电时间
B、有效供电时间
C、持续供电
点击查看答案
本题答案:B
本题解析:暂无解析
24、填空题 数据审核:各级可靠性管理人员对已录入“可靠性管理信息系统”的数据进行核对检查,保证数据信息的准确性。其中停()、()和()是重点审核对象。
点击查看答案
本题答案:运事件的定性;停运事件的起止时间;停运事件的编码
本题解析:试题答案运事件的定性;停运事件的起止时间;停运事件的编码
25、填空题 用户影响是指由于()造成其他用户的停电。
点击查看答案
本题答案:用户供电设施故障
本题解析:试题答案用户供电设施故障
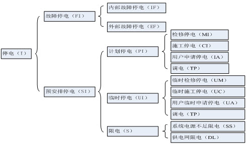
26、问答题 请绘制停电性质划分如图。
点击查看答案
本题答案:
试题答案
27、填空题 填报停电运行事件时,如为同时进行多项检修工作的,按照停电检修()的工作选择停电责任原因。
点击查看答案
本题答案:时间最长
本题解析:试题答案时间最长
28、问答题 什么是智能电网?
点击查看答案
本题答案:智能电网是指建立在集成的、双向高速通信网络的基础上,通
本题解析:试题答案智能电网是指建立在集成的、双向高速通信网络的基础上,通过先进的传感测量技术、设备技术、控制方法以及决策支持系统技术的应用,在保证安全的前提下,首先带有测量传感系统的电网,通过通讯、信息系统,把测量传感信息传递到调度控制部门,然后通过先进的计算机技术和控制技术,对智能电网进行控制,实现具有可靠、安全、经济、高效、环境友好等特点的智能化电网。
29、填空题 重复停电分析是 () 分析中的重要内容。
点击查看答案
本题答案:停电次数
本题解析:试题答案停电次数
30、单项选择题 通过(),可以对现有配电网合理性进行分析,寻找配电网的薄弱环节,进而提出对配电网改进措施。
A、配电网分析
B、配电网供电可靠性评估
C、供电可靠性评估
点击查看答案
本题答案:B
本题解析:暂无解析
点击进入《★供电可靠性考试》题库
点击进入《供电可靠性考试:供电可靠性考试》考试资料、试题下载,试卷在线测试