时间:2019-08-17 00:32:20


1、单项选择题
如图所示三极管,用试验方法测得三极各端电压分别为1端对地-6.2V,2端对地-6V,3端对地-9V,则发射极为()。

A.1端;
B.2端;
C.3端;
D.不能定。
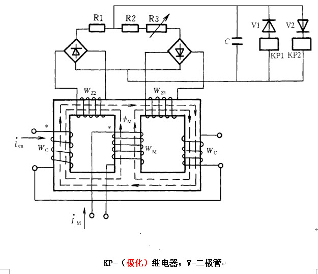
2、问答题 制图题:画出电流相位()比较式继电器接线图。
3、问答题 制图题:画出一个条形磁铁的磁力线方向。
4、单项选择题 电动机在运行时,其操作盘上的()指示灯亮。
A.绿色;
B.黄色;
C.白色;
D.红色。
5、单项选择题 电功率的计算公式P=UI,式中的U表示用电器两端的电压,I为通过用电器的电流,此公式适用于()。
A.计算电风扇的电功率; www.91eXam.org
B.计算电灯泡的电功率;
C.计算蓄电池充电的电功率;
D.计算电风扇、电灯泡、蓄电池的充电的电功率。
6、问答题 测量某电动机的电压为380V,电流是20A。试求电压、电流的最大值,已知电压超前电流60°,试写出电压电流的瞬时值表达式。
7、判断题 金属导体的电阻与外加电压无关。()
8、判断题 一切物体的负电荷的总量,永远多于正电荷的总量,否则就不会有多余的电子流动以形成电流。()
9、问答题 一个负载为星形接线,每相电阻R为5Ω,感抗XL为4Ω,接到线电压UL为380V的对称三相电源上,求负载电流。
10、单项选择题 三极管集电极的作用是()。
A.发射载流子;
B.输送和控制载流子;
C.收集载流子;
D.不一定。
11、判断题 在串联电路中,总电阻等于各电阻的倒数之和。
12、问答题 制图题:画出升压变压器低阻抗保护原理图。
13、问答题 有额定值分别为220V100W,和100V、60W的白炽灯各一盏,并联后接到48V电源上,问哪灯泡亮些?
14、判断题 一个线圈的电感与外加电压无关。()
15、判断题 同步发电机失磁时,无功功率表指示在零位。()
16、判断题 电容量的大小,反映了电容器储存电荷的能力。()
17、单项选择题 要求酿造大麦水分含量在()以下,否则难以贮存。
A、25%
B、20%
C、15%
D、13%
18、判断题 距离保护在多电源的复杂网络中,有很高的工作可靠性。()
19、判断题 整流型距离保护的负序电流元件,是测量元件的闭锁元件。
20、判断题 稳压管的作用是在电源电压上,可起到稳压和均压作用。()
21、单项选择题 电压互感器的二次绕组严禁()。
A.开路运行;
B.短路运行;
C.负载是容性;
D.负载是感性。
22、单项选择题 两个电阻并联,R1=2Ω,通过的电流为5A,R2=4Ω,通过的电流应是()。
A.8A;
B.3.5A;
C.10A;
D.2.5A。
23、判断题 为防止厂用工作母线失去电源,备用电源应在工作电源的断路器事故跳闸前自动投入。()
24、问答题 电力电容器的型号都代表什么?
25、问答题
有一△形接线的对称负载,接到380V对称三相电源上,每相负载电阻R=16Ω,感抗XL=12(Ω),试求负载的相电流Iph和线电流IL各是多少?
26、问答题 制图题:画出变压器过电流保护(单相)原理接线图。
27、判断题 变压器的寿命是由线圈绝缘材料的老化程度决定的。()
28、单项选择题 三相异步电动机接通电源后启动困难,转子左右摆动,有强烈的“嗡嗡”声这是由于()。
A.电源一相断开;
B.电源电压过低;
C.定子绕组有短路;
D.原因不定。
29、判断题 把电容器串联在供电线路上叫串联补偿。()
30、单项选择题 如图所示电路用电流表和电压表测量电阻阻值的两种电路,当电阻R的阻值较小时,较准确的测量电阻的阻值,应选择()电路。
A.
B.
C.
D.