时间:2018-12-26 01:23:18


1、判断题 进行镁剂除硅处理时,投加石灰的目的是除去碳酸盐的硬度。
2、问答题 绘图题:画出有色溶液的吸光度与溶液浓度的关系曲线。
3、判断题 电流式分析仪器的发送器能把被测物质浓度的变化转换为电导。
4、判断题 炉水磷酸盐处理的目的是为了防止因补给水残余的或凝汽器漏入的少量钙镁离子生成水垢,以形成水渣的形式随排污排掉;并能调整炉水pH,起到防止腐蚀的作用。
5、判断题 弱碱性阴离子交换树脂可除去水中的硅化合物。
6、单项选择题 DJ-101型溶氧仪灵敏度逐日下降,响应迟钝,其原因可能是()。
A.电极开路;
B.分析电极接触不良;
C.置换器受污染;
D.电极损坏。
7、多项选择题 不准使用()的玻璃器皿。
A、破碎
B、不完整
C、完整
8、多项选择题 准确度与精密度的区别是()。
A、准确度是测得值与真空值之间的符合程度,它用误差表示,精密度是相同条件下几次重复测定结果彼此符合的程度,它用偏差表示
B、准确度是由系统误差和偶然误差综合引起,而精密度是由偶然误差引起,系统误差不影响精密度
C、准确度高时精密度一定高,而精密度高时并不表示准确度一定高
9、单项选择题 1000MW机组冷态启动时监督标准:凝结水铁()时,投运凝结水精处理系统进行回收,同时切换加氨点。
A、<1000μg/L
B、<800μg/L
C、<600μg/L
10、判断题 当接到停机通知时,要检查停炉保护装置,做好加药准备。
11、单项选择题 化学可逆反应中,不能引起化学平衡移动的是()。
A、加入催化剂
B、提高温度
C、减少反应物浓度
12、问答题 绘图题:画出自然循环汽包炉水汽流程图。
13、问答题 绘图题:画出循环水加氯处理系统流程图。
14、多项选择题 比色皿的维护方法()。
A、每次用完比色皿要及时冲净、揩干,放在比色皿盒内
B、先用滤纸吸干水分,再用镜头纸擦
C、使用时只能拿磨砂面
15、单项选择题 玻璃器皿洗涤的标准是()。
A、无污点
B、无油渍
C、透明
D、均匀润湿无水珠
16、单项选择题 发电机标出额定功率是()。
A、无功功率
B、有功功率
C、视在功率
17、单项选择题 双层床离子交换器是一台交换器内充有两种树脂,一种是弱型离子交换剂,另一种是强型离子交换剂。由于弱型树脂的()低于强型树脂,所以通过反洗,两种树脂可以形成上下两层。
A.颗粒形状;
B.颜色差别;
C.树脂质量;
D.相对密度。
18、单项选择题 发电机内冷水中,()是衡量铜腐蚀程度的重要判断依据。
A、电导率
B、含铜量
C、pH值
19、判断题 热力软化法可以将水中所有碳酸盐硬度除去。
20、问答题 绘图题:画出超临界直流锅炉本体化学清洗系统图。
21、单项选择题 定期排污最好在锅炉()的情况下进行。
A、负荷高
B、负荷低
C、调峰
22、判断题 通常弱型树脂比强型树脂的密度大。
23、问答题 绘图题:画出锅炉补给水、预处理系统流程图。
24、问答题 计算题:用21.4gNH4Cl与过量的消石灰起反应,在标准状况下生成氨气多少升?
25、判断题 当除碳器效率降低时,阴床除硅效果也降低。
26、单项选择题 甲基橙指示剂变色的pH值范围是()。
A.3.1~4.4;
B.8.0~10.0;
C.4.2~6.2;
D.6.8~8.0。
27、单项选择题 测定电导率时,温度对测定结果()。
A、影响很大
B、影响很小
C、无影响
28、问答题 绘图题:画出联氨配药、加药系统流程图。
29、单项选择题 pH=4大约是pH=5溶液中H+浓度的()倍。
A、0.8
B、1
C、10
30、问答题 凝汽器酸洗如何监督?怎样排气?
31、问答题 叙述制氢设备的工艺流程。
32、单项选择题 真空除氧是使给水在真空状态下达到()的温度。
A.过热蒸汽;
B.低压蒸汽;
C.高压蒸汽;
D.饱和蒸汽。
33、判断题 一级处理值-—有因杂质造成结垢、积盐、腐蚀的可能性,应在72h内恢复至标准值
34、单项选择题 变压器内的固体绝缘材料如果受潮,其绝缘电阻()。
A、降低;
B、增高;
C、不变
35、问答题 绘图题:画出覆盖过滤器处理系统流程示意图。
36、判断题 在水的混凝处理过程中,助凝剂本身不起混凝作用,而是充当凝絮的骨架材料。
37、单项选择题 ()溶液是一种能对溶液的酸度起稳定作用的溶液。
A、饱和
B、标准
C、缓冲
38、单项选择题 变压器油在变压器内主要起()作用。
A、冷却和绝缘
B、消弧
C、润滑。
39、单项选择题 标定硫酸标准溶液可用()做基准物。
A、氢氧化钠
B、氨水
C、碳酸钠
D、氯化钠
40、问答题 直流炉启动时,热态清洗有何作用?如何操作?
41、判断题 pH表和pNa表所用甘汞电极构造基本相同,只是内装电解液的浓度不同。
42、单项选择题 强制循环路对水质的要求()于自然循环路。
A.高
B.低
C.等于
D.不确定
43、判断题 弱酸阳离子交换树脂对水中非碳酸盐硬度和中性盐基本无交换能力。
44、判断题 机组正常运行时,接班后全面分析一次各水质指标,2小时后再全面分析一次。
45、单项选择题 已知介质的压力p和温度Tb,在该压力下,当T<Tb时,介质所处的状态是()。
A.饱和水;
B.未饱和水;
C.饱和蒸汽;
D.过热蒸汽。
46、单项选择题 在高压锅炉蒸汽系统中,沉积在高压锅炉过热器中的盐类主要是()。
A.氯化钠;
B.硅酸钠;
C.硫酸钠;
D.磷酸钠。
47、判断题 缓蚀剂只能降低腐蚀,不能杜绝腐蚀。
48、多项选择题 故障和水质劣化时的处理原则()
A、发生故障或水质劣化时,应迅速解除对人身或设备的危害,然后找出原因、消除故障。
B、发生故障应及时联系、处理,同时汇报班长及值长、分场。
C、故障消除后,应将事故现象、分析和处理情况按时间顺序详细记录在值班日志内。
49、判断题 汽车来酸(碱)后,取样化验合格后,方可卸货。
50、判断题 按交换容量定义可知,全交换容量>工作交换容量>平衡交换容量。
51、判断题 碱化度表示聚合铝中的OH-和Al3+的相对含量。
52、单项选择题 浓碱溅入眼睛内应立即用()冲洗。
A、0.5%碳酸氢钠
B、2%硼酸
C、大量清水
53、单项选择题 阳床未失效,阴床先失效,阴床出水水质()。
A.pH值、电导率、硅含量都升高;
B.pH值下降,电导率、硅含量升高;
C.pH值下降,电导率先下降而后升高,硅含量升高;
D.pH值、电导率、硅含量都下降。
54、判断题 备用取样冷却水泵的进出口门应常关,泵联锁开关应在联锁位置。
55、单项选择题 如一个样品分析结果的准确度不好,但精密度好,则可能存在着()的问题。
A.操作失误;
B.记录有差错;
C.使用试剂不纯;
D.随机误差大。
56、判断题 汽包炉热化学试验的目的是寻求获得良好蒸气品质的运行条件。
57、单项选择题 HSn70-1A为凝结器铜管的牌号,其中-1是指添加()的含量。
A.Al;
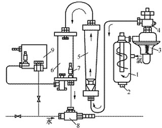
B.Sn;
C.As;
D.Zn。
58、多项选择题 爆炸的破坏形式有哪些()?
A、直接的爆炸作用
B、冲击波的破坏作用
C、塌陷
D、火灾
59、判断题 在单元制一级除盐系统中,如果发现阴床出水的pH值突然降低、含硅量上升、电导率先下降而后又急剧上升,则说明阴、阳床都已失效。
60、判断题 禁止利用电气系统的任何管道悬挂重物。
61、单项选择题 ()h内蒸汽(氢)电导率达到0.5μS/cm,未查明原因,并且继续恶化时,应停止机组运行。
A.24;
B.72;
C.48;
D.10。
62、单项选择题 透平油中安装连续再生装置,其吸附剂的用量应为油量的()。
A、5%~10%;
B、1%~2%;
C、5%~7%。
63、问答题 论述除盐水箱污染的原因和污染后的分析与处理方法。
64、单项选择题 离子交换树脂的密度有干真密度、湿真密度和湿视密度三种表示方法,计算装填树脂量时用()。
A、干真密度
B、湿真密度
C、湿视密度
65、判断题 当凝结水外状无色透明、铁≤1000μg/L时,方可回收投入精处理系统。
66、多项选择题 轴承过热或有杂音的原因()
A、油质不良
B、油位过低
C、轴承磨损
D、超负荷运行
67、单项选择题 使用滴定管时,刻度准确到0.1mL,读数应读至()。
A、0.01
B、0.1
C、0.001
D、1.0
68、问答题 试述锅炉采用EDTA化学清洗的步骤和各步骤的目的。
69、判断题 335MW机组凝结水配氨用水是由补给水处理混床专用泵供给;加药间配药用水其一来自#1机凝结水母管,其二来自#5混床捕捉器。
70、问答题 简述混床除盐原理。
71、判断题 阳离子交换树脂的耐热温度一般为60℃。
72、判断题 分光光度计中的光电池、光电管是接受光的元件,因此绝对不怕光。
73、单项选择题 进行卸酸碱操作时,现场()有人进行监护。
A、必须
B、可以
C、不用
74、单项选择题 混床出水接近()。
A、碱性
B、中性
C、酸性
75、单项选择题 联氨是利用其()性进行除氧的。
A、氧化
B、还原
C、易溶
76、单项选择题 开入式变压器,正常油中溶解空气达到饱和状态时,空气量约占油体积的()%。
A、10
B、8
C、15
77、单项选择题 离子交换器中排管一般包两层网套,其中内层和外层分别为()目。
A.20~40,20~40;
B.10~20,60~70;
C.10~20,20~40;
D.20~40,40~60。
78、判断题 计算液体的流量是把流过断面的面积与该液体的最大流速相乘。
79、判断题 标定Na2S2O3可以选用KBrO3作基准物质。
80、多项选择题 滴定反应必须满足条件有()。
A、反应必须定量地完成;
B、反应能够迅速地完成;
C、要有简便可靠的方法确定滴定终点
81、判断题 系统误差和随机误差都可以避免,而过失误差却不可避免。
82、单项选择题 提高交换器中全部离子交换剂交换能力可通过()来实现。
A.提高树脂层高度;
B.提高水流速;
C.增大交换剂粒度;
D.提高水流温度。
83、单项选择题 用振荡脱气装置脱气时,振荡室内温度应控制在()。
A、50±1℃;
B、51±1℃;
C、54±1℃。
84、问答题 绘图题:画出pH值对碳钢在高温下水中腐蚀影响示意图。
85、判断题 取样管道开机或检修后投用时不用进行冲洗。
86、判断题 离子交换树脂的选择性系数与树脂的种类有关,与温度、浓度的变化无关。
87、单项选择题 为了EDI有效工作,浓水电导率应控制在()μS/cm。
A.50~150;
B.150~600;
C.600~750;
D.750~900。
88、判断题 提高碱再生液的温度对转成硅酸型树脂的洗脱率有明显的提高。
89、单项选择题 335MW机组凝结水高速混床出水钠离子监督标准?
A、≤15μg/L
B、≤10μg/L
C、≤5μg/L
90、判断题 1000MW机组凝结水在机组停运前1~2小时,停止加氧,并提高加氨量,使给水pH值大于9.0,同时打开除氧器排汽门,提供辅助除氧。
91、判断题 在碳的一种氧化物中,碳元素与氧元素的质量比是3:8,则该氧化物中碳原子与氧原子的个数比也为3:8。
92、判断题 为便于阴阳树脂分离,用于混床的阳树脂与阴树脂的湿真密度差应大于15%~20%。
93、单项选择题 试剂和器皿带进杂质所造成的误差可用()消除。
A、对照试验
B、空白试验
C、校正试验
94、判断题 任何助凝剂加入水中时都会形成凝絮。
95、单项选择题 覆盖过滤器铺膜5~10min后,浊液变清,且压差由零上升为()kPa,即表示铺膜成功。
A.不超过9.81;
B.大于19.62;
C.小于20;
D.9.81~19.62。
96、判断题 水经Na型离子交换器处理后,水中的钙、镁盐类基本上 被除去,所以水中的含盐量有所降低。
97、判断题 即使除氧器运行稳定、正常,也不能把水中的溶解氧除尽。
98、单项选择题 锅炉水压试验应采用加有氨和联氨的化学除盐水,()使用生水
A、可以
B、不得
C、必须
99、问答题 离子交换树脂在储存、保管的过程中应注意哪些问题?
100、单项选择题 能够直接用比色法测得的硅称为()。
A、活性硅
B、全硅
C、非活性硅
101、单项选择题 在相同的条件下多次测定结果之间相互接近的程度称为()。
A、准确度
B、精密度
C、误差
102、多项选择题 在下列哪些区域内动火作业,必须执行动火工作票制度:()。
A、生产场所
B、禁止明火区
C、办公室
D、防火重点部位
103、单项选择题 1mol物质所包含的结构粒子数与0.12kgC-12的()相等。
A、原子数目
B、分子数目
C、离子数目
104、问答题 绘图题:画出阴交换器进水及离子交换后出水的水质组成图。
105、单项选择题 在测定纯水电导率时,立即测定值DD1()过一段时间后的测定值DD2。
A、大于
B、小于
C、等于
106、多项选择题 1000MW机组凝结水什么情况下系统联络门门自动打开()
A、进口凝结水水温≥50℃时
B、精处理混床进出口压差>0.35MPa
C、精处理系统进口压力>4.0MPa
D、精处理混床进出口母管压差≥0.48MPa
107、问答题 绘图题:画出自然循环汽包炉水汽流程图。
108、问答题 绘图题:画出阳交换器进水及离子交换后出水的水质组成图。
109、多项选择题 滴定管正确读数的方法是()
A、装满或放出溶液后等等1~2分钟再读数,滴定至终点时等待0.5~1分钟读数
B、滴定管垂直
C、无色或浅色溶液读弯月面最低点,色深可读液面最高点,“蓝线”滴定管读交叉点
D、眼睛视线应与液面处于同一水平
110、单项选择题 常用酸、碱指示剂一般是弱的()。
A、有机酸或有机碱
B、无机酸
C、无机碱
111、多项选择题 当强碱溅到眼睛内或皮肤上时应()
A、迅速用大量清水冲洗
B、用2%的稀硼酸溶液清洗眼睛
C、用1%的醋酸清洗皮肤
D、情况严重应到医务室急救
112、单项选择题 335MW机组凝结水高速混床出水二氧化硅监督标准?
A、≤20μg/L
B、≤15μg/L
C、≤10μg/L
113、问答题 叙述弱酸阳离子交换器的出水特征和其在水处理系统中的应用情况。
114、多项选择题 化学分析剂分为()四个等级。
A、优级纯
B、分析纯
C、化学纯
D、实验室试剂
115、单项选择题 空气与氢气的混合气体,当其中氢气的成分为()时,有爆炸危险。
A、1%~4%
B、5%~75%
C、85%~98%
116、单项选择题 氢氧化钠中常含有少量的碳酸钠,是因为其具有很强的()。
A、氧化性
B、还原性
C、吸湿性
117、问答题 绘图题:画出超临界机组冷却启动过程低压给水系统除氧器冲洗流程示意图。
118、单项选择题 当氢气在空气中含量达到(),在明火或剧烈震动时,容易发生爆炸。
A.1%~5%;
B.15%~27%;
C.4%~75%;
D.大于50%。
119、单项选择题 滴定分析中,通过改变颜色指示化学计量点的试剂是()。
A、标准溶液
B、指示剂
C、催化剂
120、单项选择题 pH=11.80有效数字有()位。
A、2
B、3
C、4
121、单项选择题 给水加联氨是用联氨的()防止给水系统的溶氧腐蚀,同时防止系统内铁、铜垢的产生。
A、氧化性
B、还原性
C、酸性
122、单项选择题 离子交换树脂的化学性能有可逆性、酸碱性、中和与水解、()及交换容量。
A、选择性
B、可重复利用
C、可除去盐类
123、判断题 除盐系统中,阳床再生至正洗时,若进酸门和喷射器入口门忘关,会造成除盐母管电导率大幅度提高。
124、多项选择题 标定溶液时需要()。
A、至少标定2~3次,其相对偏差要求不大于0.2%
B、称基准物质的量不少于0.2000克
C、滴定时使用的标准溶液应控制在20~24毫升之间。
125、判断题 1000MW机组凝结水前置过滤器进出口压差>0.15MPa时相应系统旁路门自动打开。
126、判断题 故障消除后,应将事故现象、分析和处理情况按时间顺序详细记录在值班日志内。
127、判断题 硝酸银标准溶液应选用酸式棕色滴定管。
128、问答题 反渗透运行中膜容易受到哪些污染?应如何进行清洗?
129、单项选择题 用0.01摩尔/升HCl滴定0.01摩尔/升NaOH时,选()作指示剂。
A、甲基橙
B、甲基红
C、酚酞
130、判断题 用比色法可以测定水中的全硅含量。
131、问答题 绘图题:画出氨配药加药系统流程图。
132、问答题 绘图题:画出火电厂工业废水处理流程示意图。
133、判断题 某溶液的pH值为1,此溶液中已无OH离子。
134、判断题 脱碳器效率低时,阴床周期制水量会减少。
135、多项选择题 标准溶液浓度大小选择的依据是()。
A、滴定终点的敏锐程度
B、测量标准溶液体积的相对误差
C、分析试样中被测成分的含量和性质
D、对分析结果准确度的要求
136、问答题 有机附着物在凝汽器管内形成的原因和特征是什么?
137、问答题 叙述电导率仪使用中应注意事项。
138、单项选择题 AutoCAD开始对话框中的()可以自定义绘图范围。
A.使用向导;
B.使用模板;
C.立刻启动;
D.打开文件。
139、多项选择题 专职和义务消防队应定期组织活动,并做到()。
A、有计划
B、有组织
C、有内容
140、判断题 离子交换树脂长期储存或备用时,应再生好,使其转化成H型或OH型。
141、判断题 银量法测定水中氯离子时,所需控制溶液的pH值一般为7.0。
142、单项选择题 按照《火力发电厂停(备)用热力设备防锈蚀导则》的规定,锅炉用氨—联氨法保护时,在氨—联氨溶液中,联氨浓度应为()mg/L。
A.50;
B.100;
C.150;
D.200。
143、问答题 炉水异常时应如何紧急处理?
144、判断题 335MW机组凝结水配氨用水是由补给水处理混床专用泵供给;加药间配药用水其一来自#1机凝结水母管,其二来自#2机凝结水母管。
145、单项选择题 阴阳床再生时,需检查另一设备的阳床的进酸门、阴床进碱门是否()。
A、关严
B、开启
C、隔离
146、判断题 阳床漏钠会影响阴床除硅效果。
147、判断题 鼓风式除碳器是除去水中CO2的设备,而不能除去水中溶解氧。
148、问答题 绘图题:画出二氧化氯发生装置循环水加药消毒示意图。
149、问答题
绘图题:画出净水处理中混凝剂剂量与出水浊度曲线图。
如图E-40所示。

150、单项选择题 一级除盐设备再生时,操作顺序为()。
A.开喷射器进水门,开进酸门,再开计量箱出口门;
B.开进酸门,计量箱出口门,再开喷射器进水门;
C.开喷射器进水门,开计量箱出口门,再开进酸门;
D.开计量箱出口门,喷射器进水门,再开进酸门。
151、问答题 极谱式溶氧分析仪影响测定的因素有哪些?
152、判断题 离子交换树脂的交联度值越小,树脂的含水率越大,溶胀性越大。
153、问答题 简述电导率仪的工作原理。
154、单项选择题 交换器填装树脂的量,常用交换器填装数值的体积和()乘积计算。
A.干真密度;
B.湿真密度;
C.湿视密度;
D.工作交换容量。
155、判断题 部分工作人员应学会触电、窒息急救法与人工呼吸,并熟悉有关烧伤、烫伤、外伤、气体中毒等急救常识。
156、单项选择题 滤池运行一段时间后,当水的压头损失达到一定值时就应进行()操作。
A.正洗;
B.反洗;
C.排污;
D.风擦洗后,大量水冲洗。
157、判断题 滴定分析时,加入的指示剂越多,颜色越深,滴定越准。
158、单项选择题 测定汽轮机油破乳化度时,水浴温度应控制在()。
A、50±1℃
B、54±1℃
C、51±1℃
159、问答题 以NaCl为例说明电渗析的工作原理。
160、单项选择题 测溶解氧的氨性靛蓝二磺酸钠缓冲溶液时,放置时间不得超过()小时,否则应重新配制。
A、24;
B、12;
C、8。
161、单项选择题 用酸度计测定酸性溶液的pH值时,应用()的定位液和复定位液。
A.pH=4pH=6.86;
B.pH=4pH=8.68;
C.pH=6.86pH=9.2;
D.pH=4pH=9.2。
162、单项选择题 进行分光光度法测定时,试样中含有不与显色剂反应的有色离子,显色剂无色,此时应选用()作为空白。
A、试剂
B、水
C、试样
163、判断题 KMnO4法测定Fe2+时应加入HCl,以使测定溶液显酸性。
164、判断题 发生故障或水质劣化时,应迅速解除对人身或设备的危害,然后找出原因、消除故障。
165、单项选择题 将pH=1.00的HCl溶液和pH=2.00的HCl溶液等体积混合后,溶液的pH值为()。
A.1.5;
B.3.00;
C.1.26;
D.2.00。
166、问答题 试述超滤装置化学清洗的操作过程。
167、判断题 阳离子交换器的选择性主要依据离子价和原子序数的大小不同,由小到大依次排列。
168、问答题 叙述在高浓缩倍数下运行时防止结垢的方法。
169、单项选择题 从汽包蒸发出的气体是()。
A、饱和蒸汽
B、过热蒸汽
C、再热蒸汽
170、单项选择题 1000MW机组凝结水精处理混床进出口压差()系统联络门门自动打开。
A、>0.40MPa
B、>0.35MPa
C、>0.30MPa
171、判断题 大孔型离子交换树脂的抗污染性能好,机械强度大。
172、判断题 定期排污指从汽包中排放锅炉水的排污方式。
173、单项选择题 某水溶液中氯化钠的物质的量是()。
A.0.5mol;
B.0.5g;
C.0.5%;
D.0.5mL。
174、问答题 补给水除盐用混床和凝结水处理用混床(高速混床)二者在结构和运行上有何不同?
175、判断题 水的碱度是指水中含有能接受氢离子的物质的总量。
176、判断题 为了提高阴床除硅效果,再生时可控制再生液浓度先大后小。
177、多项选择题 相关系数不好的原因有()。
A、单色光纯度不够
B、有色吸光质点的不固定
C、溶液中形成胶体颗粒
D、溶液的各种化学反应。
178、单项选择题 氨—氯化铵缓冲溶液缓冲pH值的范围是()。
A.8~11;
B.4~6;
C.5~7;
D.11~13。
179、多项选择题 什么情况应加强连排或进行定排()?
A、炉水水质超标或偏高
B、启动初期,炉水浑浊
C、饱和蒸汽质量超标
D、运行中汽水品质劣化
180、多项选择题 除盐设备运行周期短,制水量低的原因()
A、树脂老化或污染
B、配水装置堵塞造成偏流
C、再生浓度、流速控制不好
D、树脂量不足,进水水质变差
181、判断题 强碱性阴离子交换树脂不能用NH3·H2O作再生剂。
182、单项选择题 在E=E0±spx中,为消除温度对s的影响因素,在仪表中是通过()来实现的。
A.定位调节;
B.温度补偿;
C.等电势调节;
D.调零。
183、多项选择题 一切灭火措施都是为了控制和防止火灾三要素的同时存在,下列哪些内容属于灭火的基本方法:()。
A、控制可燃物
B、隔绝助燃物
C、消除点火源
D、疏散人群
184、判断题 弱碱性阴树脂的作用是除去水中强酸阴离子,因此适于处理含强酸阴 离子量大的水。
185、多项选择题 爆炸可分为哪三类()?
A、物理爆炸
B、化学爆炸
C、原子爆炸
D、火药爆炸
186、问答题 绘图题:画出超滤运行及反洗流程示意图。
187、填空题 离子交换树脂的交联度值越小,树脂的含水率越大,抗污染性能越()。
188、单项选择题 凝结水系统主要发生()腐蚀。
A、溶解氧
B、氨
C、二氧化碳
189、判断题 离子交换树脂的交联度值越小,树脂的机械强度越大,溶胀性越大。
190、问答题 绘图题:画出直流锅炉水汽流程图。
191、判断题 & 91ExAm.orgnbsp;在阳双层床中,弱酸树脂主要是交换水中的永久硬度。
192、单项选择题 定容状态下,温度升高,气体压力()。
A、升高
B、下降
C、不变
193、判断题 机组正常运行时,排污率应在0.5~1.0%。
194、单项选择题 在化学反应中,升高温度反应向()方向进行。
A、放热
B、吸热
C、不变
195、判断题 炉水水质超标或偏高时不用加强连排或进行定排。
196、多项选择题 我国确定的安全电压规范是()、36伏。
A、220
B、110
C、24
D、12
197、单项选择题 滴定管读数时,对无色或浅色溶液,应读取弯月面的()。
A、下缘最低点
B、上边缘
C、中间位
198、判断题 弱碱性阴离子交换树脂在pH值为0~7的范围内,才具有较好的交换能力。
199、判断题 1000MW机组凝结水前置过滤器进出口压差>0.12MPa时相应系统旁路门自动打开。
200、判断题 阳离子交换器大反洗时,控制反洗流量的目的是节约用水。