手机用户可
保存上方二维码到手机中,在
微信扫一扫中右上角选择“从
相册选取二维码”即可。
1、判断题 锅炉停炉后,应立即开启人孔门及检查孔进行冷却。
点击查看答案
本题答案:错
本题解析:锅炉正常停炉后,4-6小时后开启人孔门及检查孔进行冷却。
2、问答题 燃烧器的类型有哪些?常见布置方式有哪几种?
点击查看答案
本题答案:按燃烧器的外形可分为圆形和缝隙型(槽形)两种。
本题解析:试题答案按燃烧器的外形可分为圆形和缝隙型(槽形)两种。
按燃烧器的气流工况可分为直流式和旋流式两种。
直流燃烧器一般采用四角布置,而旋流燃烧器常采用前墙布置,前、后墙布置及两侧墙布置等。
3、单项选择题 为了降低汽轮机的热耗,通常要求再热系统的总压降不超过再热器入口压力的()。
A、4%
B、6%
C、10%
点击查看答案
本题答案:C
本题解析:暂无解析
4、问答题 回转式空气预热器的漏风系数和漏风率规定值为多少?
点击查看答案
本题答案:对回转式空气预热器最大漏风系数应不超过0.2;漏风率最
本题解析:试题答案对回转式空气预热器最大漏风系数应不超过0.2;漏风率最大不超过15%。
5、判断题 燃料是指能与氧发生剧烈化学反应以取得热量的物质。
点击查看答案
本题答案:对
本题解析:暂无解析
6、判断题 省煤器出口水温未达到其出口压力下的饱和温度者称为沸腾式省煤器。
点击查看答案
本题答案:错
本题解析:省煤器出口水温未达到其出口压力下的饱和温度者称为非沸腾式省煤器。
7、问答题 满足哪些条件油层启动允许?
点击查看答案
本题答案:油层点火允许、锅炉点火允许、油层在自动和远方方式下和没
本题解析:试题答案油层点火允许、锅炉点火允许、油层在自动和远方方式下和没有停油层的命令、油层设备允许
8、填空题 通过燃烧调整,可获得锅炉运行中的过量空气系数、()、一、二次风速、风率最佳值以及各燃烧器合理的()方式等。
点击查看答案
本题答案:煤粉细度;负荷分配
本题解析:试题答案煤粉细度;负荷分配
9、判断题 防渣管是由后水冷壁拉稀而成的。
点击查看答案
本题答案:对
本题解析:暂无解析
10、问答题 机组停运方式有哪些?
点击查看答案
本题答案:1)正常停运;
2)滑参数停炉;
本题解析:试题答案1)正常停运;
2)滑参数停炉;
3)定参数停炉;
4)事故停炉;
5)申请停炉;
4)紧急停炉。
11、问答题 25项反措中,防止汽包炉超压超温的规定有哪些?
点击查看答案
本题答案:(1)严防锅炉缺水和超温超压运行,严禁在水位表数量不足
本题解析:试题答案(1)严防锅炉缺水和超温超压运行,严禁在水位表数量不足(指能正确指示水位的水位表数量)、安全阀解列的状况下运行。
(2)参加电网调峰的锅炉,运行规程中应制定相应的技术措施。按调峰设计的锅炉,其调峰性能应与汽轮机性能相匹配;非调峰设计的锅炉,其调峰负荷的下限应由水动力计算、试验及燃烧稳定性试验确定,并制定相应的反事故措施。
(3)对直流锅炉的蒸发段、分离器、过热器、再热器出口导管等应有完好的管壁温度测点,以监视各管间的温度偏差,防止超温爆管。
(4)锅炉超压水压试验和安全阀整定应严格按规程进行。
(5)大容量锅炉超压水压试验和热态安全阀校验工作应制定专项安全技术措施,防止升压速度过快或压力、汽温失控造成超压超温现象。
(6)锅炉在超压水压试验和热态安全阀整定时,严禁非试验人员进入试验现场。
12、填空题 再热器汽温调节的常用方法有()调节和()调节、烟气再循环调节、摆动燃烧器调节和()调节。
点击查看答案
本题答案:烟气挡板、汽热交换器、再热器减温水
本题解析:试题答案烟气挡板、汽热交换器、再热器减温水
13、单项选择题 在现代法制社会里,用人单位与劳动者之间存在着错综复杂的利益关系,只有用()才能有效地加以规范。
A、强有力的行政手段
B、法律手段
C、管理手段
D、法制手段
点击查看答案
本题答案:D
本题解析:暂无解析
14、问答题 煤的主要特性是指什么?
点击查看答案
本题答案:指煤的发热量、挥发分、焦结性、灰的熔融性、可磨性等。<
本题解析:试题答案指煤的发热量、挥发分、焦结性、灰的熔融性、可磨性等。
15、判断题 每天白班冲洗水位计一次。
点击查看答案
本题答案:错
本题解析:每周一、三、五白班冲洗水位计一次。
16、问答题 烟道再燃烧如何处理?
点击查看答案
本题答案:1)发现烟道内烟气温度不正常地升高对,应全面分析原因并
本题解析:试题答案1)发现烟道内烟气温度不正常地升高对,应全面分析原因并采取相应的调整措施,同时对烟道进行吹灰。
2)发现烟道温度不正常升高是由于调整不当、或煤量测量及风量测量不准引起时,应将风量和煤量控制由自动切为手动调整,采用风量不变,减少煤量的方法进行处理.处理时应缓慢,尤其是汽温很高且减温水流量也很大的情况下更应注意,待烟温恢复正常后,逐渐增加风量和煤量,将负荷加至需要值。
3)当检查确认烟道发生再燃烧时,应紧急停炉。
4)停炉后,停止吸、送风机运行,关闭其进、出口风门,关闭空预器出口烟气挡板,隔绝空气。
5)空预器继续运行,投入蒸汽吹灰器向烟道内喷蒸汽灭火。
6)检查烟道各段温度正常后,方可小心地打开人孔门进行检查,确以无火源后,谨慎启动吸风机通风。
7)通风后烟温无异常且设备无损坏时,方可重新点火启动。
8)处理:确认压力低,关杂用气,启动备用空压机;检查整个系统是否正常。
17、填空题 逆止阀的作用是在该泵停止运行时,防止压力水管路中液体向泵内(),致使转子倒转,损坏设备或使压力管路()急剧下降。
点击查看答案
本题答案:倒流、压力
本题解析:试题答案倒流、压力
18、问答题 简述中间储仓式制粉系统停止顺序?
点击查看答案
本题答案:(1)逐渐减小给煤量,然后停止给煤机,控制磨煤机出口温度;
本题解析:试题答案(1)逐渐减小给煤量,然后停止给煤机,控制磨煤机出口温度;
(2)给煤机停止运行后,磨煤机继续运行10min左右,将系统煤粉抽净后,停止磨煤机;
(3)停止排粉机。对于乏气送粉系统,排粉机要供一次风,磨煤机停止后,排粉机应倒换热风或冷、热混合风继续运行。对于热风送粉系统,在磨煤机停止后,即可停止排粉机;
(4)磨煤机停止后,停止油泵,关闭上油箱的下油门,并关闭冷却水。
19、问答题 常见的厂用电故障现象有哪些?
点击查看答案
本题答案:发电厂的自用电称为厂用电,包括转动机械的动力电源、阀门
本题解析:试题答案发电厂的自用电称为厂用电,包括转动机械的动力电源、阀门挡板的控制电源、现场照明电源、操作电源、热工控制和仪表所用的交直流电源。常见的厂用电故障现象有6kV厂用电源消失、380V电源消失、220V电源消失等几种。
20、问答题 计算题:某风机运行时,实测全风压为5000pa,流量为3×10M/h,风机效率是70%,风温为20℃求风机的轴功率是多少?
点击查看答案
本题答案:解:轴功率=全风压×流量/1000&tim
本题解析:试题答案解:轴功率=全风压×流量/1000×效率×3600=5000×3×10/1000×0.7×3600=595kw
该风机轴功率是595kw。
21、问答题 汽包满水的现象?
点击查看答案
本题答案:1)所有水位计指示高于正常水位;
2)水位高
本题解析:试题答案1)所有水位计指示高于正常水位;
2)水位高信号灯亮,音响报警;
3)给水流量不正常地大于蒸汽流量;严重满水时,汽温急剧下降,蒸汽管道内发生水冲击;
4)蒸汽含盐量增加;
5)严重满水汽包水位+250 mm时,水位保护动作。
22、问答题 一、二期空压机自动保护功能有哪些?
点击查看答案
本题答案:断水保护:当冷却水压力低于0.03MPa,断水报警指示
本题解析:试题答案断水保护:当冷却水压力低于0.03MPa,断水报警指示灯亮延时60g,断开主线路停机。
低润滑油压保护:当润滑油压力低于0.1MPa,报警指示灯亮延时30g,断开主线路停机。
气压过高保护:当气压超过0.83MPa,气压过高指示灯亮,延时报警停机。
减荷阀:
A.当储气罐压力升高,超过0.81~0.83MPa时,电磁阀开启,高压气体推动减荷阀关闭,主机进入空转。
B.当储气罐压力降低至0.6MPa,电磁阀关闭,切断通向减荷阀的高压气流,在弹簧力的作用下,开启减荷阀,空气进入压缩机带负荷运转。
23、问答题 论述锅炉安全阀校 91EXAM.org验的过程?
点击查看答案
本题答案:(1)锅炉点火前炉膛吹扫,炉膛吹扫的通风量应大于25%
本题解析:试题答案(1)锅炉点火前炉膛吹扫,炉膛吹扫的通风量应大于25%额定风量,吹扫时间不少于5min。
(2)锅炉点火、升压,按正常升温升压速度,控制汽包下壁温度上升速度为0.5~1℃/min。汽包壁上、下温差最大不超过50℃。两侧蒸汽温差不大于30℃,两侧烟气温差不大于50℃。再热器无蒸汽通过时,控制炉膛出口烟温不大于540℃。
(3)承压部件经检修后,应在蒸汽压力0.5MPa时热紧螺丝,此间蒸汽压力应保持稳定。
(4)压力升至工作压力的60%-80%时,暂停升压,进行远方电气回路操作启跳安全阀,每个安全阀试启跳放汽一次,每次约20秒钟,详细检查安全阀启,回座情况,并对安全阀的编号进行复查。
(5)当锅炉压力升到额定工作压力时,应对锅炉进行一次全面的严密性检查,同时利用对空排汽阀或旁路稳定压力。
(6)当锅炉压力接近安全阀动作压力时,采用逐渐关小过热器对空排汽阀开度或调整高、低压旁路开度升压,使其安全阀动作(记录安全阀动作压力);若达到动作压力安全门不起跳,应迅速减少锅炉热负荷,同时开大过热器的对空排汽阀使压力降至起跳压力以下;安全阀起跳后应迅速减少锅炉热负荷,同时开大过热器的对空排汽阀,降低锅炉汽压,使安全阀回座(记录安全阀回座压力)。
(7)在安全阀调整过程中,安全阀起座压力偏离定值时,对脉冲式安全阀应调整脉冲安全阀的重锤位置;若是弹簧安全阀和弹簧式脉冲安全阀,则调整弹簧的调整螺母,使其在规定的动作压力下动作。
(8)安全阀校验结束应逐渐减少锅炉热负荷,根据情况开大过热器的对空排汽阀,按要求降低锅炉参数或滑参数停炉。
(9)将安全阀起座压力和回座压力记录在运行日志上。
24、填空题 锅炉外水处理可分为()、()、()等几种。
点击查看答案
本题答案:软化;化学除盐;蒸发除盐
本题解析:试题答案软化;化学除盐;蒸发除盐
25、问答题 绘图题:背画自然循环锅炉蒸发回路简图,标出主要设备的名称。
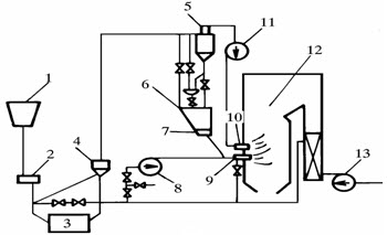
点击查看答案
本题答案:如图-7所示:
试题答案如图-7所示:

26、问答题 空预器启动条件及联锁?
点击查看答案
本题答案:a.导向轴承油站已启动。?
b.支持辆承油站
本题解析:试题答案a.导向轴承油站已启动。?
b.支持辆承油站已启动。?
空预器启动联锁:
a.打开空预器出口一次风门。
b.打开空预器出口二次风门。
27、问答题 轴流风机有何特点?
点击查看答案
本题答案:(1)相同流量下,轴流风机体积更小;
(2)
本题解析:试题答案(1)相同流量下,轴流风机体积更小;
(2)轴流风机的效率更高;
(3)工作范围比离心风机宽;
(4)压头低于离心风机;
(5)比离心风机更容易出现喘振;
(6)与离心式风机比较,轴流风机结构复杂,制造精度高,材质要求高。
28、多项选择题 锅炉四管有()。
A、水冷壁;
B、下降管;
C、省煤器;
D、过热器;
E、再热器。
点击查看答案
本题答案:A, B, C, D
本题解析:暂无解析
29、问答题 一次风机停运联锁内容?
点击查看答案
本题答案:运行中的二台一次风机中任一台停运时
a.关闭
本题解析:试题答案运行中的二台一次风机中任一台停运时
a.关闭一次风机出口门。?
b.关闭一次风机入口导叶。?
c.关闭空预器出口一次风门。?
二台一次风机均停运时,不得关闭一次风机入口导叶、一次风机出口门及空预器出口一次风门。
30、问答题 什么叫热偏差?产生热偏差的原因有哪些?
点击查看答案
本题答案:在并列工作的受热面管子中,某根管内工质吸热不均的现象叫
本题解析:试题答案在并列工作的受热面管子中,某根管内工质吸热不均的现象叫热偏差。
对于管组中,工质焓值大于平均值的管子叫做偏差管。
过热器产生热偏差的原因主要是热力不均和水力不均两方面的原因造成的。
31、填空题 蒸汽推动时汽源的压力为()Mpa,最高不超过()Mpa。
点击查看答案
本题答案:0.78、1.0
本题解析:试题答案0.78、1.0
32、问答题 煤的成分分析有哪几种?
点击查看答案
本题答案:有元素分析和工业分析两种。
本题解析:试题答案有元素分析和工业分析两种。
33、填空题 减负荷过程中要加强水位调整,保持()上水,并根据负荷下降程度,及时切换()及()管路运行。
点击查看答案
本题答案:均衡、给水泵、给水
本题解析:试题答案均衡、给水泵、给水
34、判断题 火力发电厂的能量转换过程是通过锅炉、汽轮机、发电机三大主要设备来实现的。
点击查看答案
本题答案:对
本题解析:暂无解析
35、问答题 论述不同设备状态及工艺要求时锅炉的放水操作程序?
点击查看答案
本题答案:锅炉熄火后,保持汽包高水位,当水位低于一定数值时,应启
本题解析:试题答案锅炉熄火后,保持汽包高水位,当水位低于一定数值时,应启动给水泵向锅炉补水至汽包高水位,同时严防汽包满水进入过热器中。
对于需停炉放水检修的锅炉,停炉6小时前各孔门及烟道挡板关闭,禁止通风,停炉8~10小时后可开启空预器风、烟挡板,引风机静叶及进、出口挡板,送风机动叶、送风机出口挡板及二次风分门进行自然通风。需要时开启烟道和燃烧室的人孔、看火孔、打焦门等,增强自然通风,停炉18小时后,汽包上下壁温差小于40℃,根据检修需要可启动引风机快冷(微正压锅炉启动送风机),若汽包上下壁温差大于40℃,应间断启动引风机运行,当锅水温度不超过80℃时,可将锅水放净。
特殊情况下,熄火后8小时,汽包上、下壁温差不大于40℃前提下,可以采用“串水”方式进行加速冷却。
利用余热烘干法防腐时,压力降至0.8MPa,汽包上、下壁温差不大于40℃时,可采取以下方式将炉水放尽。
a首先将炉水向定排排放;
b压力降至0.2MPa,开启上部空气门;
c压力接近于零,放水由定排倒至地沟。
考虑防冻时,全炉放水后,应将仪表管内积水应放净。
36、填空题 流体在管道内的流动阻力分()阻力和()阻力两种。
点击查看答案
本题答案:沿程、局部
本题解析:试题答案沿程、局部
37、问答题 空压机紧急停止的条件有哪些?
点击查看答案
本题答案:(1)润滑油或冷却水中断时;
(2)气压表损
本题解析:试题答案(1)润滑油或冷却水中断时;
(2)气压表损坏,无法监视气压;
(3)危及人身及设备安全时;
(4)油压表损坏或油压低于最低运行值;
(5)空压机出现不正常的响声或产生剧烈振动;
(6)一、二级缸排气压力大幅度波动;
(7)电动机转子和静子摩擦引起强烈振动或电气设备着火冒烟;
(8)电机电流突然增大并超过额定值;
(9)一、二级缸排气中任一个压力达到安全门动作值而安全门拒动。
38、填空题 液体在任意温度下进行比较缓慢的汽化现象叫()。
点击查看答案
本题答案:蒸发
本题解析:试题答案蒸发
39、问答题 球磨机为什么要选用不同直径的钢球?
点击查看答案
本题答案:球磨机在运行中,原煤中大颗粒、坚硬的煤主要依靠大钢球砸
本题解析:试题答案球磨机在运行中,原煤中大颗粒、坚硬的煤主要依靠大钢球砸碎,因为钢球直径大,重量越大,被磨煤机提到一定高度落下来的撞击能量大。而将粗煤粉制成合格的细粉,主要依靠小些的钢球,因为直径较小、数量多,相互接触面积大,相互撞击次数多,便于碾磨。一般对于难磨的煤采用大直径钢球,易磨的煤采用较小直径钢球。新装钢球可按下列比例掌握:¢40——30%,¢50——35%,¢60——35%。
40、问答题 锅炉尾部烟道二次燃烧的现象、原因及处理?
点击查看答案
本题答案:烟道二次燃烧的现象:
(1)烟气温度急剧上升
本题解析:试题答案烟道二次燃烧的现象:
(1)烟气温度急剧上升,氧量表指示偏小。
(2)烟道及炉膛负压剧烈变化,一、二次热风温度和排烟温度不正常升高。
(3)烟道门孔或不严密处有火星或冒烟。
(4)烟囱冒黑烟。
(5)如空气预热器二次燃烧时,外壳有温度辐射感受或烧红,严重时空气预热器卡涩。
烟道二次燃烧的原因:
(1)长期燃烧不良,煤粉过粗,大量可燃物在烟道内积沉。
(2)低负荷运行时间过长,燃烧不好,烟速低,使未烧完的煤粉积沉在烟道内。
(3)炉膛负压过大,使未燃尽的煤粉吸入烟道。
(4)点火初期,油枪雾化不良,使尾部受热面上积油垢并粘附大量煤粉。
烟道二次燃烧的处理:
(1)排烟温度不正常的升高,应立即检查各部烟温,判断再燃烧发生的区域,调整燃烧,投入该区域的蒸汽吹灰。
(2)汇报值长,降低负荷,关闭热风再循环门(或撤出空气预热器暖风机),运行方式切至“锅炉基本自动”。
(3)经上述处理无效,排烟温度仍不能控制,大幅度升高时,汇报值长,紧急停炉。
(4)停止送、引风机,关闭所有风门和烟气挡板,严禁通风。若空气预热器着火,应立即投入灭火装置用水灭火。
(5)待熄火后,停止灭火水和吹灰器,烟温下降至稳定后,方可打开人孔门,检查有
无火星和积灰。
(6)如自燃后积灰严重,应设法清扫积灰或冲洗干净后再启动。
(7)引风机、送风机启动后逐渐开启挡板,进行炉膛及烟道吹扫,确认排烟温度无升高现象时方可重新点火。
41、填空题 燃料油按含硫量一般分为()、()和()。
点击查看答案
本题答案:高硫油;中硫油;低硫油
本题解析:试题答案高硫油;中硫油;低硫油
42、问答题 部颁规程对事故处理的基本要求是什么?
点击查看答案
本题答案:(1)事故发生时,应按“保人身、保电网、保
本题解析:试题答案(1)事故发生时,应按“保人身、保电网、保设备”的原则进行处理。
(2)事故发生时的处理要点:
1)根据仪表显示及设备异常现象判断事故确已发生。
2)迅速处理事故,首先解除对人身、电网及设备的威胁,防止事故蔓延。
3)必要时应立即解列或停用发生事故的设备,确保非事故设备的运行。
4)迅速查清原因并消除。
5)将所观察到的现象、事故发展的过程和时间及采取的消除措施等进行详细的记录。
6)事故发生及处理过程中的有关数据资料等应保存完整。
43、问答题 风机型号所表示的意义是什么?
点击查看答案
本题答案:现以Y4-73-l1NO29
试题答案现以Y4-73-l1NO29
风机为例,介绍型号各项(及数字)表示的意义如下:
Y--表示引风机;
4--表示风机在最高效率点时的全压系数乘10后并取整数;
73--表示风机最高效率点时比转数;
1(前)--表示风机单吸进风(0为双吸);
1(后)--表示风机设计顺序号为第一次设计;
NO29
--表示风机叶轮直径为2950mm;
D--表示连接方式为联轴器直接联接。
44、单项选择题 空压机是高速转动机械,靠油泵将油注入轴承使轴颈与轴瓦之间变为()摩擦。
A、直接
B、间接
C、液体
点击查看答案
本题答案:C
本题解析:暂无解析
45、填空题 联箱的主要作用是()、()工质,消除()。
点击查看答案
本题答案:汇集、分配、热偏差
本题解析:试题答案汇集、分配、热偏差
46、问答题 锅炉6KV厂用电源中断的处理有哪些?
点击查看答案
本题答案:1)立即投入部分油枪稳定燃烧,复归跳闸电机开关?
本题解析:试题答案1)立即投入部分油枪稳定燃烧,复归跳闸电机开关?
2)汇报值长,降低负荷,加强调整,维持参数在规定值?
3)如灭火,则按第1.4.3条处理?
47、单项选择题 锅炉承压受热面破坏的主要方式是()。
A、腐蚀破坏
B、疲劳破坏
C、塑性破坏
D、蠕变破坏
点击查看答案
本题答案:C
本题解析:暂无解析
48、问答题 轴流风机喘振有何危害?如何防止风机喘振?
点击查看答案
本题答案:当风机发生喘振时,风机的流量周期性的反复,并在很大范围
本题解析:试题答案当风机发生喘振时,风机的流量周期性的反复,并在很大范围内变化,表现为零甚至出现负值。风机流量这种正负剧烈的波动,由于流量的波动很大而发生气流的猛烈撞击,使风机本身产生剧烈振动,同时风机的工作噪声加剧。大容量的高压头风机产生喘振时的危害很大,可能导致设备和轴承的损坏、造成事故,直接影响了锅炉的安全运行。
为了防止风机喘振,可采用如下措施:
(1)保持风机在稳定区域工作。因此,管路中应选择P—Q特性曲线没有驼峰的风机;如果风机的性能曲线有驼峰,应使风机一直保持在稳定区工作。
(2)采用再循环。使一部分排出的气体再引回风机入口,不使风机流量过小而处于不稳定区工作。
(3)加装放气阀。当输送量小于或接近喘振的临界流量时,开启放气阀,放掉部分气体,降低关系压力,避免喘振。
(4)采用适当调节方法,改变风机本身的流量。如采用改变转速、叶片的安装角等办法,避免风机的工作点落入喘振区。
(5)当二台风机并联运行时,应尽量调节其出力平衡,防止偏差过大。
49、填空题 自然循环回路中,工质的运动压头()与()有关,与下降管中的水的()有关,与上升管中的汽水混合物的()有关。
点击查看答案
本题答案:循环动力、循环回路高度、平均密度、平均密度
本题解析:试题答案循环动力、循环回路高度、平均密度、平均密度
50、填空题 一、二级旁路的作用是()工质,()噪音。
点击查看答案
本题答案:回收、减少
本题解析:试题答案回收、减少
51、填空题 生产厂用电率是指发电厂各设备()电量占()发电量的百分比。
点击查看答案
本题答案:自耗、全部
本题解析:试题答案自耗、全部
52、问答题 叙述水压试验的程序和方法
点击查看答案
本题答案:1)检查锅炉汽水等各系统状态;
2)联系汽机
本题解析:试题答案1)检查锅炉汽水等各系统状态;
2)联系汽机关闭电动主闸门,主汽管和汽机主阀前后疏水门关。
3)再热器进出口管道上的水压试验堵板接入系统?
4)电动释放阀关闭。?
5)锅炉及过热器的放空气管开启(冒水后关闭)充氮门关闭,锅炉连排手动一次门关闭,三次门开启,调节阀关严,锅炉及过热器的疏水、加药、取样、自用蒸汽、事故放水、吹灰及其减温水隔离。?
6)关闭主给水电动门、调整门及旁路门,给水管道放水门,省煤器再循环门及放水门。
7)关闭集中下降管各放水门、疏水门。?
8)关闭炉底加热各联箱进汽门及进汽总门。?
9)仪表管阀中,汽包压力一、二次表测量阀开启;汽包就地水位计投用,给水流量测量阀开启,主汽、再热汽压力表确已投入。?
10)疏放水系统检查待用。
53、问答题 影响对流放热的因素有哪些?
点击查看答案
本题答案:(1)流体流动方式。强制对流使流体的流速高,放热好。自
本题解析:试题答案(1)流体流动方式。强制对流使流体的流速高,放热好。自然对流流速低,当然放热不好;
(2)流体有无相态变化。对同一种流体有相变时的对流放热比无相变时来得强烈;
(3)流体的流动状态。对同一种流体,紊流时的放热系数比层流时高;
(4)几何因素。流体所能触及的固体表面的几何形状、大小及流体与固体表面间相对位置;
(5)流体的物理性质。如:比重、比热、动力粘性系数、导热系数、汽化潜热等。
54、填空题 水动力不稳定的原因是()和()两者之间的密度不同。
点击查看答案
本题答案:蒸汽;水
本题解析:试题答案蒸汽;水
55、填空题 水冷壁结渣时,可能影响()。大面积结渣将使锅炉()明显下降。
点击查看答案
本题答案:水循环;出力和效率
本题解析:试题答案水循环;出力和效率
56、填空题 锅炉发生严重缺水时,此时错误的上水,会引起水冷壁及汽包产生较大的(),甚至导致()。
点击查看答案
本题答案:热应力;水冷壁爆破
本题解析:试题答案热应力;水冷壁爆破
57、问答题 简述球磨机筒体转速发生变化时对球磨机运行的影响?
点击查看答案
本题答案:当球磨机的筒体转速发生变化时,筒中钢球和煤的运转特性也
本题解析:试题答案当球磨机的筒体转速发生变化时,筒中钢球和煤的运转特性也发生变化。当筒体转速很低时,随着筒体转动,钢球被带到一定高度,在筒体 内形成向筒下的下部倾斜的状态。当钢球堆积倾角等于和大于钢球的自然倾角时,球就沿斜面滑下,这样对煤的碾磨很差,且不易把煤粉从钢球堆中分离出来。当筒体转速超过一定值后钢球受到的离心力很大,这时钢球和煤均附在筒壁上一起转动,这时磨煤作用仍然是很小的。筒体内钢球产生这种状态时的转速称为临界转速。
58、问答题 锅炉效率与锅炉负荷间的变化关系如何?
点击查看答案
本题答案:在较低负荷下,锅炉效率随负荷增加而提高,达到某一负荷时
本题解析:试题答案在较低负荷下,锅炉效率随负荷增加而提高,达到某一负荷时,锅炉效率为最高值,此为经济负荷,超过该负荷后,锅炉效率随负荷升高而降低。这是因为在较低负荷下当锅炉负荷增加时,燃料量风量增加,排烟温度升高,造成排烟损失q2增大;另外锅炉负荷增加时,炉膛温度也升高,提高了燃烧效率,使化学不完全燃烧损失q3和机械不完全燃烧损失q4及炉膛散热损失q5减小,在经济负荷以下时q3+q4+q5热损失的减小值大于q2的增加值,故锅炉效率提高。当锅炉负荷增大到经济负荷时q2+q3+q4+q5热损失达最小锅炉效率提高。超过经济负荷以后会使燃料在炉内停留的时间过短,没有足够的时间燃尽就被带出炉膛,造成q3+q4热损失增大,排烟损失q2总是增大,锅炉效率也会降低。
59、填空题 管道外部加保温层使管道对外界的热阻(),传递的热量()。
点击查看答案
本题答案:增加、减少
本题解析:试题答案增加、减少
60、单项选择题 在锅炉的下列热损失中()最大。
A、散热损失
B、灰渣物理热损失
C、锅炉排烟热损失
D、机械不完全燃烧热损失
点击查看答案
本题答案:C
本题解析:暂无解析
61、问答题 离心式水泵打不出水的原因、现象有哪些?
点击查看答案
本题答案:打不出水的原因主要有:
(l)入口无水源或水
本题解析:试题答案打不出水的原因主要有:
(l)入口无水源或水位过低。
(2)启动前泵壳及进水管未灌满水。
(3)泵内有空气或吸水高度超过泵的允许真空吸上高度。
(4)进口滤网或底阀堵塞,或进口阀门阀芯脱落、堵塞。
(5)电动机反转,叶轮装反或靠背轮脱开。
(6)出口阀未开,阀门芯脱落或出水无去向。
当离心泵打不出水时,会发生电机电流或出口压力不正常或大幅度摆动、泵壳内汽化、泵壳发热等现象。
62、问答题 启动磨煤机时零米值班员的注意事项?
点击查看答案
本题答案:1)磨煤机合闸后10秒无初转速、90秒电流不返回应立即
本题解析:试题答案1)磨煤机合闸后10秒无初转速、90秒电流不返回应立即使用事故按钮停止,90秒内不得离开事故按钮附近;
2)磨煤机确认正常后,检查各部振动是否在允许范围内,无金属撞击声,无摩擦现象,电动机转向正确,无漏粉。
63、问答题 水循环停滞在什么情况下发生?有何危害?
点击查看答案
本题答案:水循环停滞易发生在部分受热较弱的水冷壁管中,当其重位压
本题解析:试题答案水循环停滞易发生在部分受热较弱的水冷壁管中,当其重位压头等于或接近于回路中共同压差,水在管中几乎不流动,只有所产生的少量汽泡在水中缓慢的向上浮动,进入汽包,而上升管的进水量仅与出汽量相等,就是发生了循环停滞。
水循环停滞时,由下水冷壁管中循环水速接近或等于零,因此热量传递主要靠导热,即使热负荷较低,由于热量不能及时带走,管壁仍可能超温烧坏。
另外,还由于水的不断“蒸干”,水中含盐浓度增加,会引起管壁的结盐和腐蚀。当在引入汽包蒸汽空间的上升管中发生循环停滞时。
上升管内将产生“自由水位”,水面以上管内为蒸汽,冷却条件恶化易超温爆管;而汽水分界处由于水位的波动,管壁在交变热应力作用下,易产生疲劳损坏。
64、单项选择题 气力除灰管道的流速应按()等因素选取。
A、系统的压力和温度
B、系统压力管道的长短
C、系统管道的长短和管径
D、灰的粒径、密度、输送管径
点击查看答案
本题答案:D
本题解析:暂无解析
65、填空题 汽压升高时,在燃料量不变的情况下,锅炉的蒸发量要瞬间(),相对过热蒸汽的吸热量()。
点击查看答案
本题答案:减少、增加
本题解析:试题答案减少、增加
66、问答题 锅炉熄火后有哪些操作?
点击查看答案
本题答案:1)停止全部油抢,关闭燃油阀,开大燃油再循环阀,油抢经
本题解析:试题答案1)停止全部油抢,关闭燃油阀,开大燃油再循环阀,油抢经5分钟吹扫后退出。
2)若油系统需检修,则应进行油管路的吹扫。
3)锅炉熄火后打开下二层二次风,保持30%的总风量进行吹扫5-10分钟,手动减少送风机风量至允许范围(轴流风机应防止进入失速区运行)停一侧送引风机,保持另一侧送引风机继续运行,至预热器进口烟温小于120℃时,再关闭该侧的送风机,并可停止预热器运行。
4)当炉膛出口烟温小于150℃停冷却风机。
5)手动调节给水流量,向锅筒上水至最高水位,停给水泵。关闭加药、取样、连排阀门。
6)风机停运后,仍应监视预热器的出口烟温,如发现该处烟温有不正常的升高,应立即检查原因,如是二次燃烧,则预热器按着火消防处理。
7)如果需要放尽炉水,按热炉放水执行。
67、问答题 紧急停炉快速冷却怎样进行?
点击查看答案
本题答案:锅炉停炉后需要进地快速冷却时,主要是加强通风和加强换水
本题解析:试题答案锅炉停炉后需要进地快速冷却时,主要是加强通风和加强换水。一般是锅炉停运一定时间以后即可起动吸、送风机通风冷却,同时增加上水和放水次数。此种方法只能在事故停炉后必须对设备进行检修时采用。
68、填空题 煤粉燃烧器按其工作原理可分()和()两种。
点击查看答案
本题答案:旋流式、直流式
本题解析:试题答案旋流式、直流式
69、单项选择题 离心泵试验需改工况时,输水量靠()来改变。
A、转速
B、进口水位
C、进口阀门
D、出口阀门
点击查看答案
本题答案:D
本题解析:暂无解析
70、填空题 煤按可燃基挥发分可以分为()、()、()和()四种。
点击查看答案
本题答案:无烟煤、烟煤、贫煤、褐煤
本题解析:试题答案无烟煤、烟煤、贫煤、褐煤
71、问答题 平孔板式清洗装置的工作原理是怎样的?
点击查看答案
本题答案:约50%的给水经配水装置均匀地分配到孔板上,蒸汽自下而
本题解析:试题答案约50%的给水经配水装置均匀地分配到孔板上,蒸汽自下而上通过孔板小孔,经由40~50mm厚的清洗水层穿出,使蒸汽的部分溶盐扩散转溶于水中。
水则溢过堵板,溢流到水容积中。
孔板上的水层靠蒸汽穿孔阻力所造成的孔板前后压差来托住。蒸汽穿孔的推荐速度为1.3~1.6m/s,以防低负荷时出现干孔板区或高负荷时大量携带清洗水。
72、问答题 简述筒式球磨机的工作原理。
点击查看答案
本题答案:圆筒由电动机通过减速箱拖动旋转,筒内的钢球及煤在圆筒转
本题解析:试题答案圆筒由电动机通过减速箱拖动旋转,筒内的钢球及煤在圆筒转动时,由筒内波浪形护板带动提升到一定高度,钢球从一定高度落下,将煤击碎,所以球磨机主要是以撞击作用磨制煤粉的,同时也兼有挤压和碾压的作用。
煤和热风在入口短管前相遇,煤初步被干燥,随即进入圆筒。煤在圆筒内被磨制的过程也是被干燥的过程。最后热风携带煤粉经出口短管送至粗粉分离器,气粉混合物中不合格的粗颗粒经粗粉分离器分离出来,又回到磨煤机内重新制磨,合格的煤粉被送出。
73、填空题 由于炉水含盐量太大发生汽水共腾时,将使过热蒸汽温度()。
点击查看答案
本题答案:降低
本题解析:试题答案降低
74、单项选择题 风机启动前检查风机、电机轴承油位计指示在()。
A、1/2
B、1/2-2/3
C、加满
点击查看答案
本题答案:B
本题解析:暂无解析
75、问答题 省煤器的布置位置及作用?
点击查看答案
本题答案:省煤器布置在尾部竖井后烟道一级过热器下面。作用是利用烟
本题解析:试题答案省煤器布置在尾部竖井后烟道一级过热器下面。作用是利用烟气热量加热给水,使进入汽包的给水温度接近汽包压力下的饱和水温度,从而达到减少炉内换热量,减少换热面积,节约燃料,利用烟气余热,降低排烟温度,提高锅炉效率的目的。
76、问答题 为什么省煤器前的给水管路上要装逆止阀?为什么省煤器要装再循环管?
点击查看答案
本题答案:(1)在省煤器的给水管路上装逆止阀的目的是为了防止给水
本题解析:试题答案(1)在省煤器的给水管路上装逆止阀的目的是为了防止给水泵或给水管路发生故障时,水从汽包或省煤器反向流动,因为如果发生倒流,将造成省煤器和水冷壁缺水而烧坏并危急人身安全。
(2)省煤器装再循环管的目的是为了保护省煤器的安全。因为锅炉点火,停炉或其他原因停止给水时,省煤器内的水不流动就得不到冷却,会使管壁超温而损坏,当给水中断时,开启再循环门,就在再循环管-省煤器-汽包-再循环管之间形成循环回路,使省煤器管壁得到不断的冷却。
77、填空题 锅炉启动,当汽压升至()时,应关闭所有空气门,汽压升至()时,应冲洗汽包水位计。
点击查看答案
本题答案:0.2MPa;0.3MPa
本题解析:试题答案0.2MPa;0.3MPa
78、问答题 启动磨煤机的条件?
点击查看答案
本题答案:1)锅炉总联锁投入;
2)磨煤机的电源已送入
本题解析:试题答案1)锅炉总联锁投入;
2)磨煤机的电源已送入工作电源;
3)相应的油枪已投入,燃烧正常(启炉时);
4)一次风挡板开启。
79、单项选择题 停炉时间在()天以内,将粉仓的粉尽量降低,以防煤粉自然而引起爆炸。
A、六天;
B、三天;
C、两天。
点击查看答案
本题答案:B
本题解析:暂无解析
80、问答题 辐射式过热器的工作特性如何?
点击查看答案
本题答案:辐射式过热器的蒸汽温度随负荷增加而降低,随负荷的减少而
本题解析:试题答案辐射式过热器的蒸汽温度随负荷增加而降低,随负荷的减少而升高。因为辐射式过热器的吸热量决定于炉膛烟气的平均温度,负荷增加时,蒸汽流量增加,但炉膛火焰的平均温度升高并不多,即辐射吸热量增加不多,所以影响蒸汽温度降低。反之,锅炉负荷减少时,火焰温度降低不多,相对辐射给每kg蒸汽的热量增加,使蒸汽温度升高。
81、填空题 燃料是指用来()以取得()的物质。
点击查看答案
本题答案:燃烧、热量
本题解析:试题答案燃烧、热量
82、问答题 在什么情况下,应注意汽压调整?
点击查看答案
本题答案:1)负荷变化时;
2)吹灰时,
3
本题解析:试题答案1)负荷变化时;
2)吹灰时,
3)高旁或安全门动作时
4)煤质变化时;
5)燃烧不稳投油时;
6)系统启、停时;
83、问答题 缺水事故的原因?
点击查看答案
本题答案:1)给水自动失灵,给水调整控制装置故障。
2
本题解析:试题答案1)给水自动失灵,给水调整控制装置故障。
2)运行人员对水位监视不严,调整不及时。
3)水位计、蒸汽流量表、给水流量表指示不准确,造成运行人员误判断而操作错误。
4)水冷壁或省煤器严重泄漏或爆破。
5)给水泵跳闸或给水泵出力不足。
6)定排门漏泄或排污量过大,省煤器放水门、下降管放水门、水冷壁下联箱放水门或事故放水门误开。
7)负荷突降或主汽压力突升,造成瞬间低水位,自动(手动)调节跟不上。
84、单项选择题 煤中的有害可燃元素是()。
A、氧
B、氢
C、硫
D、碳
点击查看答案
本题答案:C
本题解析:暂无解析
85、单项选择题 连续排污的位置为()。
A、蒸发表面
B、汽包中心线
C、汽包底部
D、水冷壁下联箱
点击查看答案
本题答案:B
本题解析:暂无解析
86、单项选择题 风扇磨煤机是靠()将煤粉吹入炉膛的。
A、自身的通风出力
B、高温炉烟
C、排粉机
D、热风
点击查看答案
本题答案:A
本题解析:暂无解析
87、填空题 各种压力容器安全阀应定期进行()和()试验。
点击查看答案
本题答案:校验、排放
本题解析:试题答案校验、排放
88、单项选择题 由送风机、引风机、炉膛、烟道、烟囱等组成()。
A、制粉设备
B、给水设备
C、锅炉附件
D、通风设备
点击查看答案
本题答案:D
本题解析:暂无解析
89、问答题 锅炉启动过程中应如何使用一、二级减温器?
点击查看答案
本题答案:在机组的压力法滑参数启动过程中,汽轮机冲转之前,锅炉侧
本题解析:试题答案在机组的压力法滑参数启动过程中,汽轮机冲转之前,锅炉侧一般不采用喷水减温来调节汽温,但在之后的过程需要投用减温水时,应根据减温器的布置特点和不同状态下的参数特点,合理使用一、二级减温器,做到既保证过热器的安全,又保证平稳上升的主蒸汽温度。
如在锅炉热负荷较低的情况下,虽然蒸汽通流量较小,但汽轮机相应要求的蒸汽温度也较低,一般不致于造成屏式过热器的过高壁温,此时若采用一级减温器控制调节汽温时,由于减温水喷入后的蒸汽流程长,流速又很低,锅炉出口汽温反应非常迟纯,易造成低汽温,而且可能在部分蛇形管内形成水塞。所以此时应采用布置在靠近蒸汽出口处的二级减温器,以微量喷水、细调汽温。
当锅炉热负荷逐渐升高时(如30%额定负荷以上),屏式过热器蒸汽通流量的增加将不足以冷却其管壁,往往使管壁温度较高,甚至超温。此时的汽温调节应尽量采用一级减温器,既可降低屏式过热器的入口温度,又增加它和它以后受热面的通流量,使屏式过热器的安全系数提高。
但不论使用一级或二级减温器,都应避免喷水量大幅度变化的现象,同时应注意监视减温器出口温度的变化。
90、问答题 锅炉启动过程中,汽包上、下壁温差是如何产生的?
点击查看答案
本题答案:在启动过程中,汽包壁是从工质吸热,温度逐渐升高。启动初
本题解析:试题答案在启动过程中,汽包壁是从工质吸热,温度逐渐升高。启动初期,锅炉水循环尚未正常建立,汽包中的水处于不流动状态,对汽包壁的对流换热系数很小,即加热很缓慢。汽包上部与饱和蒸汽接触,在压力升高的过程中,贴壁的部分蒸汽将会凝结,对汽包壁属凝结放热,其对流换热系数要比下部的水高出好多倍。当压力上升时,汽包的上壁能较快的接近对应压力下的饱和温度,而下壁则升温很慢。这样就形成了汽包上壁温度高、下壁温度低的状况。锅炉升压速度越快,上、下壁温差越大。
汽包上、下壁温差的存在,使汽包上壁受压缩应力,下壁受拉伸应力。温差越大,应力越大,严重时使汽包趋于拱背状变形。为此,我国有关规程规定:汽包上、下壁允许温差为40℃,最大不超过50℃。
91、填空题 汽水混合物在垂直圆管中的流动结构主要有四种,即:()状、()状、()状、()状。
点击查看答案
本题答案:汽泡;汽弹;汽柱;雾
本题解析:试题答案汽泡;汽弹;汽柱;雾
92、问答题 试述汽包炉给水温度对锅炉汽温的影响?
点击查看答案
本题答案:随着给水温度的升高,产出相同蒸气量所需燃料用量减少,烟
本题解析:试题答案随着给水温度的升高,产出相同蒸气量所需燃料用量减少,烟气量相应减少且流速下降,炉膛出口烟温降低。辐射过热器吸热比例增大,对流过热器吸热比例减少,总体出口汽温下降,减温水量减少,机组整体效率提高。反之,当给水温度降低时,将导致锅炉出口汽温升高。因此,高加的投入与解列对锅炉汽温的影响比较明显。
93、问答题 小锅炉点火前为什么要进行吹扫?
点击查看答案
本题答案:锅炉点火前进行吹扫的目的是为了清扫积聚在炉膛及管道内的
本题解析:试题答案锅炉点火前进行吹扫的目的是为了清扫积聚在炉膛及管道内的没有燃烧的残余燃料和可燃气体,防止炉膛点火时发生爆燃。
94、判断题 加减锅炉送风量应以氧量值为依据。
点击查看答案
本题答案:对
本题解析:暂无解析
95、单项选择题 提高蒸汽初温主要受()的限制。
A、锅炉传热温差;
B、热力循环;
C、金属高温性能;
D、临界温度。
点击查看答案
本题答案:C
本题解析:暂无解析
96、问答题 自然循环的原理是怎样的?
点击查看答案
本题答案:锅炉在冷态下,汽包水位标高以下的蒸发系统内充满的水是静
本题解析:试题答案锅炉在冷态下,汽包水位标高以下的蒸发系统内充满的水是静止的。当上升管在锅炉内受热时,部分水就生成蒸汽,形成了密度较小的汽水混合物。
而下降管在炉外不受热,管中水分密度较大,这样在两者密度差的作用下就产生了推动力,汽水混合物在水冷壁内向上流动,经过上联箱、导管进入汽包,下降管中由汽包来的水则向下流动,经下联箱补充到水冷壁内,这样不断的循环流动,就形成了自然循环。
97、问答题 什么是燃料?煤的分类主要有哪几种?
点击查看答案
本题答案:燃料是指可以用来燃烧以取得热量的物质。煤的分类主要有无
本题解析:试题答案燃料是指可以用来燃烧以取得热量的物质。煤的分类主要有无烟煤、烟煤、贫煤和褐煤四种。
98、问答题 什么叫油的闪点?
点击查看答案
本题答案:对燃油加热到某一温度时,表面有油气产生,油气和空气混合
本题解析:试题答案对燃油加热到某一温度时,表面有油气产生,油气和空气混合到某一比例,当明火接近时即产生蓝色的闪光,瞬间即逝,此时的温度称为闪点。
99、问答题 脉冲式安全阀由哪些部分组成?动作原理如何?
点击查看答案
本题答案:脉冲式安全阀由主安全阀、脉冲阀和连接管道组成。主安全阀
本题解析:试题答案脉冲式安全阀由主安全阀、脉冲阀和连接管道组成。主安全阀由小脉冲阀控制。在正常情况下,主阀被高压蒸汽压紧,严密关闭。当汽压超过规定值时,小脉冲阀先打开,蒸汽经导汽管引入主阀活塞上面,蒸汽在活塞上的压力可以克服弹簧压紧的作用力,故将主阀打开排汽泄压;
当压力下降到一定数值后,小脉冲阀关闭,活塞上的汽流切断,因此主安全阀又关闭。而活塞上的余汽可以起缓冲作用,使主阀缓慢关闭,以免阀瓣与阀座因撞击而损伤。
100、问答题 自燃及爆炸的现象?
点击查看答案
本题答案:磨煤机内发生自燃时,磨煤机出口温度不正常的升高,磨煤机
本题解析:试题答案磨煤机内发生自燃时,磨煤机出口温度不正常的升高,磨煤机负荷下降。磨煤机附近有着火的煤气味。磨煤机爆炸时有响声,系统不严处有风、粉喷出。
101、单项选择题 防止灰斗下部漏入空气和水蒸气,一般在灰斗下面设有()。
A、锁气器或水封
B、灰斗加热装置
C、引风机
D、吸风机
点击查看答案
本题答案:A
本题解析:暂无解析
102、单项选择题 汽包严重减水时,会造成()超温,爆破。
A、水冷壁
B、过热器
C、再热器
D、省煤器
点击查看答案
本题答案:A
本题解析:暂无解析
103、填空题 蒸汽推动投入前应充分进行推动联箱及管道(),防止投入时管道发生(),投坏蒸汽推动管道。
点击查看答案
本题答案:暖管、震动
本题解析:试题答案暖管、震动
104、填空题 炉内燃烧后剩余空气量的多少通常用炉膛出口处的()表示,对于一般煤粉炉其值约为()。
点击查看答案
本题答案:过量空气系数;1.15∽1.25
本题解析:试题答案过量空气系数;1.15∽1.25
105、问答题 解释蒸汽压力增高使蒸汽品质恶化的原因?
点击查看答案
本题答案:随着蒸汽压力的增高,汽水重度差减少,这就使汽水分离更困难,增
本题解析:试题答案随着蒸汽压力的增高,汽水重度差减少,这就使汽水分离更困难,增加了蒸汽带水的能力,即在较小蒸汽速度下就可卷起水滴,使蒸汽更容易带水;此外,压力高,饱和温度也高,水分子的热运动加强,相互间的引力减小,这就使水的表面张力减小,水就越容易破碎成细小水滴被蒸汽带走。故蒸汽压力越高,蒸汽品质越易恶化。
106、填空题 复印文书及其鉴定任务复印文书是用()的文书。
点击查看答案
本题答案:复印机的复印技术制作
本题解析:试题答案复印机的复印技术制作
107、问答题 在什么情况下可先启动备用电动机,然后停止故障电动机?
点击查看答案
本题答案:(1)电动机内发出不正常的声音或绝缘有烧焦的气味;本题解析:试题答案(1)电动机内发出不正常的声音或绝缘有烧焦的气味;
(2)电动机内或启动调节装置内出现火花或烟气;
(3)定子电流超过运行数值;
(4)出现强烈的振动;
(5)轴承温度出现不允许的升高。
108、单项选择题 过量空气系数过小,会增加()。
A、可燃气体未完全燃烧热损失和固体未完全燃烧热损失;
B、可燃烧气体未完全燃烧热损失和排烟热损失;
C、灰渣物理热损失和固体未完全燃烧热损失。
点击查看答案
本题答案:A
本题解析:暂无解析
109、问答题 什么叫燃烧反应速度和燃烧程度?
点击查看答案
本题答案:燃烧反应速度通常是指单位时间内反应物或生成物浓度的变化
本题解析:试题答案燃烧反应速度通常是指单位时间内反应物或生成物浓度的变化。燃烧的快慢决定于燃烧过程中化学反应所需的时间和氧气供给燃料所需的时间。此外,也与某些催化剂有关。
燃烧程度即燃料燃烧的完全程度。表现为燃烧产物离开燃烧室时带走可燃质的多少。
110、问答题 什么是标准煤?
点击查看答案
本题答案:收到基(应用基)低位发热量为29270kJ/kg的煤。
本题解析:试题答案收到基(应用基)低位发热量为29270kJ/kg的煤。
111、单项选择题 HG-670/13.7-HM12型锅炉,HG代表()锅。
A、上
B、武
C、东
D、哈
点击查看答案
本题答案:D
本题解析:暂无解析
112、填空题 离心式泵启前应()出口门,()入口门。
点击查看答案
本题答案:关闭、开启
本题解析:试题答案关闭、开启
113、问答题 防止下降管带汽的措施有哪些?
点击查看答案
本题答案:主要在结构设计时针对带汽原因采取一些措施,如:大直径下
本题解析:试题答案主要在结构设计时针对带汽原因采取一些措施,如:大直径下降管入口加装十字挡板或格栅;提高给水欠焓,并将欠焓的给水引至下降管入口内(或附近)。
防止下降管受热;规定汽水混合物与下降管入口的距离;下降管从汽包最底部引出等。在运行中还要注意保持汽包水位,防止过低时造成下降管带汽。
114、问答题 遇到什么情况应立即停止吹灰
点击查看答案
本题答案:锅炉运行不正常或发生事故时;吹灰系统故障或有关设备损坏
本题解析:试题答案锅炉运行不正常或发生事故时;吹灰系统故障或有关设备损坏时;锅炉负荷突降至30%时严禁吹灰。
115、问答题 蒸汽或给水管道损坏的现象?
点击查看答案
本题答案:1)损坏处保温材料潮湿、渗水或漏汽、漏水并有泄漏声。<
本题解析:试题答案1)损坏处保温材料潮湿、渗水或漏汽、漏水并有泄漏声。
2)损坏严重时有响声及汽水喷出。
3)蒸汽或给水压力异常变化。
116、问答题 试述火焰监视及灭火保护的作用?
点击查看答案
本题答案:火焰监视的作用是及时发现灭火。
灭火保护的作
本题解析:试题答案火焰监视的作用是及时发现灭火。
灭火保护的作用是自动处理灭火事故,使事故处理更迅速及时和防止事故处理中误操作。
117、单项选择题 液态排渣炉适合燃烧()的燃料。
A、高挥发分、高熔点
B、高挥发分、高硫分
C、低挥发分、低熔点
D、低挥发分、低硫分
点击查看答案
本题答案:C
本题解析:暂无解析
118、判断题 处理回粉管堵塞时,可以停止给煤机。
点击查看答案
本题答案:错
本题解析:处理回粉管堵塞时,不得停止给煤机。
119、名词解释 煤粉细度
点击查看答案
本题答案:煤粉经过专用筛子筛分后残留在筛子上面的煤粉重量与筛分前
本题解析:试题答案煤粉经过专用筛子筛分后残留在筛子上面的煤粉重量与筛分前煤粉总量的百分比。
120、问答题 喷水式减温器结构如何?
点击查看答案
本题答案:喷水式减温器(混合式)的结构型式较多,常用的一种(见图
本题解析:试题答案喷水式减温器(混合式)的结构型式较多,常用的一种(见图)为圆柱形的联箱,内装有一文丘里喷管(即缩放管),喷管的喉部装有喷嘴并与喷水源相连,沿文丘里管外联箱内壁还装有一段薄壁套管,以免水滴溅到温度很高的联箱厚管壁上产生过大热应力而导致损坏。
121、判断题 炉膛内水冷壁结渣,会使过热蒸汽温度偏高。
点击查看答案
本题答案:对
本题解析:暂无解析
122、填空题 锅炉通风有()和()两种。
点击查看答案
本题答案:自然通风、强制通风
本题解析:试题答案自然通风、强制通风
123、问答题 断煤的预防性措施?
点击查看答案
本题答案:1)注意原煤水分变化情况,若水分过大应改变配煤比例或采
本题解析:试题答案1)注意原煤水分变化情况,若水分过大应改变配煤比例或采取其他措施减少原煤水分或改供较干的煤。
2)经常检查原煤仓存煤及下煤情况,检查给煤机运行情况。
3)保证制粉系统进口煤块尺寸不大于规定值。
4)注意断煤信号。
124、问答题 要使煤粉迅速而又完全燃烧,应满足哪些条件?
点击查看答案
本题答案:要满足以下条件:
(l)炉内要维持足够的温度
本题解析:试题答案要满足以下条件:
(l)炉内要维持足够的温度;
(2)要供给适量的空气;
(3)燃料与空气的良好混合;
(4)足够的燃烧时间。
125、填空题 采用中间再热循环的目的是降低汽轮机末几级蒸汽()和提高()。
点击查看答案
本题答案:湿度;热效率
本题解析:试题答案湿度;热效率
126、判断题 锅炉按排渣方式分有固态排渣炉、液态排渣炉。
点击查看答案
本题答案:对
本题解析:暂无解析
127、问答题 为什么锅炉灭火时水位先下降后上升?
点击查看答案
本题答案:锅炉正常运行时水冷壁吸收火焰辐射热量而产生大量蒸汽,而
本题解析:试题答案锅炉正常运行时水冷壁吸收火焰辐射热量而产生大量蒸汽,而锅炉一灭火,水冷壁吸热量大大减少,产生的蒸汽量大大减少,原来有蒸汽暂居的空间迅速由汽包内的水经下降管补充,所以瞬间水位下降,当水冷壁里有蒸汽占据的空间被炉水补充后,由于蒸发量迅速减少,故水位又上升。
128、单项选择题 送、吸风机的电动机应加()油。
A、#30机械
B、#30透平
C、#50透平
D、黄干
点击查看答案
本题答案:B
本题解析:暂无解析
129、问答题 减温器的型式有哪些?各有何特点?
点击查看答案
本题答案:减温器主要有表面式和混合式两种。
表面式减温
本题解析:试题答案减温器主要有表面式和混合式两种。
表面式减温器,一般是利用给水作为冷却介质来降低汽温的设备。其特点是:对减温水质要求不高,但这种减温器调节惰性大,汽温调节幅度小,而且结构复杂、笨重、易损坏、易渗漏。故现代高参数、大容量锅炉中很少使用。
混合式减温器是将水直接喷入过热蒸汽中,以达到降温之目的。其特点是:结构简单,调温幅度大、而且灵敏,易于自动化。但它对喷水的质量要求很高,以保证合格的蒸汽品质。
130、问答题 锅炉受热面积灰有哪些现象?
点击查看答案
本题答案:锅炉受热面严重积灰可在仪表上反映出来,积灰受热面的烟道
本题解析:试题答案锅炉受热面严重积灰可在仪表上反映出来,积灰受热面的烟道压差增大,由于受热面严重积灰后,吸热量减少,因此部分受热面的工质出口温度降低,烟气出口温度上升。锅炉积灰最严重的受热面一般是空气预热器。由于热风温度下降,排烟温度将升高,引风机电流上升,引风量不足,严重时只能降低出力运行。
131、填空题 下降管水中含汽时,增加了()、()等故障发生的可能性。
点击查看答案
本题答案:循环停滞、倒流
本题解析:试题答案循环停滞、倒流
132、单项选择题 1Kg燃油完全燃烧较1Kg煤粉完全燃烧所需的风量()。
A、少;
B、多;
C、一样。
点击查看答案
本题答案:B
本题解析:暂无解析
133、问答题 直流锅炉切除分离器时会发生哪些不安全现象?是什么原因造成的?
点击查看答案
本题答案:(1)切除启动分离器时,极易发生主汽温度下降和前屏过热
本题解析:试题答案(1)切除启动分离器时,极易发生主汽温度下降和前屏过热器管壁超温现象。
(2)启动过程中应严格按照启动分离器切除的条件执行操作。若切除过早,分离器过早停止排水,使蒸发段出口工质焓值降低,同时过热器内蒸汽流量增大,易造成过热汽温降低。若切除过迟,则会使前屏过热器管壁超温。
134、问答题 为什么有些锅炉改燃用高挥发分煤易造成一次风管烧红?如何处理?
点击查看答案
本题答案:因有些锅炉设计煤种为贫煤或劣质烟煤,这些煤的特点是:挥
本题解析:试题答案因有些锅炉设计煤种为贫煤或劣质烟煤,这些煤的特点是:挥发分低、灰分大、低位发热量低。这些煤不易点燃,火焰短,一般不结焦。针对上述情况,这些锅炉大都采用单炉膛四角切圆燃烧,一次风集中布置,并采用热风送粉,以利于煤粉着火,稳定燃烧。当改用高挥发分煤种时,由于采用较高温度的热风送粉,往往使煤粉气流着火提前,在靠近燃烧器出口,甚至在一次风管内就着火,烧坏燃烧器和一次风管。
如遇到燃用高挥发分煤种时应:
(1)提高一次风速,使着火点推迟,不致于靠燃烧器太近。
(2)增大一次风量,开大中间夹心风,使煤粉气流不致于过于集中,适当降低炉膛温度。
(3)经常检查火嘴,发现结焦及时消除。防止受热面结焦,燃烧器烧坏,一次风管堵塞。
135、问答题 什么叫风机的变速调节?
点击查看答案
本题答案:用改变风机转数的方法来调节风机风量、风压就叫变速调节。
本题解析:试题答案用改变风机转数的方法来调节风机风量、风压就叫变速调节。
136、问答题 锅炉静态大联锁试验如何进行?
点击查看答案
本题答案:静态试验前,6KV及以上电机只送操作电源,开关在试验位
本题解析:试题答案静态试验前,6KV及以上电机只送操作电源,开关在试验位;380V低压电机的操作及动力电源均送上。查空预器支持/导向油站、风机油站运行正常,联系热工人员解除一次风机及磨煤机热工闭锁条件,启动两侧空预器,风机条件满足后分别在静态位启动引、送、一次风机和三台磨煤机,手动位空转三台给煤机。投入锅炉大联锁开关,停A空预器,10分钟后,联跳同侧的引、送、一次风机和最上排磨煤机、给煤机。停B空预器,10分钟后,联跳同侧的引、送风机,MET动作,联跳一次风机和所有磨煤机、给煤机。
137、问答题 除雾器冲洗时间是如何确定的?
点击查看答案
本题答案:除雾器的冲洗时间主要依据两个原则来确定。一个是除雾器两
本题解析:试题答案除雾器的冲洗时间主要依据两个原则来确定。一个是除雾器两侧的压差,或者说除雾器板片的清洁程度;另一个是吸收塔水位,或者说系统水平衡。如果吸收塔为高水位,则冲洗频率就按较长时间间隔进行。如果吸收塔水位低于所需水位,则冲洗频率按较短时间间隔进行。最短的间隔时间取决于吸收塔的水位,最长的间隔时间取决于除雾器两侧的压差。
138、单项选择题 低位发热量不包括燃烧产生的()。
A、烟气余热
B、飞灰可燃物的热量
C、挥发分的热量
D、水蒸汽的汽化潜热
点击查看答案
本题答案:D
本题解析:暂无解析
139、问答题 如何合理选择冲转参数?
点击查看答案
本题答案:(1)主蒸汽压力。应综合机炉两方面及旁路系统的因素来考
本题解析:试题答案(1)主蒸汽压力。应综合机炉两方面及旁路系统的因素来考虑,要从便于维持启动参数的稳定出发,使进入汽缸的蒸汽流量应能满足汽机顺利通过临界转速和带初始负荷的要求,同时为使金属各部分加热均匀,增大蒸汽的容积流量,冲转蒸汽压力应尽量选择低一些。
(2)蒸汽温度。应能避免启动初期对金属部件的热冲击;同时防止蒸汽过早进入湿蒸汽区而造成的凝结放热及末几级叶片的水蚀,要有足够高的过热度;总之蒸汽温度应与金属温度相匹配。
(3)凝汽器真空。冲转瞬间大量蒸汽进入汽轮机内,因蒸汽的凝结需要有个过程,所以真空会有所降低,如果真空过低在冲转瞬间就会有低压缸安全门动作的危险,同时排汽温度大幅度升高,使凝汽器铜管急剧膨胀,造成胀口松弛而泄漏。过高的真空也是不必要的,在其它冲转参数都具备时仅仅为了等真空上来,必然会延迟机组冲转时间;另外真空过高冲动汽轮机所需的蒸汽量减少,达不到良好的暖机效果从而延长暖机时间。
140、问答题 锅炉容量对锅炉整体布置有什么要求?
点击查看答案
本题答案:(1)随着锅炉容量的增大,炉膛的线性尺寸增加,炉膛壁表
本题解析:试题答案(1)随着锅炉容量的增大,炉膛的线性尺寸增加,炉膛壁表面积增大比容积增大得少。因此大容量锅炉比小容量锅炉的炉膛壁表面积相对减小,此时在炉膛内单靠布置水冷壁己不能有效降低炉膛出口烟温,所以一些大容量锅炉采用了双面水冷壁或增设辐射式、半辐射式过热器来降低炉膛出口烟温到允许值。
(2)随着锅炉容量的增大,锅炉单位宽度上的蒸发量迅速增大。为了保证规定的过热汽流速和烟气流速,需采用多管圈的过热器和省煤器。管式空气预热器也应采用双面进风结构,防止风速过大。
141、问答题 停止油枪的操作?
点击查看答案
本题答案:1)关闭油速断阀、开启供油门;
2)开启蒸汽
本题解析:试题答案1)关闭油速断阀、开启供油门;
2)开启蒸汽吹扫速断阀、蒸汽吹扫截门进行吹扫;
3)吹扫1小时完毕后,关闭蒸汽吹扫速断阀和蒸汽吹扫截门;
4)将油枪退出。
142、问答题 如何进行再热器水压试验?
点击查看答案
本题答案:首先在汽轮机高压缸出口蒸汽管道上加装打压堵板,然后在汽
本题解析:试题答案首先在汽轮机高压缸出口蒸汽管道上加装打压堵板,然后在汽轮机允许的情况下用再热器冷段事故喷水或减温水给再热器上水。上水前应关闭汽轮机中压缸入口电动门和再热器疏水门,打开再热器空气门(见水后关闭)。
当压力升到1MPa时暂停升压,通知有关人员进行检查。无问题后继续升压直至额定。此间应严防超压。检查完毕,应按照规定的降压速率降压到零。打开空气门及疏水门,放净炉水。
143、问答题 火力发电厂常用的脱硫工艺有哪几种?
点击查看答案
本题答案:世界上以投入工业应用的烟气脱硫工艺主要有:(1)石灰石
本题解析:试题答案世界上以投入工业应用的烟气脱硫工艺主要有:(1)石灰石/石灰--石膏湿法烟气脱硫。(2)烟气循环流化床脱硫。(3)喷雾干燥法脱硫。炉内喷钙尾部烟气增湿活化脱硫。(4)海水脱硫。(5)电子束脱硫等。
144、问答题 绘图题:背画热风送粉的带钢球磨煤机中间储仓式制粉系统图,标出主要设备的名称。
点击查看答案
本题答案:如图-5所示:
试题答案如图-5所示:

1-原煤仓;2-给煤机;3-钢球磨煤机;4-粗粉分离器;5-细粉分离器;6-中间贮粉仓;7-给粉机;8-高温风机;9-燃烧器;10-三次风喷口;11-排粉风机;12-炉膛;13-送风机。
145、问答题 过热器及再热器的型式有哪些?
点击查看答案
本题答案:(1)按照不同的传热方式,过热器和再热器可分为对流式、
本题解析:试题答案(1)按照不同的传热方式,过热器和再热器可分为对流式、辐射式和半辐射式三种形式。
(2)根据烟气和管内蒸气的相对流动方向又可分为顺流、逆流和混合流三种型式。
(3)根据管子的布置方式又可分为立式和卧式两种型式。
(4)根据管圈数量可分为单管圈、双管圈和多管圈三种型式。
146、问答题 锅炉炉膛发生爆燃的条件是什么?
点击查看答案
本题答案:炉膛发生爆燃要有三个条件:
(l)有燃料和助
本题解析:试题答案炉膛发生爆燃要有三个条件:
(l)有燃料和助燃空气的积存;
(2)燃料和空气的混合物达到了爆燃的浓度;
(3)有足够的着火热源。
以上就是通常所说的爆燃三要素,只有符合以上三种情况,才有可能发生爆燃。
147、单项选择题 从饱和蒸汽加热到一定温度的过热蒸汽所加入的热量称为()。
A、汽化热
B、汽化潜热
C、过热热
D、饱和热
点击查看答案
本题答案:C
本题解析:暂无解析
148、问答题 锅炉运行中为什么要控制一、二次汽温稳定?
点击查看答案
本题答案:锅炉运行中控制稳定的一、二次汽温对机组的安全经济运行有
本题解析:试题答案锅炉运行中控制稳定的一、二次汽温对机组的安全经济运行有着极其重要的意义。当汽温过高时,将引起过热器、再热器、蒸汽管道及汽轮机汽缸、转子等部分金属强度降低,导致设备的使用寿命缩短。严重超温时,还将使受热面管爆破。若汽温过低,则影响热力循环效率,并使汽轮机未级叶片处蒸汽湿度过大,严重时可能产生水击,造成叶片断裂损坏事故。
若汽温大幅度突升突降,除对锅炉各受热面焊口及连接部分产生较大的热应力外,还将造成汽轮机的汽缸与转子间的相对位移增加,即膨胀差增加,严重时甚至发生叶轮与隔板的动静摩擦,造成剧烈振动。此外汽轮机两侧的汽温偏差过大,将使汽轮机两侧受热不均匀,热膨胀不均匀。因此,锅炉运行中对汽温要严密监视、分析、调整,用最合理的方法控制汽温稳定。
149、问答题 为什么给水高压加热器停运后要限制负荷运行?
点击查看答案
本题答案:汽轮来源:91考试网 91Exam.org机高压加热器停运后,锅炉的给水温度将比设计值低。给
本题解析:试题答案汽轮机高压加热器停运后,锅炉的给水温度将比设计值低。给水温度降低后,从给水变为饱和蒸汽所需的热量增加很多,如要维持蒸发量,必须增加燃料消耗量。
这样不仅使整个炉膛温度提高,炉膛出口烟温升高,且流过过热器和再热器的烟气数量和流速增加,此时若机组带额定负荷,锅炉热负荷处于超负荷工况运行,其结果将造成汽温上升。管壁超温;受热面磨损加剧,损坏设备。所以规定给水高压加热器未投用时,电负荷不得超过额定负荷的90%。
150、问答题 朗肯循环由哪些设备组成?
点击查看答案
本题答案:发电厂水蒸汽基本热力循环──朗肯循环是由四个主要设备组
本题解析:试题答案发电厂水蒸汽基本热力循环──朗肯循环是由四个主要设备组成,即蒸汽锅炉、汽轮机、凝汽器和给水泵。工质在热力设备中不断地进行等压吸热、绝热膨胀、等压放热、绝热压缩四个过程,使热能不断地转变为机械能。
151、问答题 烟道再燃烧的预防性措施?
点击查看答案
本题答案:1)运行时严密监燃烧工况及时调整,防止油滴或碳黑以及未
本题解析:试题答案1)运行时严密监燃烧工况及时调整,防止油滴或碳黑以及未燃烬的煤粉在烟道积存;
2)尽量避免长期低负荷运行;
3)应在锅炉启停时仔细进行监督和调整,维持燃烧稳定,对经常启停的锅炉要注意保温;
4)尽量避免油煤混烧,油煤混烧时要确保雾化良好;
5)加强吹灰。
152、问答题 如何判断锅炉“四管”泄漏?
点击查看答案
本题答案:(1)仪表分析。根据给水流量、主蒸汽流量、炉膛及烟道各
本题解析:试题答案(1)仪表分析。根据给水流量、主蒸汽流量、炉膛及烟道各段温度、各段汽温、壁温、省煤器水温和空气预热器风温、炉膛负压、引风量等的变化及减温水流量的变化综合分析。
(2)就地巡回检查。泄漏处有不正常的响声,有时有汽水外冒,省煤器泄漏,放灰管处有灰水流出,放灰管温度上升,泄漏处局部正压。
(3)炉膛部分泄漏,燃烧不稳,有时会造成灭火。
(4)锅炉烟气量增加。
(5)再热器管泄漏时,电负荷下降(在等量的主蒸汽流量下)。
153、填空题 水冷壁的传热过程是:烟气对管外壁(),管外壁向管内壁(),管内壁与汽水之间进行()。
点击查看答案
本题答案:辐射换热、导热、对流放热
本题解析:试题答案辐射换热、导热、对流放热
154、单项选择题 随着锅炉容量的增大,散热损失相对()。
A、增大
B、减小
C、不变
点击查看答案
本题答案:B
本题解析:暂无解析
155、问答题 脉冲安全门的工作原理?
点击查看答案
本题答案:当汽压超过规定值时,脉冲阀先行打开,蒸汽经导汽管引入主
本题解析:试题答案当汽压超过规定值时,脉冲阀先行打开,蒸汽经导汽管引入主阀活塞上面,蒸汽在活塞上的压力可以克服弹簧的作用力,帮将主阀打开排汽泄压,当压力降到一定数值后,脉冲阀关闭,活塞上的汽源中断,因此安全阀关闭。
156、问答题 锅炉熄火后,为什么风机需继续通风5min后才能停止运行?
点击查看答案
本题答案:因为在停炉熄火过程中,由于炉膛温度下降,燃烧不稳,使未
本题解析:试题答案因为在停炉熄火过程中,由于炉膛温度下降,燃烧不稳,使未完全燃烧的可燃物增多,这些可燃物滞留在炉膛和烟道后,在炉内余热的加热下,将会产生再燃烧,直接威胁锅炉设备的安全。
因此锅炉熄火后,风机继续通风一段时间将炉内可燃物抽走,但通风时间不宜过长,否则由于大量冷空气直接进入炉内,会使炉膛、烟道及各受热面急剧冷却收缩,造成损坏。
所以锅炉熄火后,风机继续通风5min停止运行,然后关闭烟风挡板,使炉膛及烟道处于密闭状态,并且还要继续监视烟气温度,以防未抽尽的可燃物重新燃烧。
157、名词解释 大管锅炉
点击查看答案
本题答案:锅炉受热曲管手中流动的是烟和水,而管外流动的是水或蒸汽
本题解析:试题答案锅炉受热曲管手中流动的是烟和水,而管外流动的是水或蒸汽的锅炉
158、问答题 影响锅炉受热面积灰的因素有哪些?
点击查看答案
本题答案:(1)受热面温度的影响。当受热面温度太低时,烟气中的水
本题解析:试题答案(1)受热面温度的影响。当受热面温度太低时,烟气中的水蒸气或硫酸蒸汽在受热面上发生凝结,将会使飞灰粘在受热面上。
(2)烟气流速的影响。如果烟气流速过低,很容易发生受热面堵灰,但流速过高,受热面磨损严重。
(3)飞灰颗粒大小的影响。飞灰颗粒越小,则相对表面积越大,也就越容易被吸附到金属表面上。
(4)气流工况和管子排列方式的影响。当速度增加,错列管束气流扰动大,管子上的松散积灰易被吹走,错列管子纵向节距越小,气流扰动大,气流冲刷作用越强,管子积灰也就越少,相反,顺列管束中,除第一排管子外,均会发生严重积灰。
159、单项选择题 汽包水位计()超压试验。
A、参与
B、不参与
C、参与不参与均可
点击查看答案
本题答案:B
本题解析:暂无解析
160、问答题 与锅炉热效率有关的经济小指标有哪些?
点击查看答案
本题答案:与锅炉热效率有关的经济小指标有排烟温度、氧量值或二氧化
本题解析:试题答案与锅炉热效率有关的经济小指标有排烟温度、氧量值或二氧化碳值、一氧化碳值、飞灰可燃物、炉渣可燃物等。
161、单项选择题 在正常运行中,若发现电动机冒烟,应()。
A、继续运行
B、申请停机
C、紧急停机
点击查看答案
本题答案:C
本题解析:暂无解析
162、判断题 管道加保温后,可以防止热传递的发生。
点击查看答案
本题答案:错
本题解析:管道加保温后,不能防止热传递的发生。
163、问答题 绘画题:画出锅炉跟随汽轮机的负荷调节方式方框图。
点击查看答案
本题答案:
试题答案
164、问答题 锅炉熄火后应做哪些安全措施?
点击查看答案
本题答案:(1)继续通风5min。排除燃烧室和烟道可能残存的可燃
本题解析:试题答案(1)继续通风5min。排除燃烧室和烟道可能残存的可燃物,然后关闭各风门并停止送、引风机运行,以防由于冷却,造成汽压下降过快。
(2)熄火后保留一、二级旁路或开启一级旁路和再热器向空排汽,10min后关闭,以保持过热器和再热器不致超温。
(3)停炉后应严格控制锅炉的降压速度,采取自然泄压方式(即随停炉后的冷却自行降压),严禁采取开启向空排汽等方式强行泄压。以免损坏设备。
(4)停炉后当锅炉尚有压力和辅机留有电源时,不允许对锅炉机组不加监视。
(5)为防止锅炉受热面内部腐蚀,停炉后应根据要求做好停炉保护工作。
(6)冬季停炉还应做好设备的防冻工作。
165、问答题 锅炉受热面在运行中存在哪些腐蚀?
点击查看答案
本题答案:(一)受热面烟气侧的腐蚀:(1)水冷壁管的硫腐蚀;(2
本题解析:试题答案(一)受热面烟气侧的腐蚀:(1)水冷壁管的硫腐蚀;(2)过热器管的高温硫腐蚀;(3)空气预热器的低温硫腐蚀。
(二)受热面工质侧的腐蚀:(1)垢下腐蚀;(2)氧腐蚀。
(三)受热面的应力腐蚀:(1)苛性脆化;(2)奥氏体钢应力腐蚀破裂;(3)交变应力腐蚀。
166、问答题 什么是滑参数停炉?
点击查看答案
本题答案:停炉时锅炉与汽轮机配合,在降低电负荷的同时,逐步降低锅
本题解析:试题答案停炉时锅炉与汽轮机配合,在降低电负荷的同时,逐步降低锅炉参数的停炉方式称为滑参数停炉,一般只用于单元制机组。
167、判断题 我厂空气预热器,管内走空气,管外走烟气。
点击查看答案
本题答案:错
本题解析:我厂空气预热器,管内走烟气,管外走空气。
168、判断题 锅炉启动过程中,当汽压达到0.2Mpa时应关闭空气门。
点击查看答案
本题答案:对
本题解析:暂无解析
169、单项选择题 高压高温厚壁主汽管道在暖管升压过程中其管内承受()。
A、热压应力
B、热拉应力
C、冷热应力
点击查看答案
本题答案:A
本题解析:暂无解析
170、问答题 锅炉启动过程中,首次投粉的条件是什么?
点击查看答案
本题答案:1)一二次风温大于177℃;
2)待投运磨煤
本题解析:试题答案1)一二次风温大于177℃;
2)待投运磨煤机对应油枪及相邻层油枪着火正常;
3)汽包水位、汽压、汽温、负荷等参数稳定并严密监视;
4)一次风压、负压正常并严密监视,高低旁投入正常;
5)压力大于3.4Mpa。
171、问答题 论述机组采用变压运行主要有何优点?
点击查看答案
本题答案:(1)机组负荷变动时,主蒸汽温度、调节级温度、高压缸排
本题解析:试题答案(1)机组负荷变动时,主蒸汽温度、调节级温度、高压缸排汽温度、再热蒸汽温度基本维持不变,可以减少高温部件的温度变化,从而减小汽缸和转子的热应力、热变形,减少了末级叶片的冲蚀,同时压力降低机械应力减小,提高部件的使用寿命。
(2)合理选择在一定负荷下变压运行,能保持机组较高的效率。由于变压运行时调速汽门全开,在低负荷时节流损失很小;因降压不降温,进入汽轮机的容积流量基本不变,汽流在叶片通道内偏离设计工况小,所以与同一条件的定压运行相比,机组内效率较高。
(3)机组低负荷运行时调门晃动减小,变压运行调门基本全开前后压差减小晃动减小。
(4)给水泵功耗减小,当机组负荷减少时,给水流量和压力也随之减少,因此,给水泵的消耗功率也随之减少。
172、问答题 轴流风机的工作原理如何?
点击查看答案
本题答案:轴流风机的工作原理是:当叶轮旋转时,气体从进风口轴向进
本题解析:试题答案轴流风机的工作原理是:当叶轮旋转时,气体从进风口轴向进入叶轮,受到叶轮上叶片的推挤而使气体的能量升高,然后流入导叶。
导叶将偏转气流变为轴向流动,同时将气体导入扩压管,进一步将气体动能转换为压力能,最后引入工作管路。
轴流风机的叶片一般都是可以转动角度的,大部分轴流风机都配有一套叶片液压调节装置。当风机运行时,通过叶片液压调节装置,可调节叶片的安装角,并保持在一定角度上,使其在变工况工作时仍具有较高的效率。
173、单项选择题 由于部件持续在高温和应力的共同作用下而造成的材质损伤是()。
A、疲劳损伤
B、蠕变损伤
C、腐蚀和磨损
点击查看答案
本题答案:B
本题解析:暂无解析
174、问答题 什么叫再热器?它的作用是什么?
点击查看答案
本题答案:把汽轮机高压缸做过功的中温中压蒸汽再引回锅炉,对其再加
本题解析:试题答案把汽轮机高压缸做过功的中温中压蒸汽再引回锅炉,对其再加热至等于、高于或略低于新蒸汽温度的设备叫再热器。
再热器的使用,提高了蒸汽的热焓,不但使做功能力增加,而且循环热效率提高,并降低了蒸汽在汽轮机中膨胀未了的湿度,避免了对未级叶片的侵蚀。
175、问答题 燃料元素分析包括哪些成分?
点击查看答案
本题答案:燃料的元素分析包括:碳(C)、氢(H)、氧(O)、氮(
本题解析:试题答案燃料的元素分析包括:碳(C)、氢(H)、氧(O)、氮(N)、硫(S)、灰分(A)及水分(W)。
176、问答题 汽机关闭一、二级旁路后,为什么要开启再热器冷段疏水和向空排汽?
点击查看答案
本题答案:汽机关闭一、二级旁路后,因这时再热器压力已相当低,如果
本题解析:试题答案汽机关闭一、二级旁路后,因这时再热器压力已相当低,如果再热器疏水和再热器向空排汽等到热炉放水时再开,再热器利用自身压力排放余汽和水就相当困难,有可能放不掉,滞留在管内,对管子造成腐蚀。
积水在管内,造成水塞,给下一次启动带来困难,容易造成管壁超温,所以锅炉熄火后,汽机一、二级旁路运行一段时间后关闭,应立即开启再热器冷端疏水和向空排汽。
177、问答题 如何利用减温水对汽温进行调整?
点击查看答案
本题答案:目前汽包锅炉过热汽温调整一般以喷水减温为主,大容量锅炉
本题解析:试题答案目前汽包锅炉过热汽温调整一般以喷水减温为主,大容量锅炉通常设置两级以上的减温器。一般用一级喷水减温器对汽温进行粗调,其喷水量的多少取决于减温器前汽温的高低,应能保证屏过管壁温度不超过允许值。二级减温器用来对汽温进行细调,以保证过热蒸汽温度的稳定。
178、问答题 选用钢球应考虑哪些因素?
点击查看答案
本题答案:(l)考虑钢球的硬度和韧性,使适合被磨煤种要求,既要减
本题解析:试题答案(l)考虑钢球的硬度和韧性,使适合被磨煤种要求,既要减少钢球的破碎率,又要有耐磨性。
(2)考虑钢球的大小。对硬度不大的煤,宜用直径较小的球,不宜用大球,大球的磨煤出力低,而且对材板也有害;对硬度较大的煤,钢球直径可选大些,因为大球冲击能量大,砸碎能力强,能保证一定的磨煤出力。
(3)考虑钢球硬度与材板硬度相匹配。一般钢球硬度为材板硬度的0.85~0.9倍。
179、填空题 三相异步电动机的转子根据结构上的不同。分为()式和()式两种型式。
点击查看答案
本题答案:鼠笼;绕线
本题解析:试题答案鼠笼;绕线
180、问答题 何谓煤的可磨性系数?
点击查看答案
本题答案:煤的可磨性系数,是指在风干状态下,将同一质量的标准煤和
本题解析:试题答案煤的可磨性系数,是指在风干状态下,将同一质量的标准煤和试验煤由相同的初始粒度磨碎到相同的煤粉细度时所消耗的能量之比。易磨制的煤可磨性系数大,难以磨制的煤可磨性系数小。
181、问答题 计算题:某台600MW机组年发电量为34.44亿KWH,求该机组的年利用小时数?
点击查看答案
本题答案:解:年利用小时=发电量/额定容量=34.44&time
本题解析:试题答案解:年利用小时=发电量/额定容量=34.44×10/6×10=5740h
该机组年利用小时为5740小时。
182、问答题 水泵的切换?
点击查看答案
本题答案:1)启动备用泵,保持压力和电流稳定;
2)关
本题解析:试题答案1)启动备用泵,保持压力和电流稳定;
2)关闭停泵的出口门,停止该泵的运行。
183、填空题 受热面磨损的几个影响因素有()、()、()、()、()。
点击查看答案
本题答案:烟气速度;飞灰浓度与灰粒撞击率;飞灰物理化学特性;受热面结构
本题解析:试题答案烟气速度;飞灰浓度与灰粒撞击率;飞灰物理化学特性;受热面结构与布置;燃烧工况
184、填空题 过热器喷水来自();再热器喷水来自()。
点击查看答案
本题答案:给水泵出口给水母管、给水泵中间抽头
本题解析:试题答案给水泵出口给水母管、给水泵中间抽头
185、问答题 启动过程中,主汽压由11.8Mpa升至18.44Mpa时,需要的时间和锅炉应进行的操作?
点击查看答案
本题答案:1)需要70分钟;
2)控制主汽温度由500
本题解析:试题答案1)需要70分钟;
2)控制主汽温度由500℃滑升至543℃;
3)升压至11.8Mpa时要保持40分钟的洗硅运行,加大排污,保证炉水含硅酸根合格,
4)连续洗硅运行,硅酸根合格后升压(以每分钟0.098MPa的速度升压)。
186、问答题 缺水事故的处理?
点击查看答案
本题答案:1)照汽、水流量及各水位计,确认水位计指示是否正确。<
本题解析:试题答案1)照汽、水流量及各水位计,确认水位计指示是否正确。
2)认水位低时,应将给水自动切为手动操作,开大给水门,提高给水泵转速,增大给水量。若给水压力仍低,应启动备用给水泵。
3)给水流量始终小于蒸汽流量,且汽包水位仍有下降趋势,应超前降低锅炉负荷,使蒸汽流量小于给水流量。
4)放水门误开引起水位低时,除增大给水量外,应及时关闭放水门。
5)是水冷壁、省煤器或给水管道爆管造成水位低时,按爆管的事故处理规定进行处理。
6)包水位继续下降至﹣300mm,延时10秒或水位低至﹣350mm,延时2秒仍无上升趋势且MFT未动作时,应立即手动MFT,紧急停炉。关闭给水门,停止给水泵,严禁向锅炉进水。
7)报值长,再次上水应等锅炉冷却后,由总工程师决定。
187、问答题 风机并列运行时应注意些什么?
点击查看答案
本题答案:(1)无论是轴流式风机还是离心式风机多台并列运行时,&
本题解析:试题答案(1)无论是轴流式风机还是离心式风机多台并列运行时,•如果风量太小进入了不稳定工况区,都会产生喘震,因此采取相应措施;
(2)调节各台并列风机的运行,不能只以表盘的电流,挡板开度,动叶片角度为准,还要注意锅炉两侧的烟温差不应太大,因为管路特性和各台风机的连续不同而不相同,有的风机在大风量运行时,而有的风机却已进入不稳定工况区运行。
188、问答题 磨煤机启动条件有哪些?
点击查看答案
本题答案:(1)无检修工作票;
(2)磨煤机及各附属部
本题解析:试题答案(1)无检修工作票;
(2)磨煤机及各附属部件齐全完整,连接牢固,其周围无杂物;
(3)润滑油系统投入,油温、油压、油位、油质正常;
(4)轴承冷却水投入,冷却水量适当;
(5)电动机绝缘良 好,接地线已连好;
(6)与之有关的风门和档板位置正确,开关灵活;
(7)各表计投入,保护完好;
(8)各设备电源正常。
189、问答题 中速磨煤机运行中进水有什么现象?
点击查看答案
本题答案:1.磨煤机出口温度下降,冷空气进入炉膛,造成燃烧不稳,
本题解析:试题答案1.磨煤机出口温度下降,冷空气进入炉膛,造成燃烧不稳,可能发生灭火,蒸汽压力和温度下降,机组负荷下降。
2.磨煤机出入口压差增大,一次风速降低。
190、单项选择题 风机运行中产生振动,若检查振动原因为喘振,应立即手动将喘振风机的动叶快速(),直到喘振消失后再逐渐调平风机出力。
A、开启
B、关回
点击查看答案
本题答案:B
本题解析:暂无解析
191、填空题 停炉的降压速度一般是(),降温速度为()。
点击查看答案
本题答案:0.05MPa/min;1~1.5C/min
本题解析:试题答案0.05MPa/min;1~1.5C/min
192、单项选择题 汽轮机调速汽门突然关闭,将使汽包水位瞬间()。
A、迅速上升
B、迅速下降
C、不变
D、缓慢下降
点击查看答案
本题答案:B
本题解析:暂无解析
193、填空题 立式过热器的缺点是()时蛇形管内的积水不易排出,在()时管子通汽不畅易使管子过热。
点击查看答案
本题答案:停炉、升炉
本题解析:试题答案停炉、升炉
194、填空题 空气预热器的漏风系数指空气预热器烟气侧()与()过量空气系数的差值。
点击查看答案
本题答案:出口、进口
本题解析:试题答案出口、进口
195、问答题 试述检修后的吸收塔出、入口烟气的调试步骤及方法。
点击查看答案
本题答案:(1)检查烟气挡板的叶片、密封垫、连杆及相应的执行机构
本题解析:试题答案(1)检查烟气挡板的叶片、密封垫、连杆及相应的执行机构,应安装完毕没有损坏。
(2)所有螺栓紧固完毕。
(3)烟道安装完毕,烟道严密性试验完毕,烟道内的杂物已清理干净。
(4)分别用远控、就地电动及就地手动的方式操作各烟气挡板。挡板应开关灵活,开关指示及位置反馈信号正确。
(5)就地检查挡板的开、关是否到位。当挡板全关时,检查若有间隙,须调整相应的执行机构或密封。
(6)烟气挡板的连锁保护检查和试验。
196、问答题 试述浆液PH值是怎样影响浆液对SO2的吸收的。
点击查看答案
本题答案:浆液池的PH值是石灰石-石膏法脱硫的一个重要运行参数。
本题解析:试题答案浆液池的PH值是石灰石-石膏法脱硫的一个重要运行参数。一方面,PH值影响SO2的吸收过程。PH值越高,传质系数增加SO2吸收速度就快,但不利于石灰石的溶解,且系统设备结垢严重。PH值降低,虽利于石灰石的溶解,但是SO2吸收速度又会下降,当PH值下降到4时,几乎不能吸收SO2了。另一方面,PH值还会影响石灰石、aSO4.2H2O和CaSO3.1/2H2O的溶解度。随着PH值的升高,CaSO3的溶解度明显下降,而CaSO4的溶解度则变化不大。因此,随着SO2的吸收,溶液PH值降低,溶液中CaCO3的量
197、填空题 锅炉效率的计算有()和()两种方法,电厂中常采用()方法。
点击查看答案
本题答案:正平衡;反平衡;反平衡
本题解析:试题答案正平衡;反平衡;反平衡
198、单项选择题 蒸汽在节流过程前后的焓值()。
A、增加;
B、减少;
C、先增加后减少;
D、不变化。
点击查看答案
本题答案:D
本题解析:暂无解析
199、问答题 事故喷水系统的隔离措施?
点击查看答案
本题答案:关闭三台给水泵中抽头去事故减温水手动门、电动门且断电;
本题解析:试题答案关闭三台给水泵中抽头去事故减温水手动门、电动门且断电;关闭再热器减温器A、B侧一二次电动门及调节门且断电
200、问答题 何为吹灰器运行超时
点击查看答案
本题答案:吹灰器前进吹灰超过正常时间时,程控装置将使之后退,若后
本题解析:试题答案吹灰器前进吹灰超过正常时间时,程控装置将使之后退,若后退超时,则自动停止程序并报警,直到运行人员按下报警复位按钮,程序才继续运行。
题库试看结束后
微信扫下方二维码即可打包下载完整版《★集控值班员考试》题库
手机用户可保存上方二维码到手机中,在微信扫一扫中右上角选择“从相册选取二维码”即可。
题库试看结束后微信扫下方二维码即可打包下载完整版《集控值班员考试:锅炉运行》题库,分栏、分答案解析排版、小字体方便打印背记!经广大会员朋友实战检验,此方法考试通过率大大提高!绝对是您考试过关的不二利器!
手机用户可保存上方二维码到手机中,在微信扫一扫中右上角选择“从相册选取二维码”即可。
微信搜索关注"91考试网"公众号,领30元,获取公务员事业编教师考试资料40G