手机用户可
保存上方二维码到手机中,在
微信扫一扫中右上角选择“从
相册选取二维码”即可。
1、填空题 热工仪表的好坏通常由()、()、时滞三项主要指标评定。
点击查看答案
本题答案:准确度;灵敏度
本题解析:试题答案准确度;灵敏度
2、问答题 数字式调节器由哪些硬件构成?各部分功能是什么?
点击查看答案
本题答案:数字式调节器的硬件由以下几部分构成:
(1)
本题解析:试题答案数字式调节器的硬件由以下几部分构成:
(1)模拟量输入。输入的模拟量经过多路开关,送往比较器。比较器的另一输入端输入来自正面板的给定信号。比较器的模拟量信号输出经A/D转换器转换成数字量信号,送到CPU。
(2)中央处理器CPU。它是数字式调节仪表的核心。它接受操作人员的指令,完成数据传送、输入输出运算处理、判断等多种功能。它通过地址总线、数据总线、控制总线与其他部分连在一起,构成一个系统。
(3)只读存储器ROM1。这是系统软件存储区。软件由制造厂编制,用来管理用户程序、通信、子程序库、人机接口等程序或文件。这些程序或文件用户是无法改变的。
(4)只读存储器ROM2。这是用户程序区,存放用户编制的程序。
(5)随机存取存储器。RAM。用以存放通信数据、显示数据、计算的中间数据等。
(6)输入输出接口I0l。这是数字输入输出接口。CPU从101读取来自
过程的数字量,101还输出数字量信号。
(7)输入输出接口I02。它输入正面板的操作开关量,由CPU读取操作状态,以改变运行状态。
(8)异步通信接口转换器。这是一个通信接口,通常由它将并行的8位数据转换成串行的8位数据,并起调制和解调作用。
(9)侧面板。包括参数整定键盘开关及数字显示器,用以显示和更改参数。
(10)编程器插座。供与编程器连接之用。用户采用编程器编制的用户程序,经检测无误后写入在编程器上的可编程序只读存储器EPROM中,EPROM就是用户:ROM,插人调节器侧面的用户ROM插座上。
(11)监视时针W.D.T。它由软件设置,是白诊断的一项重要措施。它随时监视CPU的工作状况。当出现异常时,发出报警信号,并作相应处理,如使仪表转入手动状态等。
(12)正面板。在正面板上装有同模拟仪表相类似的设置给定值的拨盘,指示给定值和双调量的动圈仪表,手动/自动切换旋钮,此外,在主面板上还有报警指示灯,仪表异常指示灯等。
3、填空题 继电器是一种能借助()或其他物理量的变化而自动切换的电器
点击查看答案
本题答案:电磁力
本题解析:试题答案电磁力
4、问答题 简述氧化锆氧量计的测量原理?
点击查看答案
本题答案:氧化锆氧量计是利用氧化锆固体电解质作传感器,在氧化锆固
本题解析:试题答案氧化锆氧量计是利用氧化锆固体电解质作传感器,在氧化锆固体电解质两侧附上多孔的金属铂电极,使其处在高温下,当两侧气体中的氧浓度不同时,在电极之间产生电势,称为氧浓差电势。此电势在温度一定时,只与两侧气体中的氧气含量有关,通过测量此电势,即可测得氧气含量。
5、填空题 所谓正逻辑体制,是在数字电路中用()表示高电平,()表示低电平的逻辑体制。
点击查看答案
本题答案:逻辑l;逻辑0
本题解析:试题答案逻辑l;逻辑0
6、问答题 简述双金属温度计的测温原理。
点击查看答案
本题答案:双金属温度计利用两种不同线膨胀系数的双金属片叠焊在一起
本题解析:试题答案双金属温度计利用两种不同线膨胀系数的双金属片叠焊在一起作为测量元件.当温度变化时,因两种金属的线膨胀系数不同而使双金属片弯曲.利用来源:91考试 网其弯曲程度与温度高低成正比例的性质来测量。
7、单项选择题 热电偶补偿导线的作用是()。
A.补偿冷端温度变化
B.便于信号传输
C.延伸热电偶冷端
D.提高测量的准确性
点击查看答案
本题答案:C
本题解析:暂无解析
8、填空题 能把脉动直流电中的()成分滤掉的电路称为()电路。
点击查看答案
本题答案:交流;滤波
本题解析:试题答案交流;滤波
9、问答题 简述用精密压力表比较法检定弹簧管一般压力表的方法。
点击查看答案
本题答案:将精密压力表和被校表垂直装在符合要求的压力试验台上,仪
本题解析:试题答案将精密压力表和被校表垂直装在符合要求的压力试验台上,仪表在工作位置与大气相通,观察指针压力应为零,然后均匀加压以被检表有数字的分度线为准,加压到第一个检定点上,然后读取精密压力表的读数,以此类推检定其他各点,当正行程升压完毕后,耐压3分钟,再缓慢降压,作相同检定点的下降值检定。
10、单项选择题 晶体管型闪光报警器,是通过()来触发光字牌的。
A、继电器电路;
B、门电路;
C、三极管;
D、单片机程序。
点击查看答案
本题答案:B
本题解析:暂无解析
11、填空题 当表计不能满足厂家要求的工作条件时,可能带来()。
点击查看答案
本题答案:附加误差
本题解析:试题答案附加误差
12、单项选择题 发电厂锅炉水冷壁吸收燃料燃烧时发出热量,其主要的传热方式为()。
A、导热;
B、对流;
C、辐射;
D、不确定。
点击查看答案
本题答案:C
本题解析:暂无解析
13、填空题 可编程控制器功能模块按作用分包括:()、控制功能模块、输入/输出功能模块、()。
点击查看答案
本题答案:运算功能模块;顺序控制模块
本题解析:试题答案运算功能模块;顺序控制模块
14、单项选择题 汇线槽的形式及尺寸应根据()及维修方便等条件选择。
A.测量点数和导线粗细
B.甲方和实物配制要求
C.钢材供应及现场条件
D.以上答案都对
点击查看答案
本题答案:A
本题解析:暂无解析
15、问答题 铂热电阻的引出线除二线制外,还采用三线制和四线制,其目的是什么?
点击查看答案
本题答案:铂热电阻采用三线制的目的是为了减小热电阻与测量仪表(测
本题解析:试题答案铂热电阻采用三线制的目的是为了减小热电阻与测量仪表(测量桥路)之间连接导线电阻的影响,以及导线电阻随环境温度变化而变化所带来的测量误差。采用四线制测量可以消除连接导线电阻的影响。
16、单项选择题 工业电视的信号传输可采用()。
A、双绞线;
B、同轴电缆;
C、护套线;
D、屏蔽线。
点击查看答案
本题答案:B
本题解析:暂无解析
17、单项选择题 电缆敷设区域的温度不应高于电缆的长期工作允许温度,普通型电缆与热管道保温层交叉敷设时应大于()。
A、500mm;
B、400mm;
C、300mm;
D、200mm。
点击查看答案
本题答案:D
本题解析:暂无解析
18、问答题 按热工典型跃阶响应曲线的变化特点划分热工对象可分为哪两大类?说明其变化特点?
点击查看答案
本题答案:可分为自平衡能力对象和无自平衡能力对象两大类。
本题解析:试题答案可分为自平衡能力对象和无自平衡能力对象两大类。
热工对象典型阶跃响应曲线的变化特点是一开始被调量并不立即有显著变化,而在最后阶段,被调量可能达到一平衡值,也可能被调量不断变化而其变化速度趋近等于一数值。前者称为对象有自平衡能力,后者称为对象无自平衡能力。
19、问答题 调节设备按使用能源的不同可分为哪几种?
点击查看答案
本题答案:调节设备按使用能源不同可分为自力式(直接作用式)、电动
本题解析:试题答案调节设备按使用能源不同可分为自力式(直接作用式)、电动式、气动式、液动式等形式。
20、填空题 电阻温度计属于()式测温仪表;光学高温计属于()式测温仪表。
点击查看答案
本题答案:接触;非接触
本题解析:试题答案接触;非接触
21、单项选择题 对于现代大型火电机组的锅炉控制系统的两大支柱是协调控制(CCS)和()。
A.数据采集系统(DAS);
B.顺序控制系统(SCS);
C.炉膛安全监控系统(FSSS);
D.旁路控制系统(BPS)
点击查看答案
本题答案:C
本题解析:暂无解析
22、填空题 汽包是锅炉水的加热、()、()的一个连接点和分界点。
点击查看答案
本题答案:蒸发;汽化
本题解析:试题答案蒸发;汽化
23、填空题 晶体三极管在放大区域工作时,发射结两端所加的电压是()电压,其输入电阻一般约为(),所以三极管的输入端要从外加信号电源中吸取电流。
点击查看答案
本题答案:正向;几百至几千欧。
本题解析:试题答案正向;几百至几千欧。
24、问答题
绘图题:根据图E-7,画出相应的逻辑图。

点击查看答案
本题答案:
试题答案
25、问答题 长山电厂EJA变送器常用的参数有哪些?
点击查看答案
本题答案:①压力②零点③模拟量信号输出④量程范围百分比⑤静压⑥工
本题解析:试题答案①压力②零点③模拟量信号输出④量程范围百分比⑤静压⑥工程单位⑦工程单位显示⑧阻尼系数
26、问答题 技能操作题:对于一台刚安装好的智能.ABB执行器,要求全关位置由力矩确定,全开位置由行程确定,如何调试?
点击查看答案
本题答案:(1)将开关置于LOC,长按mode/stop进入主菜
本题解析:试题答案(1)将开关置于LOC,长按mode/stop进入主菜单,用+/-按钮可选择不同的菜单组。
(2)选定某个菜单组后长按mode,/stop,进入该菜单,用+/-按钮可选择不同的子菜单。长按mode/stop,子菜单闪烁,此时可以修改该菜单,按提示关向模式选择力矩,开向模式选择行程,修改后短按mode/stop,屏幕显示SAVE,再按mode/stop确认修改。
(3)短按me(1e/stop退出该主菜单。
27、问答题 DKJ电动执行器减速器的作用是什么?
点击查看答案
本题答案:DKJ电动执行器减速器的作用是把伺服电动机的高转速小转
本题解析:试题答案DKJ电动执行器减速器的作用是把伺服电动机的高转速小转矩的机械功率转换成低转速大转矩的输出功率,以适应调节机构的工作特性。
28、单项选择题 对于下面的被调节量,当运行人员同时开始进行手动调节后,()反应最快。
A、过热器出口温度;
B、再热器出口温度;
C、除氧器水位;
D、二次风流量。
点击查看答案
本题答案:D
本题解析:暂无解析
29、问答题 FSSS(锅炉安全监控系统)的主要功能是什么?
点击查看答案
本题答案:在锅炉燃烧的启动、停止和运行的任何阶段防止锅炉的任何部
本题解析:试题答案在锅炉燃烧的启动、停止和运行的任何阶段防止锅炉的任何部位积聚爆炸性的燃料和空气的混合物,防止损坏蒸汽发生器或燃烧系统设备,同时连续监视一系列参数,并能对异常工况作出快速反应。它是发电厂设备启动、运行和停机操作的基础。
30、问答题 何谓辐射温度?写出它和被测实际温度的关系式。
点击查看答案
本题答案:辐射温度:当被测物体的真实温度为T时,
其辐
本题解析:试题答案辐射温度:当被测物体的真实温度为T时,
其辐射出射度M等于全辐射体(黑体)在温度Tp时的辐射出射度M0,
温度Tp称为被测物体的辐射温度。
辐射温度与真实温度的关系:T=Tp(K)
ε(T)—被测物体的辐射发射率
Tp—被测物体的辐射温度
31、填空题 常用的温度测量元件有热电阻、热电偶、()、()。
点击查看答案
本题答案:双金属温度计;膨胀式温度计
本题解析:试题答案双金属温度计;膨胀式温度计
32、问答题 标准孔板和标准喷嘴相比较各有哪些优缺点?
点击查看答案
本题答案:孔板的优点:结构简单,加工方便,安装容易,省材料,造价
本题解析:试题答案孔板的优点:结构简单,加工方便,安装容易,省材料,造价低。缺点是压力损失较大,孔板入口边缘抗流体腐蚀性能差,难以保证尖锐,孔板的膨胀系数的误差也比喷嘴大。标准喷嘴的优点:测量范围大,需要的直管段较短,压力损失小,使用中对介质冲刷的敏感性低,耐磨损,使用寿命长。缺点是结构复杂,加工工艺要求高,造价高。
33、单项选择题 连锁控制属于()。
A.过程控制级;
B.过程管理级;
C.生产管理级;
D.经营管理级。
点击查看答案
本题答案:A
本题解析:暂无解析
34、填空题 系统停电时,断开与检修的设备、系统相连的()上的电动()截门、调整门、挡板以及电磁阀、电液阀的()。切断热机控制设备执行元件的()。
点击查看答案
本题答案:管道、烟道、风道;气动、液动;动力电源;操作电源
本题解析:试题答案管道、烟道、风道;气动、液动;动力电源;操作电源
35、问答题 330MW机组小机本体共有几个电磁阀?试说明各电磁阀的作用?
点击查看答案
本题答案:小机本体共有4个电磁阀,其中三个危机遮断电磁阀,一个复
本题解析:试题答案小机本体共有4个电磁阀,其中三个危机遮断电磁阀,一个复位电磁阀。
1)危机遮断电磁阀在正常运行时,通电励磁关闭,从而封闭了自动停机危机遮断(AST)母管上的抗燃油通道。当电磁阀失电打开,则总管泄油,导致所有汽阀关闭使汽机停机。
2)复位电磁阀当检测仪表检测到气体泄漏报警时,自动快速关闭主供气体阀门,切断燃气的供给,及时制止危险事故的发生。
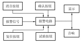
36、问答题 绘图题:画图说明热工信号报警系统的主要组成。
点击查看答案
本题答案:
试题答案
37、多项选择题 压力、流量的调节一般不采用微分规律,而温度的调节却多采用微分规律的原因()。
A、压力、流量等被调参数,其对象调节通道的时间常数T较小,稍有干扰,参数变化就较快,如果采用微分规律,容易引起仪表和系统的振荡,对调节质量影响较大;
B、如果T很小,采用负微分可以收到较好的效果;
C、温度等被调参数,其测量通道的时间常数较大,即使有一点干扰,参数变化也缓慢,因此可以采用微分规律;
D、采用微分和超前作用,可以克服调参数的惯性,改善调节质量。
点击查看答案
本题答案:A, B, C, D
本题解析:暂无解析
38、填空题 可编程序控制器是利用()原理和技术构成的,是用来处理()信息的自动控制器。
点击查看答案
本题答案:微型电子计算机、开关量。
本题解析:试题答案微型电子计算机、开关量。
39、问答题 绘图题:请画出分样工作流程图。
点击查看答案
本题答案:收样
分样
开电脑进入&ldquo
本题解析:试题答案收样
分样
开电脑进入“燃料管理”
显示分样号(桶样号)
按分样号正确投放
念采样编号
输入计算机
提示制样的清点个数并记录
核对无误后进行撕样
交制样
40、填空题 铂电阻的测量范围最低可达()℃,最高可达()℃。
点击查看答案
本题答案:一200,+850。
本题解析:试题答案一200,+850。
41、问答题 绘图题:在热力系统图中,请画出表示流量变送器、压力变送器、液位变送器的图例?
点击查看答案
本题答案:
试题答案
流量变送器 压力变送器 液位变送器
42、问答题 电涡流传感器实际测振的工作原理?
点击查看答案
本题答案:根据法拉第电磁感应原理,块状金属导体置于变化的磁场中或
本题解析:试题答案根据法拉第电磁感应原理,块状金属导体置于变化的磁场中或在磁场中作切割磁力线运动时(与金属是否块状无关,且切割不变化的磁场时无涡流),导体内将产生呈涡旋状的感应电流,此电流叫电涡流,以上现象称为电涡流效应。而根据电涡流效应制成的传感器称为电涡流式传感器。
43、问答题 屏蔽电缆的使用要求?
91EXAM.org
点击查看答案
本题答案:1)屏蔽电缆的使用要求与普通电缆相似。它的特殊要求是否
本题解析:试题答案1)屏蔽电缆的使用要求与普通电缆相似。它的特殊要求是否能防止外界电磁波等对屏蔽电缆传输线的干扰,同时防止电缆内产生的磁场对外界的干扰,因此要求屏蔽良好。屏蔽层应达到一定的覆盖率,不易松散、断丝,使用时,电缆的屏蔽层应接地或与设备上屏蔽接地装置连接。
2)屏蔽层一般采用铜丝编织或线包结构。
3)制作电缆头时,绝缘带应干燥、清洁、无折皱层间无空隙,抽出屏蔽接地线时,不应损坏绝缘。在潮湿或有油污的场所,应有相应的防潮,防油措施。
44、填空题 规程规定,工业用压力表的变差不得超过()。
点击查看答案
本题答案:允许基本误差的绝对值
本题解析:试题答案允许基本误差的绝对值
45、填空题 玻璃液体温度计由装有工作液体的()、()和()等组成。
点击查看答案
本题答案:感温包、毛细管、刻度标尺
本题解析:试题答案感温包、毛细管、刻度标尺
46、填空题 表征生产过程是否正常进行而需要加以调节的物理量称为()。
点击查看答案
本题答案:被调量
本题解析:试题答案被调量
47、填空题 任何人禁止跨越遮栏,不得随意移动、变动和拆除临时遮拦,标示牌等设施。工作人员确需应工作需要必须移动、变动和拆除时,应征得()人同意。在拆除遮栏、标示牌的情况下,工作人员进行工作时,检修工作负责人应特别加强监护。当工作完成后,应立即恢复原状。
点击查看答案
本题答案:工作许可
本题解析:试题答案工作许可
48、单项选择题 下列关于电位的描述中,()是不正确的。
A.电位是个代数量;
B.当参考点不同时,各点的电位也随之改变,但各点间的电压不变;
C.参考点的标示符号一般为电气“地”的符号;
D.两点间的电压为它们的代数和。
点击查看答案
本题答案:D
本题解析:暂无解析
49、单项选择题 要了解一台机组的自动化程度,首先要熟悉()。
A、安装接线图;
B、电气原理图;
C、控制流程图。
点击查看答案
本题答案:C
本题解析:暂无解析
50、问答题 单元机组主控系统目前有哪两种不同的结构形式?
点击查看答案
本题答案:一种结构形式是,将主控系统的各功能元件组成一个独立的控
本题解析:试题答案一种结构形式是,将主控系统的各功能元件组成一个独立的控制系统,而机组的其他控制系统和一般常规系统类似,它们可接受来自主控系统的指令;另一种结构形式是,将主控系统的各功能元件分别设置在汽机和锅炉的控制系统之中,在形式上没有独立的主控系统。
51、问答题 简述磁性氧量计的测量原理?
点击查看答案
本题答案:磁性氧量计是利用烟气各成分中氧的磁化率比其他气体磁化率
本题解析:试题答案磁性氧量计是利用烟气各成分中氧的磁化率比其他气体磁化率高得多,且其磁化率随温度升高而迅速降低的热磁特性,在发送器内形成磁风,通过发送器把磁风大小变换成电阻的阻值变化,测量这一阻值即可得知O2的含量。
52、填空题 当汽轮机转速超过()%额定转速时,应进行()。
点击查看答案
本题答案:103;超速保护
本题解析:试题答案103;超速保护
53、填空题 发电厂主要生产系统包括:(),汽水系统,()。
点击查看答案
本题答案:燃烧系统;电气系统
本题解析:试题答案燃烧系统;电气系统
54、问答题 与热电阻配套测温的二次表有哪些?
点击查看答案
本题答案:与热电阻配套测温的二次表主要有动圈式测温仪表、比率测温
本题解析:试题答案与热电阻配套测温的二次表主要有动圈式测温仪表、比率测温表和自动平衡电桥测温表。
55、问答题 简述工业调节器的发展。
点击查看答案
本题答案:工业调节器的发展:我国在28世纪60年代研制了DDZ-
本题解析:试题答案工业调节器的发展:我国在28世纪60年代研制了DDZ-Ⅱ型电动单元组合仪表,这套仪表以晶体管作为主要的放大元件。在70年代研制了组装式电子综合控制装置,这套仪表以线性集成电路组件作为主要的放大元件。到了80年代,我国仪表制造工业在引进国外先进技术的基础上,生产了单回路数字调节器,它是以微处理机为核心的。
56、单项选择题 使用输出信号为4-20mA的差压变送器用做汽包水位变送器时,当汽包水位为零时,变送器的输出为()。
A、0mA;
B、4mA;
C、12mA;
D、20mA。
点击查看答案
本题答案:C
本题解析:暂无解析
57、填空题 活塞式压力计在使用前,必须进行()位置调整,以防止活塞和缸体间的()。
点击查看答案
本题答案:水平;直接摩擦。
本题解析:试题答案水平;直接摩擦。
58、问答题 什么叫旁路?什么叫30%旁路?
点击 查看答案
本题答案:锅炉产生的新蒸汽和再热蒸汽因故不需要通过汽轮机便可直接
本题解析:试题答案锅炉产生的新蒸汽和再热蒸汽因故不需要通过汽轮机便可直接进入凝汽器的一种特殊管道,称为旁路。旁路可通过的蒸汽流量为额定流量的30%,称为30%旁路。
59、名词解释 分样
点击查看答案
本题答案:根据采样标签号,把不同的采样标签号对应的煤样分装在不同
本题解析:试题答案根据采样标签号,把不同的采样标签号对应的煤样分装在不同矿井代码的分样号所指定的样桶中。
60、问答题 试概要说明火电厂的计算机控制。
点击查看答案
本题答案:在火电厂运行生产过程中的各种参量经过传感器以后,变成系
本题解析:试题答案在火电厂运行生产过程中的各种参量经过传感器以后,变成系统中统一电平的模拟量信号,再经过输入子系统,转换成计算机所需的数字量,由输入接口传送给计算机,计算机经过运算处理后,将判断的结果经过输出接口送到输出子系统,转换成与调节对象相匹配的模拟电信号,以控制对象,这样的过程就是计算机控制。
61、单项选择题 检定一块准确度等级为1.5级,测量上限为6.0兆帕的压力表,选用的精密压力表的准确度等级和量程为()。
A.0.4级,16兆帕;
B.0.6级,10兆帕;
C.0.25级,10兆帕。
点击查看答案
本题答案:C
本题解析:暂无解析
62、 单项选择题 热电阻温度计测温,当仪表指示为无限大时,其故障原因之一是热电阻()。
A、断线;
B、接地;
C、短路;
D、保护套管内积水。
点击查看答案
本题答案:A
本题解析:暂无解析
63、问答题 吹灰器投试中发生哪些异常或故障时,则应自动中断程序或禁止启动吹灰器?
点击查看答案
本题答案:(1)吹灰蒸汽压力低;(2)锅炉减负荷至70%以下;(
本题解析:试题答案(1)吹灰蒸汽压力低;(2)锅炉减负荷至70%以下;(3)吹灰器电动机过载;(4)吹灰器伸进时,超时不退或退出时超时不停。
64、判断题 VI88M增强型调节器的输入阻抗为250k~以下。
点击查看答案
本题答案:错
本题解析:暂无解析
65、填空题 火电厂热工自动化的设计应满足发电设备()、()要求。
点击查看答案
本题答案:安全;经济运行。
本题解析:试题答案安全;经济运行。
66、单项选择题 工业用热电偶检定时,与二等标准水银温度计进行比较,检定时油槽温度变化不得超过()。
A、±0.1℃;
B、±0.2℃;
C、±0.5℃;
D、±1℃。
点击查看答案
本题答案:A
本题解析:暂无解析
67、单项选择题 实验室煤样的粒度一般在()mm以下。
A、1
B、5
C、0.2
D、3
点击查看答案
本题答案:D
本题解析:暂无解析
68、填空题 测温元件应安装在被测介质温度处,避免装在阀门、()以及()的死角附近。
点击查看答案
本题答案:弯头;管道和设备
本题解析:试题答案弯头;管道和设备
69、问答题 什么是“三取二”信号法?
点击查看答案
本题答案:为了既减小误动作故障率又减小拒动作故障率,大型机组中已
本题解析:试题答案为了既减小误动作故障率又减小拒动作故障率,大型机组中已广泛采用“三取二”信号法。如给水流量、过热器出口压力和温度、炉膛压力参数等,分别采用三个监测元件测量。当其中两个或两个以上监测元件触点闭合时,信号单元就有输出。当某个监测元件的误动作率和拒动作率很小时,“三取二”信号单元的故障率将大大低于单一信号法。
70、填空题 一级动火工作票应提前办理,一级动火工作票有效期为()小时,二级动火工作票有效期为()小时.
点击查看答案
本题答案:24;120
本题解析:试题答案24;120
71、填空题 继电器的输入回路被称为(),输出回路称为()。
点击查看答案
本题答案:测量回路;执行回路
本题解析:试题答案测量回路;执行回路
72、问答题 送风机系统有哪些热工设备?
点击查看答案
本题答案:(1)送风机动叶调整执行器
(2)送风机电机
本题解析:试题答案(1)送风机动叶调整执行器
(2)送风机电机和风机侧轴承温度
(3)送风机电机线圈温度
(4)风机侧垂直、水平振子
(5)喘震
(6)送风机润滑油压力低、低低压力控制器
(7)工作油压低压力控制器
(8)油箱油温温度控制器
(9)送风机出入口温度
(10)送风机出口风量
73、填空题 标准喷嘴取压方式只有()一种。
点击查看答案
本题答案:角接取压
本题解析:试题答案角接取压
74、单项选择题 连锁控制属于()。
A.过程控制级;
B.过程管理级;
C.生产管理级;
D.经营管理级。
点击查看答案
本题答案:A
本题解析:暂无解析
75、填空题 在系统通风时,进入锅炉燃烧室或烟道前,应先打开各部()进行通风冷却和吸尘及排除瓦斯等有毒有害气体。
点击查看答案
本题答案:人孔门
本题解析:试题答案人孔门
76、填空题 开启锅炉的看火孔,检查门,灰渣门时,应缓慢小心,工作人员应站在(),并看好两旁躲避的退路。
点击查看答案
本题答案:门后
本题解析:试题答案门后
77、单项选择题 对于原煤和筛选煤,当火车来煤量大于300t时,不论车皮容量大小,沿斜线方向每车皮至少采取()个子样。
A.5;
B.3;
C.1;
D.6。
点击查看答案
本题答案:B
本题解析:暂无解析
78、判断题 Ⅱ型仪表系统由模拟组件和数字逻辑组件两部分组成。
点击查看答案
本题答案:对
本题解析:暂无解析
79、问答题 DCS系统服务器的作用是什么?
点击查看答案
本题答案:系统服务器主要负责对域内系统数据的集中管理和监视,包括
本题解析:试题答案系统服务器主要负责对域内系统数据的集中管理和监视,包括报警、日志、SOE、事故追忆等事件的捕捉和记录管理,并为域内其他各站的数据请求(包括实时数据、事件信息和历史记录)提供服务和为其他域的数据请求提供服务。运行系统以服务器为中心,完成所有功能。系统服务器还提供二次数据处理和历史数据管理和存档功能。
80、问答题 什么是热电偶参考端温度补偿器?
点击查看答案
本题答案:热电偶参考端温度补偿器,是用来自动补偿热电偶测量值因参
本题解析:试题答案热电偶参考端温度补偿器,是用来自动补偿热电偶测量值因参考端温度变化而变化的一种装置。它实质上,就是能产生一个随参考端温度的变化而变化的直流信号毫伏发生器。把它串接在热电偶测量线路中测温时,就可以使参考端温度得到自动补偿。
81、填空题 当测温元件插入深度超过()米时,应尽可能垂直安装,否则应有防止()的措施。
点击查看答案
本题答案:l;保护套管弯曲。
本题解析:试题答案l;保护套管弯曲。
82、单项选择题 对于与热电偶配套的动圈表,下列叙述正确的是()
A.对于标准化热电偶,动圈表是通用的
B.动圈表必须与其相同型号的热电偶相配
C.动圈表的量程一般不能调整
D.动圈表测量的起始温度为0℃
点击查看答案
本题答案:B
本题解析:暂无解析
83、单项选择题 DEH调节系统与自动同期装置连接可实现()。
A、调周波;
B、调功率;
C、调电压;
D、自动并网。
点击查看答案
本题答案:D
本题解析:暂无解析
84、填空题 玻璃液体温度计按用途可分为()、()和标准水银温度计。
点击查看答案
本题答案:工业用;试验室用。
本题解析:试题答案工业用;试验室用。
85、问答题 什么叫测量误差?
点击查看答案
本题答案:测量结果与测量真实值之存在的差值,通常称为测量误差。测
本题解析:试题答案测量结果与测量真实值之存在的差值,通常称为测量误差。测量误差有大小, 正负和单位。
86、问答题 何谓“超驰控制”?
点击查看答案
本题答案:所谓超驰控制就是自动控制系统接到事故报警、偏差越限、故
本题解析:试题答案所谓超驰控制就是自动控制系统接到事故报警、偏差越限、故障等异常信号时,超驰逻辑将根据事故发生的原因立即执行自动切手动、优先增、优先减、禁止增、禁止减等逻辑功能,将系统转换到预先设定好的安全状态,并发出报警信号。
87、单项选择题 气动仪表一般用于传递距离在米的范围内,要求防爆、运行安全、可靠的场所()。
A.小于300;
B.小于150;
C.小于50。
点击查看答案
本题答案:B
本题解析:暂无解析
88、填空题 常与热电偶配套测温的二次表有()和()两种。
点击查看答案
本题答案:测温毫伏表、电子电位差计
本题解析:试题答案测温毫伏表、电子电位差计
89、问答题 国际单位制中温度的单位、单位符号及单位的定义是什么?
点击查看答案
本题答案:温度的单位是开尔文。温度的单位符号是K。
单
本题解析:试题答案温度的单位是开尔文。温度的单位符号是K。
单位的定义:水三相点热力学温度的1/273.16就是1开。
90、填空题 按照误差的特点和性质,误差可分为系统误差、()、()。
点击查看答案
本题答案:偶然误差;粗大误差。
本题解析:试题答案偶然误差;粗大误差。
91、填空题 铂铑10一铂热电偶的标号是WRLB,分度号为S,长期使用温度为()℃,短期使用温度最高可达()℃左右。
点击查看答案
本题答案:0—1300;1600。
本题解析:试题答案0—1300;1600。
92、填空题 汽包的作用包括:()、建立水冷壁水循环和()。
点击查看答案
本题答案:汽水分离作用;清洗蒸汽
本题解析:试题答案汽水分离作用;清洗蒸汽
93、单项选择题 DCS系统其核心结构可归纳为“三点一线”结构,其中一线指计算机网络,三点分别指()。
A、现场控制站、操作员站、数据处理站
B、现场控制站、操作员站、工程师站
C、现场控制站、数据处理站、工程师站
D、数据处理站、操作员站、工程师站
点击查看答案
本题答案:B
本题解析:暂无解析
94、问答题 什么是双波纹管差压计?有什么特点?
点击查看答案
本题答案:双波纹管差压计是一种固定安装的工业仪表,它与节流装置配
本题解析:试题答案双波纹管差压计是一种固定安装的工业仪表,它与节流装置配合使用可测量流体的流量,也可用来测量差压及液位等。其主要特点是:(1)无汞;(2)采用焊接波纹管。因其有效面积一致,可以减少一般差压计在高压下工作所引起的测量误差。因此,可在高静压条件下工作;(3)具有阻尼装置并可调节阻尼时间,可以测量脉动压力。(4)具有单向过载保护装置,能防止因误操作而损坏仪表的感受元件。
95、问答题 330MW机组空预器启动允许条件有哪些?
点击查看答案
本题答案:1、空预器主变频柜处于远控
2、空预器主控制
本题解析:试题答案1、空预器主变频柜处于远控
2、空预器主控制柜电源无异常
3、空预器主变频器无故障
4、空预器着火探测系统无火灾报警
5、空预器备变频器未运行。
96、单项选择题 恶性肿瘤分类中,“来源于胚胎组织的恶性肿瘤”属于()
A.癌
B.肉瘤
C.白血病
D.母细胞瘤
E.霍奇金病
点击查看答案
本题答案:D
本题解析:暂无解析
97、多项选择题 下列关于热电偶电势叙述正确的是()
A.热电势EAB(T,T0)是温度函数之差
B.热电势EAB(T,T0)是温度差的函数
C.接触电动势EAB(T)大于温差电动势EA(T,T0)
D.接触电动势EAB(T)小于温差电动势EA(T,T0)
E.热电势EAB(T,T0)是测量端温度的单值函数
点击查看答案
本题答案:A, C
本题解析:暂无解析
98、单项选择题 电信号气动执行机构中,气源中断自锁的基础上,增大一个(),就可实现电源中断自锁。
A.二位三通电磁阀;
B.气动功率放大器;
C.反馈凸轮。
点击查看答案
本题答案:A
本题解析:暂无解析
99、单项选择题 水平安装的测温元件,若插入深度大于()时,应有防止保护套管弯曲的措施。
A、0.5m;
B、0.8m;
C、1m;
D、1.2m。
点击查看答案
本题答案:C
本题解析:暂无解析
100、填空题 各级监督管理机构考核电厂的重要指标之一“三率”是指()、()、合格率。
点击查看答案
本题答案:完好率;投入率
本题解析:试题答案完好率;投入率
101、单项选择题 单元机组采用汽轮机跟随控制时,汽轮机调节器的功率信号采用()信号,可使汽轮机调节阀的动作比较平稳。
A.实发功率
B.功率指令
C.蒸汽压力
D.蒸汽流量
点击查看答案
本题答案:A
本题解析:暂无解析
102、填空题 一个幼儿画了一只小兔子,要求老师来看,老师让他等一会儿,幼儿不高兴地说“那小兔子会跑掉的”等到老师走过来时,小兔子果真被涂掉了,幼儿说“它跑到树林里去了”。这是无意想像的什么特点()。
点击查看答案
本题答案:想像受情绪和兴趣的影响
本题解析:试题答案想像受情绪和兴趣的影响
103、问答题 热电偶检定前的外观检查有哪些内容?
点击查看答案
本题答案:(1)测量端是否焊接牢固,表面是否光滑,有无气孔等缺陷
本题解析:试题答案(1)测量端是否焊接牢固,表面是否光滑,有无气孔等缺陷;(2)贵金属热电偶是否有热电极脆弱缺陷,清洗后有无严重的色斑或发黑现象;(3)贱金属热电偶有无严重的腐蚀或热电极脆弱等缺陷。
104、问答题 调节过程的基本形态有哪些?
点击查看答案
本题答案:非周期过程,其中又可分单调变化的和有单峰值的两种形式;
本题解析:试题答案非周期过程,其中又可分单调变化的和有单峰值的两种形式;衰减振荡过程;等幅振荡过程,调节系统扰动作用后不能达到新的平衡,被调量和调节作用都作等幅振荡,这种情况称为“边界稳定”;发散振荡过程。
105、问答题 使用补偿导线时应注意什么事项?
点击查看答案
本题答案:1)补偿导线必须与相应型号的热电偶配用;
2
本题解析:试题答案1)补偿导线必须与相应型号的热电偶配用;
2)补偿导线在与热电偶、仪表连接时,正负极不能接错,两对连接点要处于相同温度;
3)补偿导线和热电偶连接点温度不得超过规定使用的温度范围;
4)要根据所配仪表的不同要求选用补偿导线的线经。
106、单项选择题 下列测量元件中不是用于测量流量的是()。
A、笛形管;
B、毕托管;
C、应变片;
D、浮子。
点击查看答案
本题答案:C
本题解析:暂无解析
107、问答题 引风机系统有哪些热工设备?
点击查看答案
本题答案:(1)引风机静叶调整执行器
(2)引风机电机
本题解析:试题答案(1)引风机静叶调整执行器
(2)引风机电机和风机侧轴承温度
(3)引风机电机线圈温度
(4)风机侧垂直、水平振子
(5)喘震
108、问答题
绘图题:图E-5为电涡流传感器配接前置放大器测量位移的原理框图,请填写图中空白处。

点击查看答案
本题答案:1-石英晶体振荡器;2-跟随器;3-放大器;4-检波器
本题解析:试题答案1-石英晶体振荡器;2-跟随器;3-放大器;4-检波器;5-滤波器。
109、问答题 使用电接点水位表应注意哪些问题?
点击查看答案
本题答案:应当注意:
(1)使用的电极要精心挑选.绝缘
本题解析:试题答案应当注意:
(1)使用的电极要精心挑选.绝缘电阻应在2O兆欧以上。
(2)电极应尽可能随锅炉启动同时投入运行,以达到缓慢升温的目的。
(3)运行中需要更换电极时,要关严汽水门,打开排污门,放掉容器内的水,待水位容器消压并完全冷却后,再进行拆装。
(4)更换电极或停用后重新启动水位表时,应先打开排污门,再缓慢开启汽水阀门,缓慢关闭排污门,使仪表投入运行。
(5)拆装电极时,应避免敲打。安装时要细心,丝扣与结合面应完好、垂直。拧入接点时,丝扣要涂抹二硫化钼或铅油。
110、填空题 电接点压力表触头最大工作电压为交流();直流()。
点击查看答案
本题答案:380伏;220伏
本题解析:试题答案380伏;220伏
111、问答题 小机TSI保护项目的报警、停机值?
点击查看答案
本题答案:轴振:100μm,150μm;轴向位移&p
本题解析:试题答案轴振:100μm,150μm;轴向位移±0.7mm,±0.9mm;超速5870r/min。
112、单项选择题 DCS系统其核心结构可归纳为“三点一线”结构,其中一线指计算机网络,三点分别指()。
A、现场控制站、操作员站、数据处理站
B、现场控制站、操作员站、工程师站
C、现场控制站、数据处理站、工程师站
D、数据处理站、操作员站、工程师站
点击查看答案
本题答案:B
本题解析:暂无解析
113、填空题 行程开关采用直接接触的方法测量物体的(),以获得()。
点击查看答案
本题答案:机械位移量;行程信息。
本题解析:试题答案机械位移量;行程信息。
114、多项选择题 下列不会影响到氧化锆氧量测不准的是()。
A、电源电压199V;
B、氧化锆锆头电压跳变;
C、大气压力变化;
D、负压为正,锆头积灰。
点击查看答案
本题答案:A, B, C
本题解析:暂无解析
115、填空题 压力表在升压检定和降压检定时,各对应检定点上,轻敲表壳后,()读数之差叫压力表的()。
点击查看答案
本题答案:两次;轻敲变动量。
本题解析:试题答案两次;轻敲变动量。
116、填空题 超调量是表示系统()的一个指标,其值越小,说明调节过程进行的越()。
点击查看答案
本题答案:稳定裕度;平稳
本题解析:试题答案稳定裕度;平稳
117、问答题 旁路控制系统有哪两方面功能?
点击查看答案
本题答案:首先是在正常情况下的自动调节功能,按固定值或可变值调节
本题解析:试题答案首先是在正常情况下的自动调节功能,按固定值或可变值调节旁路系统蒸汽的压力和温度,其次是在异常情况下的自动保护功能,这时要求快速开启或快速关闭旁路阀门,以保护运行设备。
118、填空题 热力学温度的符号是(),其单位名称是()。
点击查看答案
本题答案:T、开尔文
本题解析:试题答案T、开尔文
119、问答题 简述氧化锆氧量分析传感器工作的基本原理?
点击查看答案
本题答案:氧化锆氧量分析传感器是由一种固体电解质—氧
本题解析:试题答案氧化锆氧量分析传感器是由一种固体电解质—氧化锆陶瓷制成的,这是一种具有离子导电性质的固体。在陶瓷体内外两侧烧结附着有电极。当烟气和参比空气中氧气分压力不同时,吸附在氧浓度高一侧电有为上地氧分子得到4个电子,形成两2价氧离子进入固体电解质。
在高温下,由于氧离子从高浓度的地方向低浓度的地方转移在低浓度侧电极上释放多作电子变成氧分子逸出,扩散运动在两侧电极上电荷积聚而产生电动势,形成一种电极浓差电池,这就是传感器的基本原理。
120、问答题 盘车电机跳闸条件有哪些?
点击查看答案
本题答案:跳闸条件:(满足以下任一条件):
交流润滑油
本题解析:试题答案跳闸条件:(满足以下任一条件):
交流润滑油泵已停止;
润滑油压力≤0.08MPa;
顶轴油泵出口压力低≤15MPa;
连轴器油温≥145℃;
盘车保护罩未关闭;少于2台顶轴油泵运行且盘车电机已运行120秒且汽机转速<5;
盘车顶轴功能组投入且转速>2900。
121、填空题 当压力表所测介质具有腐蚀性时,必须在压力表前,加装(),而当所测高温介质时,为防止高温介质直接进入压力表,必须在压力表前,加装()。
点击查看答案
本题答案:中性介质隔离罐;冷凝管
本题解析:试题答案中性介质隔离罐;冷凝管
122、问答题 端子箱、接线盒的安装应符合哪些要求?
点击查看答案
本题答案:①安装位置环境温度不宜高于45℃,各测点的距离要适当,
本题解析:试题答案①安装位置环境温度不宜高于45℃,各测点的距离要适当,震动小,不受水汽浸蚀,不影响运行,便于接线、维修;②箱、盒应密封,标明编号,内附接线图。
123、单项选择题 控制电缆的使用电压为交流()及以下,或直流1000V以下。
A、380V;
B、500V;
C、600V;
D、750V。
点击查看答案
本题答案:B
本题解析:暂无解析
124、多项选择题 下列汽包平衡容器安装规定正确的为()。
A、取源阀门必须安装在汽包与平衡容器之间;
B、平衡容器应垂直安装;
C、平衡容器输水管应单独引至下降管;
D、平衡容器一定要保温,防止温差产生测量误差。
点击查看答案
本题答案:A, B, C
本题解析:暂无解析
125、多项选择题 测压仪表的标尺上限不宜取得太小,主要考虑到弹性元件有()
A.刚度
B.滞后效应
C.灵敏度
D.温度特性
E.弹性疲劳
点击查看答案
本题答案:B, E
本题解析:暂无解析
126、单项选择题 下列关于电阻温度计的叙述中,()是不恰当的。
A.电阻温度计的工作原理,是利用金属线(例如铂线)的电阻随温度作几乎线性的变化
B.电阻温度计在温度检测时,有时间延迟的缺点
C.与电阻温度计相比,热电偶温度计能测更高的温度
D.因为电阻体的电阻丝是用较粗的线做成的,所以有较强的耐振性能
点击查看答案
本题答案:D
本题解析:暂无解析
127、问答题 DEH控制系统主要有何功能?
点击查看答案
本题答案:DEH控制系统主要有以下功能:
①自动启动功
本题解析:试题答案DEH控制系统主要有以下功能:
①自动启动功能;
②负荷自动控制功能;
③手动操作功能;
④超速保护功能;
⑤自动紧急停机功能。
128、问答题 油启动允许条件有哪些?
点击查看答案
本题答案:(1)油母管压力正常
(2)冷却风压不低本题解析:试题答案(1)油母管压力正常
(2)冷却风压不低
(3)所有燃烧器水平位
(4)无OFT
(5)油速断阀开
(6)燃油温度正常
(7)总风量》30%
(8)炉膛与甲乙侧风箱差压不低
129、填空题 由于电接点液位计一次测量简直接与汽包连接;因此,其液位测量输出值受()、()变化的影响不大。
点击查看答案
本题答案:汽包压力;温度。
本题解析:试题答案汽包压力;温度。
130、填空题 继电器是一种能借助于()或其它()的变化,而自动切换的电气,它是热工控制回路中用得较多的一种自动化元件。
点击查看答案
本题答案:电磁力;物理量
本题解析:试题答案电磁力;物理量
131、填空题 椭圆齿轮流量计是最常见的一种流量计,用于测量各种液体特别是()、()液体的流量。
点击查看答案
本题答案:容积式;高沾度。
本题解析:试题答案容积式;高沾度。
132、问答题 简述一下旁路的几种运行方式?
点击查看答案
本题答案:有四种运行方式:
(1)最小开度(15%);
本题解析:试题答案有四种运行方式:
(1)最小开度(15%);
(2)最小压力(10公斤);
(3)压力控制方式即定压运行;
(4)滑压运行方式即跟随方式。
133、填空题 气动调节阀门的控制装置通常由电/气转换器、()、()构成。
点击查看答案
本题答案:气动定位器;阀位变送器
本题解析:试题答案气动定位器;阀位变送器
134、判断题 伺服电机上装电磁机械式制动器主要用以限制执行器输出轴的转角。
点击查看答案
本题答案:错
本题解析:暂无解析
135、问答题 写出330MW3500/33卡件定义的项目?
点击查看答案
本题答案:1、轴向位移大报警2、轴向位移大遮断3、超速报警4、高
本题解析:试题答案1、轴向位移大报警2、轴向位移大遮断3、超速报警4、高压缸胀差大报警5、高压缸胀差大遮断6、低压缸胀差大报警7、偏心大报警8、瓦振大报警10、轴振大报警11、轴振大遮断
136、填空题 压力变送器的“零点迁移”就是把()所对应的被测参数()值由零迁移到某一个的数值。
点击查看答案
本题答案:变送器零点、不为零
本题解析:试题答案变送器零点、不为零
137、问答题 试述全面质量管理(TQM)与ISO9000标准有哪些不同点?
点击查看答案
本题答案:(1)TQM强调广义质量;ISO9000是仅与产品有关
本题解析:试题答案(1)TQM强调广义质量;ISO9000是仅与产品有关的质量。
(2)TQM是以人为中心的质量管理;ISO9000是以标准为基础的质量管理。
(3)TQM追求超过用户期望;ISO9000要求符合标准。
(4)TQM重在信誉;ISO9000重在证据。
(5)TQM强调经营哲理;ISO9000是固定的质量体系模式。
(6)TQM注重激励创造性;ISO9000要求遵守程序文件。
138、填空题 计算机主要是由()、()、存贮器、输入设备和输出设备五大部分组成。
点击查看答案
本题答案:控制器;运算器
本题解析:试题答案控制器;运算器
139、问答题 什么是铠装热电阻?
点击查看答案
本题答案:铠装热电阻是把金属保护套管、绝缘材料和电阻体三者组合在
本题解析:试题答案铠装热电阻是把金属保护套管、绝缘材料和电阻体三者组合在一起拉制而成,也称套管热电阻。
140、问答题 工业标准化热电阻有哪几种?
点击查看答案
本题答案:目前国家统一生产的工业标准化热电阻有三种:WZB型铂电
本题解析:试题答案目前国家统一生产的工业标准化热电阻有三种:WZB型铂电阻,WZG型铜热电阻,WEN型镍电阻
141、问答题 璃液体温度计与其他测温仪表相比有哪些优点?
点击查看答案
本题答案:玻璃液体温度计与其他测温仪表相比有以下优点:
本题解析:试题答案玻璃液体温度计与其他测温仪表相比有以下优点:
(1)结构简单.价格便宜.制造容易。
(2)具有较高的准确度。
(3)直接读数,使用方便。
缺点:易损坏且无法修理,玻璃水银温度计生产时易产生汞害,损坏时污染环境
142、单项选择题 检定一块准确度等级为1.5级,测量上限为6.0兆帕的压力表,选用的精密压力表的准确度等级和量程为()。
A.0.4级,16兆帕;
B.0.6级,10兆帕;
C.0.25级,10兆帕。
点击查看答案
本题答案:C
本题解析:暂无解析
143、问答题 如何选择调节阀的特性?
点击查看答案
本题答案:选择调节阀特性的步骤是:首先按调节对象的特点选择调节阀
本题解析:试题答案选择调节阀特性的步骤是:首先按调节对象的特点选择调节阀的工作特性;然后再考虑配管状态选择调节阀的结构特性,从而在保证调节性能的前提下,尽可能节约动力。
144、问答题 选用具有什么特性的调节阀最好?
点击查看答案
本题答案:一般地从调节角度看,希望在各种负荷下具有相同的调节精度
本题解析:试题答案一般地从调节角度看,希望在各种负荷下具有相同的调节精度,即希望在阀门全行程范围内有相同的dq/du值.由阀门的特性曲线分析,可知等百分比阀门具有这种特性。抛物线阀次之,直线阀和快开阀更差,其中尤以快开阀最差。因此,选用等百分比阀门最好。
145、问答题 DDZ-Ⅱ型电动单元组合仪表,根据功能的不同,由几部分组成?各部分的作用是什么?
点击查看答案
本题答案:DDZ-Ⅱ型电动单元组合仪表根据功能的不同,一般可分成
本题解析:试题答案DDZ-Ⅱ型电动单元组合仪表根据功能的不同,一般可分成下列几部分:
(1)变送单元B.。把各种被测参数,如温度、压力、流量、液位等转换成DC0.10mA电流信号,传送给调节单元或显示单元。变送单元有差压变送器、压力变送器、温度变送器等。
(2)调节单元(T)。将变送器送来的测量信号与给定值信号进行比较,按一定调节规律输出调节信号、调节单元有调节器、微分器等。
(3)执行单元(K)。接受调节单元送来的调节信号或手动操作信号,带动调节机关动作。
(4)显示单元(x)。对各种被测参数进行指示、记录、报警和积算。显示单元有比例积算器、开方积算器、指示仪、记录仪等。
(5)计算单元(J)。根据需要,对信号进行各种数学运算,如加、减、乘、除、开方、平方等运算。有加减器、开方器、乘除器等。
(6)给定单元(G)。用以给出稳定的或是按一定规律变化的DC0—10mA电流信号。给定单元有恒流给定器等。
(7)转换单元(z)。用来把标准的气压信号或电压、频率等转换成标准的直流电流号。
(8)辅助单元(F)。是具有多种辅助功能的仪表,如操作器、阻尼器、限幅器等。
146、填空题 工业生产过程中常用温度计主要分为()和()两类。
点击查看答案
本题答案:接触式温度计;非接触式温度计
本题解析:试题答案接触式温度计;非接触式温度计
147、填空题 在原工作票的安全措施范围内增加工作任务时,应由工作负责人征得工作票()和()的同意。若需变更或增设安全措施者应()工作票,并重新履行工作票许可手续。
点击查看答案
本题答案:签发人;许可人;填用新的
本题解析:试题答案签发人;许可人;填用新的
148、填空题 蒸汽参数对流量表示值的影响是:温度高于设计值指示()压力高于设计值指示()。
点击查看答案
本题答案:偏小;偏大。
本题解析:试题答案偏小;偏大。
149、填空题 方框图的几个要素是:环节、()、()、和分支点。
点击查看答案
本题答案:信号线;相加点
本题解析:试题答案信号线;相加点
150、填空题 温度测量仪表按其测量方式可分为()和()两种。
点击查看答案
本题答案:接触式测温;非接触性测温。
本题解析:试题答案接触式测温;非接触性测温。
151、填空题 角接标准孔板适用的管道直径(),直径比()。
点击查看答案
本题答案:50~1000mmm、0.22—0.80
本题解析:试题答案50~1000mmm、0.22—0.80
152、问答题 图像火检主要有哪几部分组成?
点击查看答案
本题答案:图像火检主要有以下七部分组成:火焰图像传感器、冷却风系
本题解析:试题答案图像火检主要有以下七部分组成:火焰图像传感器、冷却风系统、视频信号分配器、火焰图像检测器、火焰图像监视管理系统、火焰图像录放系统、通讯模块。
153、填空题 指令是规定计算机操作()和()的一组字符。
点击查看答案
本题答案:类型;操作数地址。
本题解析:试题答案类型;操作数地址。
154、问答题 工作票签发人必须具备哪些条件?
点击查看答案
本题答案:(1)熟悉设备系统及设备性能;
(2)熟悉安
本题解析:试题答案(1)熟悉设备系统及设备性能;
(2)熟悉安全工作规程、检修制度及运行规程的有关部分;
(3)掌握人员安全技术条件;
(4)了解检修工艺。
155、问答题 说明一下高旁快开的条件。
点击查看答案
本题答案:前提条件是汽机在高缸运行;发生快开条件前一时刻的调压值
本题解析:试题答案前提条件是汽机在高缸运行;发生快开条件前一时刻的调压值大于30%;没有高旁快关信号。在上述三个条件满足的情况下,当BPC接受到如下信号时高旁快开:
汽机跳闸;发电机解列(主开关);汽机超速;甩负荷带厂用电及局域网工况。
高旁快开时通过动作就地的快开电磁阀,根据不同的调压信号发不同脉冲长度的信号,实现不同的快开位置,快开的瞬间指令根据预先设置的开度跟踪,快开结束后进入压力或温度调节方式。
156、问答题 滑差电机由哪几部分组成?
点击查看答案
本题答案:滑差电机由鼠笼式异步电动机、电磁转差离合器和测速发电机
本题解析:试题答案滑差电机由鼠笼式异步电动机、电磁转差离合器和测速发电机组成。
157、填空题 氧化锆氧量计安装方式分为()和()。
点击查看答案
本题答案:抽出式、直插式
本题解析:试题答案抽出式、直插式
158、填空题 使用兆欧表测量绝缘电阻时,须将被测设备电源(),并对较大电容的设备(),方可进行测量。
点击查看答案
本题答案:切断;放电。
本题解析:试题答案切断;放电。
159、单项选择题 动圈指示表中的热敏电阻,是用来补偿()因环境温度变化而改变,以免造成对测量结果的影响。
A.动圈电阻
B.张丝刚度
C.磁感应强度
D.测量回路
点击查看答案
本题答案:D
本题解析:暂无解析
160、问答题 用FLUKE744向仪器提供回路电源的步骤是什么?
点击查看答案
本题答案:(1)打开FLUKE744电源;
(2)连接
本题解析:试题答案(1)打开FLUKE744电源;
(2)连接校准仪与仪表的电流回路,连线需正确;
(3)按“setup”选择设置方式;
(4)注意,随后出现的LOOPPOWER(回路电源)光标对着disabled(禁止),按ender键;
(5)使用上下键选择24V,按ender,回路电源产生。
161、单项选择题 电阻温度计是借金属丝的电阻随温度变化的原理工作的。下述有关与电阻温度计配用的金属丝的说法,不合适的是()。
A、经常采用的是铂丝;
B、也有利用铜丝的;
C、也有利用镍丝的;
D、有时采用锰铜丝。
点击查看答案
本题答案:D
本题解析:暂无解析
162、填空题 兆欧表上有三个接线柱.其中()接被测设备。()接地,G接屏蔽。
点击查看答案
本题答案:L;E.
本题解析:试题答案L;E.
163、问答题 什么是比较法检定热电偶?
点击查看答案
本题答案:比较法就是利用高一级的标准热电偶和被检热电偶在检定炉中
本题解析:试题答案比较法就是利用高一级的标准热电偶和被检热电偶在检定炉中直接比较的一种检定方法。就是把标准热电偶与被检热电偶捆扎在一起送入检定炉内,把热电偶的测量端置于均匀的温度场中,用测试仪器测出它们的热电势,以便得出它们之间的差值。
164、单项选择题 仪表的精确度用哪种误差来表示?()
A、系统误差;
B、绝对误差;
C、允许误差;
D、相对误差。
点击查看答案
本题答案:C
本题解析:暂无解析
165、判断题 分样时应戴好口罩等防护用品,念编码要声音洪亮,口齿清晰,投样要准确无误。
点击查看答案
本题答案:对
本题解析:暂无解析
166、填空题 自动调节系统在动态中,被调参数随()的过程,称为自动调节系统的()或过渡过程。
点击查看答案
本题答案:时间变化;调节过程
本题解析:试题答案时间变化;调节过程
167、单项选择题 现有以下几种测温装置,在测汽轮机轴瓦温度时,最好选用()
A.镍铬一镍硅热电偶;
B.充气压力式温度计;
C.铂热电阻。
点击查看答案
本题答案:C
本题解析:暂无解析
168、问答题 保护系统中,如何保证保护信号的准确性?
点击查看答案
本题答案:常用的方法有:信号的串联、并联、混联,信号采用三取二、
本题解析:试题答案常用的方法有:信号的串联、并联、混联,信号采用三取二、五取三等方式。
169、单项选择题 测量压力的引压管的长度一般不应超过()。
A、10mm;
B、20mm;
C、30mm;
D、50mm。
点击查看答案
本题答案:D
本题解析:暂无解析
170、填空题 当测量蒸汽和液体流量的节流装置低于差压计时,为防止()在测量管路由节流装置引出时,应先下垂不小于(),再向上接至仪表。
点击查看答案
本题答案:空气;500毫米。
本题解析:试题答案空气;500毫米。
171、多项选择题 涡轮流量计仪表的仪表常数ζ通过()给出其值。
A.理论计算
B.出厂时实验标定
C.根据实际测量流体标定
D.根据水或空气标定
E.根据实验取平均值
点击查看答案
本题答案:B, C, D
本题解析:暂无解析
172、问答题 在单元机组负荷控制中控制策略产生模块的主要功能是什么?
点击查看答案
本题答案:主要功能有:
1)实现协调控制方式;
本题解析:试题答案主要功能有:
1)实现协调控制方式;
2)实现锅炉跟随方式;
3)实现汽机跟随方式;
4)实现基本运行方式;
5)实现定压运行方式;
6)实现滑压运行方式。
173、填空题 汽轮机振动表一般由()、()和显示仪表组成。
点击查看答案
本题答案:振动传感器;振动放大器
本题解析:试题答案振动传感器;振动放大器
174、单项选择题 1151系列变送器进行正负迁移时对量程上限的影响()。
A、偏大;
B、偏小;
C、没有影响;
D、不确定。
点击查看答案
本题答案:C
本题解析:暂无解析
175、填空题 工业电视监视系统一般由摄像、传输、()和()四部分组成。
点击查看答案
本题答案:控制;显示。
本题解析:试题答案控制;显示。
176、问答题 带电接点的压力表式温度计的动作原理是什么?
点击查看答案
本题答案:带电接点的压力表式温度计,不仅具有指示部分,还带有可供
本题解析:试题答案带电接点的压力表式温度计,不仅具有指示部分,还带有可供两位调节或控制的电接点。电接点装置的上下限接点可按需要调整到任意给定的温度上,上下限的温度由定接点指示出来,动接点由指针带动。当被测介质的温度超过或低于上限或下限给定的温度时,温度计指针上的动接点便与上限或下限接点相接触,此时,便发出信号闭合或断开控制回路,起调节作用。
177、问答题 变频器4-20mA控制信号消失时,变频器处于什么状态?此故障应如何处理?
点击查看答案
本题答案:①4-20mA信号消失时,变频器应维持原来的转速运行;
本题解析:试题答案①4-20mA信号消失时,变频器应维持原来的转速运行;②出现故障时应先确定此模块有无其它重要控制设备,应先采取相应的安全措施,措施执行后,更换模块,模块上架前需要看一下,该路信号的指令与实际转速是否对应,无误后方可更换。
178、问答题 为什么安装磨煤机出口温度高保护?
点击查看答案
本题答案:因为采用的是磨辊式磨煤机,而磨辊式磨煤机是利用磨辊的滚
本题解析:试题答案因为采用的是磨辊式磨煤机,而磨辊式磨煤机是利用磨辊的滚动使煤磨成煤粉。在磨制煤粉时,磨内温度会很高。为了避免煤粉因温度过高产生自燃,引起爆炸。因此在磨上应在出口设置温度高保护。
179、问答题 计算机控制系统中的“地”的种类及其含义?
点击查看答案
本题答案:信号地:模拟信号地-指放大器、采样保持器、A/D等模拟
本题解析:试题答案信号地:模拟信号地-指放大器、采样保持器、A/D等模拟电路的零电位基准。
数字信号地-又称逻辑地,指数字 电路的
信号源地-指传感器的零电位基准。
屏蔽地:又称机壳地,是防止静电感应和电磁感应而设计的。
功率地:指大电流网络的零电位基准。
交流地(直流地):指交流(直流)电源的地线。
180、问答题 热电阻温度计有什么特点?
点击查看答案
本题答案:1、有较高的精确度。2、灵敏度高,输出的信号较强,容易
本题解析:试题答案1、有较高的精确度。2、灵敏度高,输出的信号较强,容易测量显示和实现远距离传送。3、金属热电阻的电阻温度关系具有较好的线性度,而且复现性和稳定性都较好。但体积较大,帮热惯性较大,不利于动态测温,不能测点温。
181、填空题 温度自动调节系统在投入前应做()、再热蒸汽温度动态特性试验和()。
点击查看答案
本题答案:过热蒸汽温度动态特性试验;减温水调节门的特性试验
本题解析:试题答案过热蒸汽温度动态特性试验;减温水调节门的特性试验
182、单项选择题 当需要在阀门附近取压时,若取压点选在阀门前,则与阀门的距离必须大于()管道直径。
A、0.5倍;
B、1倍;
C、2倍;
D、3倍
点击查看答案
本题答案:C
本题解析:暂无解析
183、判断题 在工作中,工作人员应当遵守本公司及本部门的安全生产规章制度和操作规程,服从管理,正确佩戴和使用劳动防护用品。
点击查看答案
本题答案:对
本题解析:暂无解析
184、问答题 在温度自动调节系统投入前应做哪些试验?
点击查看答案
本题答案:温度自动调节系统在投入前应做过热蒸汽温度动态特性试验、
本题解析:试题答案温度自动调节系统在投入前应做过热蒸汽温度动态特性试验、再热蒸汽温度动态特性试验和减温水调节门的特性试验。
185、问答题 DEH测速传感器安装要求?
点击查看答案
本题答案:DEH要求三路测速传感器,直接取自汽机机头的测速探头。
本题解析:试题答案DEH要求三路测速传感器,直接取自汽机机头的测速探头。(1)齿轮与测速头间隙δ=0.9±0.1mm(2)支架与测速头应固牢,与测速齿轮外圆正交。齿轮上齿光滑不能有毛刺,否则波形不好,工作不正常。。
186、填空题 ()温度和()温度之间的换算关系是:T=t+273.15(K)
点击查看答案
本题答案:热力学;摄氏
本题解析:试题答案热力学;摄氏
187、单项选择题 有利于调节系统稳定工作的调节阀门静特性是()
A、直线特性;
B、抛物线特性;
C、快开特性;
D、以上都不是。
点击查看答案
本题答案:B
本题解析:暂无解析
188、判断题 煤粉迅速而完全燃烧的条件是充足的燃烧时间。
点击查看答案
本题答案:错
本题解析:暂无解析
189、问答题 屏蔽电缆的使用要求?
点击查看答案
本题答案:1)屏蔽电缆的使用要求与普通电缆相似。它的特殊要求是否
本题解析:试题答案1)屏蔽电缆的使用要求与普通电缆相似。它的特殊要求是否能防止外界电磁波等对屏蔽电缆传输线的干扰,同时防止电缆内产生的磁场对外界的干扰,因此要求屏蔽良好。屏蔽层应达到一定的覆盖率,不易松散、断丝,使用时,电缆的屏蔽层应接地或与设备上屏蔽接地装置连接。
2)屏蔽层一般采用铜丝编织或线包结构。
3)制作电缆头时,绝缘带应干燥、清洁、无折皱层间无空隙,抽出屏蔽接地线时,不应损坏绝缘。在潮湿或有油污的场所,应有相应的防潮,防油措施。
190、单项选择题 传统BTG操作方式的单元机组,其报警系统是通过()和音响来提醒运行人员的。
A.CRT显示器
B.光字牌
C.工业电视
D.其他
点击查看答案
本题答案:B
本题解析:暂无解析
191、填空题 目前锅炉过热气温调节中,普遍采用()自动调节系统或()调节系统。
点击查看答案
本题答案:具有导前微分信号的双冲量双回路;串级
本题解析:试题答案具有导前微分信号的双冲量双回路;串级
192、填空题 用弹簧管压力表测压力时,弹簧管的弯曲度();测真空时,弹簧管的弯曲度()。
点击查看答案
本题答案:减小;增大。
本题解析:试题答案减小;增大。
193、问答题 热电偶要产生热电势必须具备什么条件?
点击查看答案
本题答案:1、热电偶必须是由两种性质不同,但符合一定的要求的导体
本题解析:试题答案1、热电偶必须是由两种性质不同,但符合一定的要求的导体和半导体材料构成。2、热电偶测量端和参考端之间必须有温差。
194、单项选择题 分散控制系统是()有机结合的整体。
A.微型处理机、工业控制机、数据通信系统;
B.工业控制机、数据通信系统、CRT显示器;
C.过程通道、CRT显示器、微型处理机;
D.以上都是。
点击查看答案
本题答案:D
本题解析:暂无解析
195、填空题 力平衡式差压变送器回程误差过大,常见的原因是()。
点击查看答案
本题答案:传动机构中间隙过大。
本题解析:试题答案传动机构中间隙过大。
196、填空题 工作票和工作任务单需要办理延期手续,应在批准的检修期限前,工作票和工作任务单只能延期()。
点击查看答案
本题答案:一次
本题解析:试题答案一次
197、填空题 差压测量管路,特别是水位测量不应靠近(),其正、负压管的环境温度应()。
点击查看答案
本题答案:热表面;一致。
本题解析:试题答案热表面;一致。
198、单项选择题 霍尔压力变送器.在全程内指示偏小,其原因是()。
A.霍尔元件卡住;
B.霍尔片变质;
C.没有控制电流输入
点击查看答案
本题答案:B
本题解析:暂无解析
199、填空题 气体的体积流量qv与其标准体积流量qvn的关系是()。
点击查看答案
本题答案:qvn=qv
本题解析:试题答案qvn=qv
200、填空题 如果晶体三极管的发射极是()和()的公共端,这种电路称为发射极电路。
点击查看答案
本题答案:输入回路;输出回路。
本题解析:试题答案输入回路;输出回路。
题库试看结束后
微信扫下方二维码即可打包下载完整版《★火电厂热工考试》题库
手机用户可保存上方二维码到手机中,在微信扫一扫中右上角选择“从相册选取二维码”即可。
题库试看结束后微信扫下方二维码即可打包下载完整版《火电厂热工考试:火电厂热工考试》题库,分栏、分答案解析排版、小字体方便打印背记!经广大会员朋友实战检验,此方法考试通过率大大提高!绝对是您考试过关的不二利器!
手机用户可保存上方二维码到手机中,在微信扫一扫中右上角选择“从相册选取二维码”即可。
微信搜索关注"91考试网"公众号,领30元,获取公务员事业编教师考试资料40G