手机用户可
保存上方二维码到手机中,在
微信扫一扫中右上角选择“从
相册选取二维码”即可。
1、问答题 计算题:用2.5级电压表的200V档,在额定工作条件下测量某电压值,其指示值为175.0V,试求测量结果可能出现的最大相对误差,并指出实际值的范围。
点击查看答案
本题答案:
试题答案
2、问答题
计算题:图所示的电路中,要使图(a)与图(b)电路的等效电阻相等,R应等于多少?

点击查看答案
本题答案:解:在图(a)中,ab间的等效电阻为
本题解析:试题答案解:在图(a)中,ab间的等效电阻为

3、问答题 功率因数低有何危害?
点击查看答案
本题答案:(1)增加了供电线路的损失。为了减少这种损失,必须增大
本题解析:试题答案(1)增加了供电线路的损失。为了减少这种损失,必须增大供电线路的导线截面,从而增加了投资。
(2)加大了线路的电压降,降低了电压质量。
(3)增加了企业的电费支出,加大了成本。
4、问答题 测量用电流互感器至电能表的二次导线的材料和截面有何要求?
点击查看答案
本题答案:(1)二次导线应采用铜质单芯绝缘线。
(2)
本题解析:试题答案(1)二次导线应采用铜质单芯绝缘线。
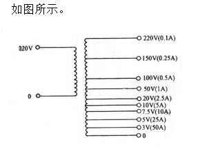
(2)二次导线截面积应按电流互感器额定二次负荷计算确定,至少应不小于4mm。
5、判断题 除氧器水位上升到2200mm时发出高水位报警同时只联开除氧器溢流阀。
点击查看答案
本题答案:错
本题解析:暂无解析
6、问答题 计算题:有两只电动势为1.5V,内阻1r为0.05的干电池,串联后向电阻R为50的用电器供电。问用电器吸收的功率为多少?若将其中一个电池用电动势为1.0V,内阻2r为20的废旧电池替换时,用电器吸收的功率是多少?
点击查看答案
本题答案:
试题答案

7、问答题 需改制电能表的量限时,应对电能表的哪些内容进行重新检查或改变?
点击查看答案
本题答案:需改制电能表的量限时,要根据所需量限和原量限之比计算和
本题解析:试题答案需改制电能表的量限时,要根据所需量限和原量限之比计算和绕制电压、电流线圈,并在铭牌上标注新的额定电压,标定电流,额定最大电流,电能表常数,计度器倍率和变更计度器小数位、计度器传动比等。
8、问答题 电能表在误差调整好后,应怎样测定基本误差?
点击查看答案
本题答案:(1)按规程规定,测定基本误差应按负载电流逐次减少的顺
本题解析:试题答案(1)按规程规定,测定基本误差应按负载电流逐次减少的顺序进行。
(2)每次改变负载电流后应等电能表转盘转速稳定后再进行测定。
(3)测定时应将表盖盖好。
9、问答题 感应式电能表满载快,调整不过来有何原因?
点击查看答案
本题答案:满载调整不过来有可能是:
(1)永久磁铁失磁
本题解析:试题答案满载调整不过来有可能是:
(1)永久磁铁失磁。
(2)满载调整装置失灵或装置位置不当。
(3)永久磁 铁磁隙偏大。
(4)电压与电流铁芯之间的间隙太小。
(5)电压线圈可能有匝间短路现象。
10、问答题 单相有功电能表在安装时,若将电源的相线和零线接反有何危害?
点击查看答案
本题答案:当零线串接在电能表的电流线圈时,有如下危害:
本题解析:试题答案当零线串接在电能表的电流线圈时,有如下危害:
(1)当用户线路绝缘破损漏电时,漏电电量未计入电能表。
(2)当采用一相和一地用电时,电能表只有电压,无电流,电能表不转。
11、问答题 感应式电能表潜动产生的原因是什么?
点击查看答案
本题答案:感应式电能表产生潜动的原因是:
(1)轻载补
本题解析:试题答案感应式电能表产生潜动的原因是:
(1)轻载补偿力矩过补偿或欠补偿。
(2)电压线圈所加电压过高或过低。
(3)电磁元件装配不对称。
12、问答题 对电能表检定装置进行检定时,应满足哪些环境条件?
点击查看答案
本题答案:(1)环境温度为20±2℃。
本题解析:试题答案(1)环境温度为20±2℃。
(2)相对湿度要求小于85%。
(3)试验室内应无腐蚀性气体、无振动、无尘、光照充足、防阳光辐射、无外磁场干扰。
13、问答题 电能表(感应式)轻载调整装置的工作原理是什么?
点击查看答案
本题答案:调整原理是在电压工作磁通的磁路上装置有一金属片,将电压
本题解析:试题答案调整原理是在电压工作磁通的磁路上装置有一金属片,将电压工作磁通沿圆盘水平方向分为两部分,一部分 穿过金属片,一部分未穿过金属片,穿过金属片的部分磁通在圆盘上产生的涡流滞后于穿过金属片的磁通产生的涡流一个角度,由于这个角和两部分磁通穿过圆盘的位置不同,在圆盘上产生转矩,其方向是由超前指向滞后的磁通。
14、问答题
计算题:在匀强磁场中,把长为20cm的导线和磁场成垂直放置,在导线中通10A电流时,受到的作用力为0.01N,求磁场强度多大?(设空气中的磁导率
点击查看答案
本题答案:
试题答案
15、问答题 在对电能表(感应式)进行轻载调整时,若误差时快时慢,应检查哪些内容?
点击查看答案
本题答案:在轻载调整时,误差时快时慢应检查:
(1)计
本题解析:试题答案在轻载调整时,误差时快时慢应检查:
(1)计度器第二位字轮是否在进位。
(2)与计度器耦合的蜗杆是否毛糙。
(3)是否圆盘不平整或轴干不直摩擦其他部件。
(4)圆盘的工作间隙中是否有灰尘、杂物和铁屑。
16、问答题 感应式电能表的调整装置主要有哪几种?
点击查看答案
本题答案:(1)满载调整装置。
(2)轻载调整装置。<
本题解析:试题答案(1)满载调整装置。
(2)轻载调整装置。
(3)相位角调整装置。
(4)潜动调整装置。
(5)三相电能表还装有平衡调整装置。
17、问答题 绘图题:绘出单相自耦调压器接线图(输入220V,输出0-250V可调)
点击查看答案
本题答案:
试题答案
18、单项选择题 转盘的转轴不直或圆盘不平,电能表在运行中会出现()。
A.表慢;
B.表忽慢忽快;
C.噪声;
D.表快。
点击查看答案
本题答案:B
本题解析:暂无解析
19、问答题 DL448-2000《电能计量装置技术管理规程》对电能表的轮换周期有何规定?
点击查看答案
本题答案:(1)V类双宝石电能表轮换周期规定为10年。
本题解析:试题答案(1)V类双宝石电能表轮换周期规定为10年。
(2)其他运行中的V类电能表,从装出第六年起,按规定进行分批抽样,作修调前检验,满足要求可继续运行,否则全部拆回。
20、问答题
计算题:用一台220V、5A,常数为900r/(kW²h)的0.2级单相标准电能表,测定一只220V、5A,常数为1500r/(kW²h)的2.0级单相电能表的相对误差。如果要在标定电流cos
=1.0的情况下,将被校表的误差r调整在±1%以内时,试求标准电能表的算定转数和实测转数的允许范围。
点击查看答案
本题答案:
试题答案
21、问答题 计算题:用架盘天平称量某物质量,设测量结果为100.2g。其值为100.0g。问用架盘天平测量质量的绝对误差是多少?在100g时的示值相对误差是多少?修正值是多少?
点击查看答案
本题答案:
试题答案
22、问答题 简述电能表轻载误差产生的原因?
点击查看答案
本题答案:(1)当电能表圆盘匀速转动时,在转动元件间均存在着摩擦
本题解析:试题答案(1)当电能表圆盘匀速转动时,在转动元件间均存在着摩擦力矩。
(2)电流元件中负荷电流与电流工作磁通的非线性关系。
(3)电磁元件装配不对称。
23、问答题 感应式单相有功电能表相角误差快,调整不过来是何原因?
点击查看答案
本题答案:(1)相角调整电阻线上的短路滑片接触不良或电阻丝氧化。
本题解析:试题答案(1)相角调整电阻线上的短路滑片接触不良或电阻丝氧化。
(2)相角调整短路环太少。
(3)调整电压非工作磁通的装置失灵。
(4)相角调整电阻丝与线圈脱焊或线圈断。
(5)电压线圈可能有匝间短路。
24、问答题 绘图题:绘出电能表检定装置中升流器的原理接线图。已知升流器一次侧220V。二次侧3V(50A)、5V(25A)、7.5V(10A)、10V(5A)、20V(2.5A)、50V(1A)、100V(0.5A)、150V(0.25A)、220V(0.1A)。
点击查看答案
本题答案:
试题答案
25、问答题 绘图题:绘出电能表检定装置中升压器的原理接线图。已知升压器一次侧电压抽头为200V、220V、264V;二次侧电压抽头为75V、150V、300V、450V。
点击查看答案
本题答案:
试题答案
26、问答题 何谓相位超前?何谓相位同相?
点击查看答案
本题答案:在同一个周期内,一个正弦量比另一个正弦量早些到达零值,
本题解析:试题答案在同一个周期内,一个正弦量比另一个正弦量早些到达零值,称为相位超前。两个同频率的正弦量同时达到最大值,这两个正弦量称为同相。
27、问答题 三相电路中,中性线的作用是什么?
点击查看答案
本题答案:中性线的作用就是当不对称的负载接成星形连接时,使其每相
本题解析:试题答案中性线的作用就是当不对称的负载接成星形连接时,使其每相的电压保持对称。
28、问答题 电能表的制动力矩主要由哪三部分组成?
点击查看答案
本题答案:(1)永久磁铁产生的制动力矩。
(2)电压工
本题解析:试题答案(1)永久磁铁产生的制动力矩。
(2)电压工作磁通产生的自制动力矩。
(3)电流工作磁通产生的自制动力矩。
29、问答题 防止感应式电能表潜动的方式有哪几种?
点击查看答案
本题答案:(1)在圆盘上打两个对称的小孔或一个小孔。
本题解析:试题答案(1)在圆盘上打两个对称的小孔或一个小孔。
(2)在转轴上装一制动铁丝和电压铁芯中心柱加装一铁片舌。
30、问答题 计算题:励磁电流表的读数为1500A,已知仪表在该点的修正值是-4.5A,在使用温度下仪表的附加误差是2.5A,由于导线电阻与规定值不相符,在使用温度下引起的附加误差是-3.5A,求电流的相对误差。
点击查看答案
本题答案:
试题答案
31、问答题 根据部颁规程SD109-83《电能计量装置检验规程》规定,电能表走字试验应如何进行?
点击查看答案
本题答案:(1)选用性能稳定电能表作为标准表,与一批被检表进行比
本题解析:试题答案(1)选用性能稳定电能表作为标准表,与一批被检表进行比较。
(2)在通电前,被检表的计数器除最末位字轮外,其余字轮均为9。
(3)在电压线路加以额定电压,电流线路通以10%的标定电流,cos=1.0的条件下进行走字。
(4)被检电能表计数器示数的改变,不应少于5个字。
(5)为缩短走字时间,允许在计数器所有字轮进位之后,将输入电流增大到标定电流或额定最大电流继续进行试验。
32、单项选择题 下述电磁学单位中,属SI单位的中文符号是()。
A.奥斯特;
B.欧姆;
C.安/米;
D.千瓦•时。
点击查看答案
本题答案:C
本题解析:暂无解析
33、问答题 电能表为什么需要制动力矩?
点击查看答案
本题答案:电能表若没有制动力矩,则铝盘会成加速度转动,便不能正确
本题解析:试题答案电能表若没有制动力矩,则铝盘会成加速度转动,便不能正确反映被测电能的多少。所以在电能表中设置制动元件,产生制动力矩使之与转动力矩平衡,这样转速便与负荷的大小成正比关系。
34、单项选择题 将电动势为1.5V,内阻为0.2Ω的四个电池并联后,接入一阻值为1.45Ω的负载,此时负载电流为()A。
A.2;
B.1;
C.0.5;
D.3
点击查看答案
本题答案:B
本题解析:暂无解析
35、单项选择题 电能表响声故障,产生的原因不可能是()。
A.电磁线圈或铁芯移动;
B.轻微擦盘;
C.上轴承孔过大或缺少油;
D.电压线圈短路。
点击查看答案
本题答案:D
本题解析:暂无解析
36、问答题 测量用电压互感器至电能表的二次导线的材料与截面有何要求?
点击查看答案
本题答案:(1)二次导线应采用铜质单芯绝缘线。
(2)
本题解析:试题答案(1)二次导线应采用铜 质单芯绝缘线。
(2)二次导线截面积应按允许的电压降计算确定,至少应不小于2.5mm。
37、问答题 &nb sp;感应式电能表满戴调整的方法有哪些?
点击查看答案
本题答案:(1)调整永久磁铁的磁分路。
(2)调整制动
本题解析:试题答案(1)调整永久磁铁的磁分路。
(2)调整制动力臂,永久磁铁的磁力线中心在圆盘半径的83%处表转速最慢。
(3)经过改制或恢复性修理的电能表,在调整器不能满足误差要求时,可将永久磁铁充磁或退磁,也可增大或减小永久磁铁的磁隙。
(4)通过改制或恢复性修理的电能表,在调整器不能满足误差要求时,还可调整电流、电压元件之间的间隙。
38、问答题 感应系电能表在走字试验时,可能发现哪些问题?
点击查看答案
本题答案:(1)计度器与蜗杆装配不好,造成圆盘停走。
本题解析:试题答案(1)计度器与蜗杆装配不好,造成圆盘停走。
(2)计度器转动比不对。
(3)计度器不干净,翻字太重卡字。
(4)电能表检定时,应校数算错。
(5)电能表检定时,误差或变差超过允许值。
39、问答题 互感器轮换周期是怎样规定的?
点击查看答案
本题答案:互感器的轮换周期是:
(1)高压互感器至少每
本题解析:试题答案互感器的轮换周期是:
(1)高压互感器至少每10年轮换一次(可用现在检验代替轮换)。
(2)低压电流互感器至少每20年轮换一次。
40、问答题 为保证感应式交流电能表的准确度和性能稳定 ,表内一般设置了哪些调整装置,对这些装置有哪些要求?
点击查看答案
本题答案:感应式电能表内设:满载调整装置、轻载调整设置、相位角调
本题解析:试题答案感应式电能表内设:满载调整装置、轻载调整设置、相位角调整装置、防潜装置,三相表还有平衡调整装置。对这些调整装置要求是:要有足够的调整范围和调整细度;各装置调整时相互影响要小;结构和装设位置要保证调节简便;固定要牢靠,性能要稳定。
41、问答题 移相器在电能表检定装置中起什么作用?
点击查看答案
本题答案:电能表在检定中,需要测定在不同功率因数下的误差,所以要
本题解析:试题答案电能表在检定中,需要测定在不同功率因数下的误差,所以要借助移相器改变电能表的电压与电流之间的相位角。
42、问答题 感应式电能表的测量机构主要包括哪几部分?
点击查看答案
本题答案:感应式电能表的测量机构主要有六部分:
(1)
本题解析:试题答案感应式电能表的测量机构主要有六部分:
(1)驱动元件。
(2)转动元件。
(3)制动元件。
(4)轴承。
(5)计度器。
(6)调整装置。
43、问答题 电流互感器在进行误差测试之前退磁的目的是什么?
点击查看答案
本题答案:由于电流互感器铁芯不可避免的存在一定的剩磁,将使互感器
本题解析:试题答案由于电流互感器铁芯不可避免的存在一定的剩磁,将使互感器增加附加误差,所以在误差试验前,应先消除或减少铁芯的剩磁影响,故进行退磁。
44、问答题 计算题:绝对误差为0.2;相对误差为0.2%;修正值为-0.2%。6.有3只标称值均为1k的电阻,用0.01级的电桥测量,其阻值依次为1000.2、1000.1和1000.5,求三只电阻串联后的等效电阻及其合成误差。
点击查看答案
本题答案:
试题答案
45、问答题 发现有人低压触电时应如何解救?
点击查看答案
本题答案:发现有人低压触电时:
(1)应立即断开近处电
本题解析:试题答案发现有人低压触电时:
(1)应立即断开近处电源开关(或拔去电源插头)。
(2)若事故地点离开关太远不能及时断开,救护人员可用干燥的手套、衣服、木棍等绝缘物使触电者脱离电源。
(3)若触电者因抽筋而紧握电线时,则可用木柄斧、铲或胶柄钳等把电线弄断。
题库试看结束后
微信扫下方二维码即可打包下载完整版《★电能表修较工考试》题库
手机用户可保存上方二维码到手机中,在微信扫一扫中右上角选择“从相册选取二维码”即可。
题库试看结束后微信扫下方二维码即可打包下载完整版《电能表修较工考试:电能表修较工初级》题库,分栏、分答案解析排版、小字体方便打印背记!经广大会员朋友实战检验,此方法考试通过率大大提高!绝对是您考试过关的不二利器!
手机用户可保存上方二维码到手机中,在微信扫一扫中右上角选择“从相册选取二维码”即可。
微信搜索关注"91考试网"公众号,领30元,获取公务员事业编教师考试资料40G