手机用户可
保存上方二维码到手机中,在
微信扫一扫中右上角选择“从
相册选取二维码”即可。
1、问答题 集控启动前的检查有哪些?
点击查看答案
本题答案:(1)各电流表指示应在“0”位
本题解析:试题答案(1)各电流表指示应在“0”位。
(2)确认档板位置应正确。
(3)检查输煤系统工作电压应在正常范围内。
(4)通讯设备及有关信号显示应完好正确。
(5)各电动切换挡板及联锁开关的位置正确。
2、问答题 碎煤机启动前的检查有哪些?
点击查看答案
本题答案:①检查电动机、轴承座、靠背轮、机体及各部螺栓、螺母不松
本题解析:试题答案①检查电动机、轴承座、靠背轮、机体及各部螺栓、螺母不松动;
②检查清理除铁室内及机内的杂物,如有堵塞,应先清理后,将转子转2-3转;
③检查锤环有无损坏,掉落现象;
④关闭好检查门;
⑤检查碎煤机下部落煤管是否畅通,各润滑部位是否缺油。
3、问答题 为什么要定期抄表?
点击查看答案
本题答案:(1)便于运行分析,及时发现异常,保证安全生产。
本题解析:试题答案(1)便于运行分析,及时发现异常,保证安全生产。
(2)定期抄表也是进行各项运行指标的统计、计算、分析所不可缺少的,同时运行日报表也作为运行的技术资料上报、存档。
(3)在日常运行工作中,抄表一定要按时、准确、认真、细心地进行。
4、问答题 常用的止血方法主要有几种?
点击查看答案
本题答案:常用的止血方法主要有
(1)抬高患肢位置法,
本题解析:试题答案常用的止血方法主要有
(1)抬高患肢位置法,即将患肢抬高使其超过心脏位置。
(2)加压包扎止血法。
(3)指压止血法;即用手指压迫“止血点”止血
5、问答题 在操作中发现疑问时应做何处理?
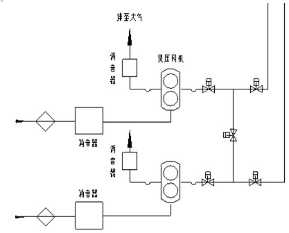
点击查看答案
本题答案:(1)应立即停止操作并向值班调度员或值班负责人报告本题解析:试题答案(1)应立即停止操作并向值班调度员或值班负责人报告
(2)弄清问题后再进行操作
(3)不准擅自更改操作票,不准随意解除闭锁装置
6、问答题 灰库风机检修后的验收。
点击查看答案
本题答案:(1)首先要确认风机电源已送。
(2)JOG
本题解析:试题答案(1)首先要确认风机电源已送。
(2)JOG开关点动风机检查电机转向是否正确。
(3)皮带松紧是否合适。
(4)装上皮带罩,启动风机。
(5)运行中测振动和温度。
7、问答题 气缸衬垫的作用?水冷式内燃机的气缸盖有几种?
点击查看答案
本题答案:(1)气缸衬垫的作用保证燃烧室密封。
(2)
本题解析:试题答案(1)气缸衬垫的作用保证燃烧室密封。
(2)水冷式内燃机的气缸盖有整体式
(3)分块式
(4)单体式
8、问答题 绘图题:画电路图,使2个灯泡能正常工作。
点击查看答案
本题答案:
试题答案
9、问答题 冬季气温低于多少℃时,汽车未加防冻液的,应在收车后放尽冷却水?
点击查看答案
本题答案:冬季当环境温度低于3℃时,汽车在没有加防冻液的时候,应
本题解析:试题答案冬季当环境温度低于3℃时,汽车在没有加防冻液的时候,应在收车后放尽水箱内的冷却水,有条件时车辆应停进车库内。
10、问答题 锅炉过热器取压点处的压力为9.82MPa,压力表装在取样点下方35米处,求压力表的修正值。
点击查看答案
本题答案:因为压力表装在测压点下方,压力表的示值将高于水管内压力
本题解析:试题答案因为压力表装在测压点下方,压力表的示值将高于水管内压力
P修=高度×1000÷10000=35*1000÷10000=3.5(KGF/CM210%)≈0.35MPa
11、问答题 过滤/分离器差压高报警的原因及处理?
点击查看答案
本题答案:(1)卸灰阀门故障或动作不正常(热工或检修处理)。本题解析:试题答案(1)卸灰阀门故障或动作不正常(热工或检修处理)。
(2)三通阀门故障或动作不正常(热工或检修处理)。
(3)软管磨穿(更换软管)。
(4)脉冲阀故障或脉冲管松(热工或检修处理)。
(5)灰温低灰量大或湿度大使布袋堵塞(多抽空管)
(6)仪表故障误报警(热工处理)。
12、问答题 10t水经加热器后,它的焓值从334.9kJ/kg增加至502.4kJ/kg,求在加热器内吸收多少热量?
点击查看答案
本题答案:热量=质量×(h1-h2)=10000&t
本题解析:试题答案热量=质量×(h1-h2)=10000×(502.4-334.9)=10×103×167.5=167.5×104(kJ)10t水在加热器内吸收的热量为167.5×104kJ。
13、问答题 如何正确维护空气滤清器?
点击查看答案
本题答案:(1)使用时应定期清除滤清器里的污物及灰尘
本题解析:试题答案(1)使用时应定期清除滤清器里的污物及灰尘
(2)装复时,应注意不要将滤清器装反
(3)维护时,应取出滤芯轻轻地拍打端面,最后用压缩空气吹,切不可用汽油或水冲刷
(4)如破损时,须更换滤芯
14、问答题 局部照明适用什么场合?
点击查看答案
本题答案:局部照明宜在下列情况采用
(1)局部需要有较
本题解析:试题答案局部照明宜在下列情况采用
(1)局部需要有较高的照度;
(2)由于遮挡使一般照明照射不到的某些范围;
(3)视功能降低的人需要有较高的照度
(4)需要减少工作区内的反射眩光;
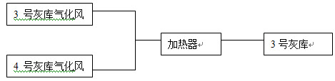
15、问答题 绘图题:渣系统的启动顺序?
点击查看答案
本题答案:
试题答案
16、问答题 试运输煤皮带时集控值班员应做哪些工作?
点击查看答案
本题答案:(1)通知就地值班员检查现场。
(2)待输煤
本题解析:试题答案(1)通知就地值班员检查现场。
(2)待输煤值班员回电话,若符合启动条件时通知就地。
(3)注意电流表指示变化是否在正常范围内。
(4)做好详细记录。
17、问答题 供油泵常见故障的部位是哪里?
点击查看答案
本题答案:(1)汽油机供油系时常发生故障的部位是油路。
本题解析:试题答案(1)汽油机供油系时常发生故障的部位是油路。
(2)它包括汽油箱、汽油滤清器、汽油泵、化油器和各连接油管等部分。
18、问答题 灰渣泵的启动步骤是什么?
点击查看答案
本题答案:(1)在启动前必须首先开启轴封水泵并通入轴封水。
本题解析:试题答案(1)在启动前必须首先开启轴封水泵并通入轴封水。
(2)待轴封水流动通畅后才可启动灰渣泵。
(3)轴封水泵和灰渣泵之间应有联锁装置,以防误操作。
19、问答题 运行中填料发热的原因。
点击查看答案
本题答案:(1)填料压得过紧或四周紧度不均匀。
(2)
本题解析:试题答案(1)填料压得过紧或四周紧度不均匀。
(2)轴和填料及压盖的径向间隙太小。
(3)密封水中断或不足。
20、问答题 冲渣泵运行中的检查有哪些方面?
点击查看答案
本题答案:(1)温升正常。
(2)声音正常。
本题解析:试题答案(1)温升正常。
(2)声音正常。
(3)振动值正常。
(4)电流正常。
(5)盘根填料不漏水。
(6)出口压力正常。
(7)轴承不漏油。
21、问答题 起重设备为什么要进行技术检验?
点击查看答案
本题答案:(1)起重设备一般是用来起吊重物并在空间进行移动的一种
本题解析:试题答案(1)起重设备一般是用来起吊重物并在空间进行移动的一种设备
(2)由于其受力复杂,承载量大,万一发生故障,将导致严重后果
(3)因此对新装、经过大修或改变重要性能的起重设备
(4)在使用前必须进行技术检验
22、问答题 为什么要经常性进行防火安全检查?
点击查看答案
本题答案:(1)任何一个单位的生产、生活设施以及生产、经营、科研
本题解析:试题答案(1)任何一个单位的生产、生活设施以及生产、经营、科研等任务,总是在不断地发展变化之中,采取的防火措施,也是随之而变
(2)不同的季节、气候对防火安全有着不同的要求
(3)人们对防火安全工作的认识,也往往随着工作环境、工艺设备等因素的变化而变化。所以要经常性地进行防火安全检查
23、问答题 夏季防汛检查的重点是什么?
点击查看答案
本题答案:夏季防汛检查的重点是
(1)对所属生产建筑物
本题解析:试题答案夏季防汛检查的重点是
(1)对所属生产建筑物及福利设施进行一次防洪、防涝、防漏的检查。
(2)低于地面道路或场地的厂房或其他建筑物(包括宿舍)应采取防止雨水罐入的措施。
(3)对排水系统进行是否畅通的检查。
(4)对室外电气设备进行检查,防止雨水侵袭发生绝缘损坏事故
24、问答题 运行中的空气压缩机压力低的原因?
点击查看答案
本题答案:(1)如果是管线泄漏。可联系检修处理。
(2
本题解析:试题答案(1)如果是管线泄漏。可联系检修处理。
(2)滤清器堵塞。运行人员使用压缩空气吹扫滤芯。
(3)如果是压力调节阀故障。可联系热工处理。
(4)各用气设备可能有泄漏,检查出漏点并处理或联系检修消漏。
25、问答题 什么叫防火检查?
点击查看答案
本题答案:(1)防火检查是发现和消除隐患,落实消防措施预防火 灾事
本题解析:试题答案(1)防火检查是发现和消除隐患,落实消防措施预防火灾事故的重要手段。
(2)也是发动群众共同做好防火安全工作的一种有效形式。
(3)在整个消防工作中占有很重要的地位。
(4)防火检查就是要深入现场,对防火的对象和设施查个明白,发现不安全因素,追个究竟,求的彻底解决。
26、问答题 试述压力继电器的工作原理。
点击查看答案
本题答案:(1)压力继电器上配有高限和低限的电接点,接点的位置可
本题解析:试题答案(1)压力继电器上配有高限和低限的电接点,接点的位置可根据动作压力的要求整定,通常以红色接点为高限,绿色接点为低限。
(2)当压力表上的指针与接点闭合时,即发出动作信号,通过中间继电器控制电磁阀的启闭。
27、问答题 桥式起重机(行车)发生事故有哪些原因?
点击查看答案
本题答案:(1)缺乏安全教育,在操作时精力不集中,或违章作业本题解析:试题答案(1)缺乏安全教育,在操作时精力不集中,或违章作业
(2)安全装置不全或失灵
(3)无操作证者开车
(4)机械发生故障,轨道偏置使天车出轨
(5)吊物捆扎不牢、起重绳折断等
28、问答题 灰浆泵轴封漏水的原因是什么?
点击查看答案
本题答案:(1)叶轮的背压过大或结构不良。
(2)运行
本题解析:试题答案(1)叶轮的背压过大或结构不良。
(2)运行中轴封水使用不当或水压不足。
(3)随便停用轴封水而造成的。
29、问答题 绘图题:请画出输煤系统方框图。
点击查看答案
本题答案:
试题答案
30、问答题 内燃机增压的原理是什么?
点击查看答案
本题答案:(1)增压是将进入内燃机汽缸内的空气预先压缩或压缩后再
本题解析:试题答案(1)增压是将进入内燃机汽缸内的空气预先压缩或压缩后再加以冷却,以提高其密度。
(2)同时增加喷油量,从而提高平均有效压力和功率,减小比重量。
31、问答题 采用水力输灰存在的问题是什么?
点击查看答案
本题答案:(1)灰渣与水混合后,将失去其松散性能,灰渣所含的氧化
本题解析:试题答案(1)灰渣与水混合后,将失去其松散性能,灰渣所含的氧化钙、氧化硅等物质亦要起变化,活性降低,不利于灰渣的综合利用。
(2)灰渣中的氧化钙含量较高时易在灰管内形成垢物,堵塞灰管,难以清除。
(3)除灰水与灰渣混合多呈碱性,PH值超过工业“三废”排放规定,不允许随便从灰场内向外排放,不论采取回收或处理措施都需要很高的设备投资和运行费用。
32、问答题 燃料煤中有哪三块以及杂物必须清除?在煤场发现三块做何处理?
点击查看答案
本题答案:(1)燃料煤中有木块、石块、铁块以及杂物必须清除。本题解析:试题答案(1)燃料煤中有木块、石块、铁块以及杂物必须清除。
(2)在煤场工作时如发现有三块应立即停车将三块清除后,方可继续工作。
33、问答题 负压风机切换阀门故障如何处理?
点击查看答案
本题答案:(1)阀门内有积灰时清理积灰。
(2)如有电
本题解析:试题答案(1)阀门内有积灰时清理积灰。
(2)如有电磁阀漏气时联系热工处理。
(3)检查压缩空气压力是否正常。
(4)检查阀门是否被冻并排出水汽。
34、问答题 1-XV-041阀运行中打不开的原因及现象?
点击查看答案
本题答案:(1)阀板磨穿或与阀座间隙过大。
(2)三通
本题解析:试题答案(1)阀板磨穿或与阀座间隙过大。
(2)三通阀或软管磨穿。
(3)1-XV-040阀打开关不上。
(4)压缩空气压力不足。
(5)压力调节阀堵塞。
(6)失去控制气源。
(7)电磁阀故障。
35、问答题 绘图题:画出一期负压风机系统图。
点击查看答案
本题答案:
试题答案
36、问答题 一台交流异步电动机,测得静子与转子之间四点空气间隙分别为6、5.3、4、5.7mm,问空气间隙误差为多少?是否合格?
点击查看答案
本题答案:平均间隙=(6+5.3+4+5.7)/4=5.25(m
本题解析:试题答案平均间隙=(6+5.3+4+5.7)/4=5.25(mm)间隙误差=(5.25-4)/5.25×100%=23.8%23.8%>标准10%为不合格。
37、问答题 灰浆泵运行中的维护事项。
点击查看答案
本题答案:(1)定时记录泵的出、入口压力和电动机电流值,轴承温度
本题解析:试题答案(1)定时记录泵的出、入口压力和电动机电流值,轴承温度计的指示值,并分析变化情况,发现异常及时处理。
(2)定时对电动机及机械部分的振动、声音、密封、轴封水压、轴承的油质和油位进行检查,遇有异常情况及时处理。
(3)备用设备应定期切换运行,调整入口水量,使水泵不致吸入空气产生振动。
38、问答题 有一个直流电磁线圈的电阻为1000Ω,将其接到220V直流电源上,求线圈消耗功率多少千瓦?
点击查看答案
本题答案:根据公式P=I2R
所以P=V2/R=220
本题解析:试题答案根据公式P=I2R
所以P=V2/R=2202/1000=48.4=0.0484(kW)
线圈消耗功率为0.0484千瓦。
39、问答题 规范的安全电压有哪几种?目前在汽车上使用的安全电压有哪几种?
点击查看答案
本题答案:(1)目前规范的安全电压有12V、24V、36V
本题解析:试题答案(1)目前规范的安全电压有12V、24V、36V
(2)目前在汽车上使用的安全电压有12V、24V
40、问答题 空压机上五块表从左至右的名称。
点击查看答案
本题答案:(1)沉淀柜压力表。
(2)管线压力表。本题解析:试题答案(1)沉淀柜压力表。
(2)管线压力表。
(3)流体过滤器差压表。指针到红色区域时更换流体过滤器。
(4)流体温度表。
(5)沉淀柜差压表。掼针到红色区域时更换沉淀柜滤网。
41、问答题 脱水仓放渣时放出许多水的原因?
点击查看答案
本题答案:(1)脱水仓的析水元件有堵塞。
(2)造成析
本题解析:试题答案(1)脱水仓的析水元件有堵塞。
(2)造成析水效果差。
(3)给脱水仓的析水时间不够。
(4)反冲洗阀未关。
42、问答题 绘图题:请画出电气回路接地的图形符号。
点击查看答案
本题答案:
试题答案
43、问答题 润滑油应符合哪些基本要求?
点击查看答案
本题答案:(1)较低的磨擦系数,以减少摩擦面间运动阻力和设备的功
本题解析:试题答案(1)较低的磨擦系数,以减少摩擦面间运动阻力和设备的功率消耗,减少机械摩擦损失,提高设备的使用寿命。
(2)有良好的吸附能力及楔入能力,能楔入摩擦面微小的间隙内并牢固地黏附其上。
(3)适当的黏度,以便在摩擦面间结聚成油膜,能承受一定的压力而不被挤出。
(4)有较高的纯度和抗氧化安定性,以防止机械磨损和腐蚀。
44、问答题 如何预防矽肺病的发生?
点击查看答案
本题答案:(1)加强粉尘危害性宣传教育工作
(2)改进
本题解析:试题答案(1)加强粉尘危害性宣传教育工作
(2)改进生产工艺,加速设备改造更新
(3)加强通风措施,对尘源进行密闭或局部抽吸
(4)定期检查粉尘作业工人的身体状况,对不适合从事该条件工作的工人及时调换
(5)加强个人防护用具的使用。
45、问答题 集控人员在冲板流量计失灵时,如何准确计算上煤量?
点击查看答案
本题答案:(1)从2号带电流变化上判断出上煤量。
(2
本题解析:试题答案(1)从2号带电流变化上判断出上煤量。
(2)根据实际情况分阶段记录和判断上煤量。
(3)根据上煤时间平均计算每分钟的上煤量。
(4)最后算出一个班的上煤量。
46、问答题 电动机过热有哪些现象?
点击查看答案
本题答案:(1)电流过大或电动机冒烟。
(2)通风不良
本题解析:试题答案(1)电流过大或电动机冒烟。
(2)通风不良或温度升高。
(3)系统电压过低或超负荷运行。
(4)机械故障
47、问答题 水力除渣的用水包括哪些?
点击查看答案
本题答案:(1)机械除渣机的水封用水。
(2)冲渣用水
本题解析:试题答案(1)机械除渣机的水封用水。
(2)冲渣用水和喷嘴的送渣水。
(3)灰渣泵的轴封用水。
(4)喷嘴除灰器或罐式除灰器输送用水。
(5)除灰管道的冲洗用水。
48、问答题 负压风机运行中应注意的常见故障有哪些?
点击查看答案
本题答案:(1)皮带松出现异音。
(2)润滑油油位偏低
本题解析:试题答案(1)皮带松出现异来源:91题库网 www.91eXam.net音。
(2)润滑油油位偏低。
(3)机体振动增大。
(4)出口喷灰。
49、问答题 必须持有何种证件方可操作驾驶特种车辆?
点击查看答案
本题答案:(1)必须持有中华人民共和国驾驶执照。
(2
本题解析:试题答案(1)必须持有中华人民共和国驾驶执照。
(2)有劳动部门颁发的特种车辆操作证方可驾驶操作。
50、问答题 工作班成员的安全职责是什么?
点击查看答案
本题答案:(1)认真执行安全规程和现场安全措施
(2)
本题解析:试题答案(1)认真执行安全规程和现场安全措施
(2)互相关心施工安全
(3)并监督本规程和现场安全措施的实施
51、问答题 如何鉴别润滑脂质量的好坏?
点击查看答案
本题答案:(1)将润滑脂放在试管内用汽油加以溶解,加入汽油后无分
本题解析:试题答案(1)将润滑脂放在试管内用汽油加以溶解,加入汽油后无分层现象则质量好。
(2)将润滑脂均匀涂在一块玻璃上,进行观察,如发现油质的薄层中有团块,颜色不一致或有臭味,则表明已变质。
(3)润滑脂若乳化则已变质。
(4)二硫化钼润滑脂表层干涸,则不能用。
52、问答题 造成火力发电厂效率低的主要原因是什么?金属材料分哪几种?
点击查看答案
本题答案:(1)造成火力发电厂效率低的主要原因有气轮机排气热损失
本题解析:试题答案(1)造成火力发电厂效率低的主要原因有气轮机排气热损失
(2)金属材料分为黑色金属和有色金属两种。
53、问答题 为什么煤中灰分增加会导致锅炉事故率增高?
点击查看答案
本题答案:(1)燃烧不正常,灰分增加,炉膛燃烧温度下降,引起燃烧
本题解析:试题答案(1)燃烧不正常,灰分增加,炉膛燃烧温度下降,引起燃烧不良,乃至熄火放炮。
(2)增加锅炉受热面的污染、积灰,增加了热阻,减少了热能的利用,同时还增加机械不完全燃烧的热损失和灰渣带走的物理热损失等。
54、问答题 电厂的灰渣在综合利用方面的途径有哪些。
点击查看答案
本题答案:(1)制灰砖、砌块砖和空气砌块砖。
(2)用
本题解析:试题答案(1)制灰砖、砌块砖和空气砌块砖。
(2)用粉煤灰做水泥掺合料。
(3)可以用粉煤灰做农用肥料。
(4)在筑路工程中可以用作路面基础。
(5)用于制造保温纤维。
55、问答题 电瓶电液的添加有何规定?
点击查看答案
本题答案:(1)定期检查液面高度,液面下降时补充蒸馏水。
本题解析:试题答案(1)定期检查液面高度,液面下降时补充蒸馏水。
(2)液压高出极板10—15毫米。
56、问答题 绘图题:二期灰库流化系统框图。
点击查看答案
本题答案:
试题答案
57、问答题 如何判断DCS系统操作员站是否死机?
点击查看答案
本题答案:(1)当DCS操作员站画面显示的参数不更新;
本题解析:试题答案(1)当DCS操作员站画面显示的参数不更新;
(2)电鼠标操作后没有反应;
(3)不能对显示画面翻页;
(4)点操作面板没有反应;
(5)点参数没有反应。
58、问答题 柴油标号含义?润滑油标号含义?
点击查看答案
本题答案:(1)柴油标号以柴油凝固点为命名。
(2)润
本题解析:试题答案(1)柴油标号以柴油凝固点为命名。
(2)润滑油标号以运动粘度为标号。
59、问答题 负压风机高温报警原因?
点击查看答案
本题答案:(1)动静摩擦产生过多热量。
(2)润滑油位
本题解析:试题答案(1)动静摩擦产生过多热量。
(2)润滑油位过高或润滑油变质。
(3)长时间超负荷运行。
(4)仪表故障误报警。
60、问答题 皮带逆止器失灵的原因是什么?
点击查看答案
本题答案:(1)带式逆止器皮带翻身,皮带过长或过短。
本题解析:试题答案(1)带式逆止器皮带翻身,皮带过长或过短。
(2)弹簧张力过小,摩擦片严重磨损或沾上油污。
(3)滚柱式逆止器滚子严重磨损或损坏。
(4)压簧损坏,镶块脱落。
61、问答题 防止煤场存煤自燃的一般措施有哪些?
91e xam.net
点击查看答案
本题答案:(1)根据煤种煤质对煤定点定期分批存放,按次序取用。<
本题解析:试题答案(1)根据煤种煤质对煤定点定期分批存放,按次序取用。
(2)煤堆采用推土机等设备分层压实
(3)对长期存放的煤要采取散热措施,定期倒堆
62、问答题 运行中发生晃电对输煤集控设备有什么影响?
点击查看答案
本题答案:(1)轻微晃电时电流显示的变化。
(2)晃电
本题解析:试题答案(1)轻微晃电时电流显示的变化。
(2)晃电严重时设备会遭到损坏。
(3)晃电造成设备突然停运导致堵煤。
(4)晃电造成电气保护投不上。
(5)晃电造成操作失灵。
63、问答题 计算题:某台200MW发电机组,年发电量为114800万,求该机组年利用小时。
点击查看答案
本题答案:机组年利用小时=年发电量/20×104=1
本题解析:试题答案机组年利用小时=年发电量/20×104=114800×104/20×104=5740(h)
该机组年利用小时5740h。
64、问答题 某气轮机发出额定功率为200MW,求一个月(30天)该机组的额定发电量为多少?
点击查看答案
本题答案:额定发电量=额定功率*小时数=20*104*720=1440
本题解析:试题答案额定发电量=额定功率*小时数=20*104*720=14400*104(kWh)该机组的额定发电量为14400*104kWh。
65、问答题 影响风机轴承磨损的因素有哪些?
点击查看答案
本题答案:(1)机件摩擦面的材料。
(2)表面加工质量。
本题解析:试题答案(1)机件摩擦面的材料。
(2)表面加工质量。
(3)机件工作条件。
(4)润滑,装配质量和维护、保养等。
66、问答题 喷油器发生故障,有何现象?
点击查看答案
本题答案:(1)喷油器发生故障。
(2)产生排气冒黑烟
本题解析:试题答案(1)喷油器发生故障。
(2)产生排气冒黑烟。
(3)发动机各缸工作不均匀。
(4)功率降低等现象。
67、问答题 犁煤器犁头升除了不灵的原因有哪些?
点击查看答案
本题答案:(1)电动机烧坏。
(2)电动推杆机械部分损
本题解析:试题答案(1)电动机烧坏。
(2)电动推杆机械部分损坏。
(3)连杆机构卡塞。
(4)犁头,支架变形。
(5)控制器接触不良。
68、问答题 灰场管理主要内容有哪些?
点击查看答案
本题答案:(1)灰坝的维护,根据存灰的需要,及时搞好灰坝的接高工
本题解析:试题答案(1)灰坝的维护,根据存灰的需要,及时搞好灰坝的接高工作。
(2)经常调节灰场的溢流排水,保持灰场内有适当的积水厚度,防止存灰飞扬和流失。
(3)定期对灰场排水的取样分析,控制排水水质不超过规定的标准。
(4)保持灰场以外的排水沟渠流动畅通,防止排水流入农田。
69、问答题 灰渣泵的工作特点是什么?
点击查看答案
本题答案:(1)灰渣泵的泵体为单级、单吸悬臂工结构,能够输送有一
本题解析:试题答案(1)灰渣泵的泵体为单级、单吸悬臂工结构,能够输送有一定浓度的灰水混合物,但输送的压头比较低。
(2)灰渣泵的叶轮、叶套由于受到灰渣颗粒的冲刷、撞击,以及汽蚀的破坏作用,磨损较快,有的还受到酸性灰水的腐蚀,因而使用的周期较短。
(3)灰渣泵的允许吸上真空高度比较低,通常需要低位布置。
70、问答题 绘图题:请画出除灰系统流程方框图。
点击查看答案
本题答案:
试题答案
71、问答题 班组培训应包括哪些内容?
点击查看答案
本题答案:(1)在厂、车间的统一安排和指导下,制定本班组成员的技
本题解析:试题答案(1)在厂、车间的统一安排和指导下,制定本班组成员的技术教育规划和生产培训规划。
(2)要注意在实践中培养工人的技术操作水平和工艺水平,定期进行技术考核。
(3)要经常不断地聘请技术人员讲文化课,计技术课,传授先进经验。
(4)业余时间要安排更多的技术业务学习。
(5)不断学习兄弟单位的先进技术,交流先进经验。
72、问答题 除灰P/C电源都有哪些保护?
点击查看答案
本题答案:(1)过流保护动作后跳进线开关,并到除灰控制盘报警。<
本题解析:试题答案(1)过流保护动作后跳进线开关,并到除灰控制盘报警。
(2)低电压保护动作后跳本段所有马达,并到除灰控制盘报警。
(3)接地保护保护动作到除灰控制盘报警。
73、问答题 绘图题:请画出二位三通阀的符号。
点击查看答案
本题答案:
试题答案
74、问答题 现代柴油机喷油器的作用?
点击查看答案
本题答案:现代柴油机喷油器的作用是
(1)将喷油泵供给
本题解析:试题答案现代柴油机喷油器的作用是
(1)将喷油泵供给的柴油,均匀地射到燃烧室中
(2)形成良好的可燃混合气,使之燃烧完全,提供良好动力。
75、问答题 螺纹连接时垫圈的用途是什么?
点击查看答案
本题答案:(1)保护被连接的表面不被擦伤和应有的粗糙度
本题解析:试题答案(1)保护被连接的表面不被擦伤和应有的粗糙度
(2)增大螺母与连接件间的接触面积,减少其表面的挤压应力
(3)遮盖被连接件的不平表面
76、问答题 制定防火防爆措施应考虑哪几个方面的问题?
点击查看答案
本题答案:(1)预防性措施。两大类消除导致火灾爆炸的物质条件,消
本题解析:试题答案(1)预防性措施。两大类消除导致火灾爆炸的物质条件,消除导致火灾爆炸的能量条件。
(2)限制性措施。
(3)消防措施。
(4)疏散性措施。
77、问答题 为什么绝缘靴、绝缘手套等胶制品,不可与石油类的油脂接触?
点击查看答案
本题答案:(1)绝缘靴、绝缘手套、绝缘垫等橡胶制品与石油类的油脂
本题解析:试题答案(1)绝缘靴、绝缘手套、绝缘垫等橡胶制品与石油类的油脂接触易产生化学反应
(2)使其腐蚀和降低绝缘材料的绝缘,并过早老化、失效
78、问答题 计算题:压力表的测量范围为0—6MPa,最大允许误差为0.03MPa,求精度等级?
点击查看答案
本题答案:精度等级=最大允许误差÷(仪表测量上限值
本题解析:试题答案精度等级=最大允许误差÷(仪表测量上限值-仪表测量下限值)×100=0.03÷(6-0)×100=0.5级仪表的精度等级为0.5级。
79、问答题 柴油发动机冷却系温度过高的原因?
点击查看答案
本题答案:(1)水泵皮带松弛。
(2)节温器失效。本题解析:试题答案(1)水泵皮带松弛。
(2)节温器失效。
(3)散热器芯子外表面脏污。
(4)冷却系内水垢沉积过多。
80、问答题 灰斗气化风机安全阀动作原因及处理?
点击查看答案
本题答案:(1)灰斗高灰位。
(2)安全阀故障。
本题解析:试题答案(1)灰斗高灰位。
(2)安全阀故障。
(3)出口阀因故关闭且限位开关未报警。
(4)开启系统抽尽灰斗内的积灰。
(5)汇报班长,联系检修或热工处理。
81、问答题 计算题:从星形接法的交流电动机静子出线处,测得静子绕组线间直流电阻AB之间为0.125Ω,BC之间为0.123Ω,CA之间为0.122Ω,求ABC三相直流电阻各为多少?
点击查看答案
本题答案:RA=(0.125+0.122-0.123)/2=0.062
本题解析:试题答案RA=(0.125+0.122-0.123)/2=0.062(Ω)
RB=(0.125+0.123-0.122)/2=0.063(Ω)
RC=(0.123+0.122-0.125)/2=0.06(Ω)
ABC三相直流电阻各为0.062Ω、0.063Ω、0.06Ω。
82、问答题 已知氢氧化钠溶液中含有NaOH0.4g,求此溶液的PH值。
点击查看答案
本题答案:NaOH溶液的物质的量浓度=0.4/40=0.01mol/L
本题解析:试题答案NaOH溶液的物质的量浓度=0.4/40=0.01mol/L30%
pOH=-lg[OH]=-lg1×10-2=230%
PH=14-POH=14-2=1230%
此溶液PH值为12。10%
83、问答题 如何启动澄清池排污泵?
点击查看答案
本题答案:(1)进行启动前的检查。
(2)打开排污泵出
本题解析:试题答案(1)进行启动前的检查。
(2)打开排污泵出口门和冲洗门冲洗出口管线20分钟,且压力维持在0.3Mpa左右。
(3)打开排污泵入口门冲洗入口管线几分钟。
(4)全开入口门微开出口门按下启动按钮。
(5)运行正常且压力维持在0.31Mpa左右时再缓慢开出口门至全开。
84、问答题 绘图题:已知有3个电阻R1R22R3请设计一个电路,使之即有串 91eXAm.net联又有并联。
点击查看答案
本题答案:
试题答案
85、问答题 绘图题:二期灰斗风机系统框图。
点击查看答案
本题答案:
试题答案
86、问答题 输煤胶带的工作面磨损原因?
点击查看答案
本题答案:(1)导料槽胶皮与皮带之间有杂物。
(2)落
本题解析:试题答案(1)导料槽胶皮与皮带之间有杂物。
(2)落煤管导料槽胶板过硬。
(3)犁式卸煤器刀口有异物卡。
(4)头部清扫器压得太紧有异物。
(5)落下大块或重的杂物碰坏。
87、问答题 绘图题:画出两个电阻的串联电路图。
点击查看答案
本题答案:
试题答案
88、问答题 空压机的组成?
点击查看答案
本题答案:(1)电动机;压缩机。
(2)起动器,入口和
本题解析:试题答案(1)电动机;压缩机。
(2)起动器,入口和排出装置。
(3)润滑和冷却系统,能力调节装置及仪表和附件。
(4)后冷却器和高负荷过滤器。
89、问答题 绘图题:设计一个照明电路,要求用一个开关控制两个灯。
点击查看答案
本题答案:
试题答案
90、问答题 绘图题:请画出常通二位两通阀的符号。
点击查看答案
本题答案:
试题答案
91、问答题 绘图题:画出三相桥式整流电路
点击查看答案
本题答案:
试题答案
92、问答题 灰库高料位报警如何处理?
点击查看答案
本题答案:(1)停止向该灰库输灰。
(2)选择灰位较低
本题解析:试题答案(1)停止向该灰库输灰。
(2)选择灰位较低的灰库进 灰。
(3)如是3号灰库,需待灰放至正常灰位时再抽灰。
(4)联系灰场班尽快放灰。
93、问答题 请简述如何切换冲渣泵?
点击查看答案
本题答案:(1)对备用泵进行启动前的检查。
(2)打开
本题解析:试题答案(1)对备用泵进行启动前的检查。
(2)打开轴封水及冷却水。
(3)如正常,停运行泵关入口阀和出口一次门。
(4)打开备用泵入口门微开出口一次门启动运行。
(5)当压力和电流值正常时缓慢全开出口一次门至全开。
(6)关闭停运泵的冷却水和轴封水。
94、问答题 一台直流发电机工作电压是130V,输出电流是10A,求它的输出功率?
点击查看答案
本题答案:输出功率P=V•I=130×10
本题解析:试题答案输出功率P=V•I=130×10=1300=1.3(kW)输出功率为1.3kW。
95、问答题 简述停运排污泵的步骤。
点击查看答案
本题答案:(1)按下停运按钮。
(2)关闭入口门,打开
本题解析:试题答案(1)按下停运按钮。
(2)关闭入口门,打开冲洗门。压力维持在0.3Mpa左右5分钟。关闭冲洗门和出口门。
(3)打开放水门放尽管线内积水,关闭放水门。
96、问答题 气缸体最常遇到的缺陷有哪些?
点击查看答案
本题答案:(1)水袭壁上的裂纹和击穿
(2)凸轮轴衬套
本题解析:试题答案(1)水袭壁上的裂纹和击穿
(2)凸轮轴衬套安装孔表面的磨损
(3)汽缸体上平面的挠曲,
(4)主轴承瓦座表面的磨损
(5)随动柱村套安装孔表面的磨损,
(6)安装缸盖螺柱的螺孔损坏及其他螺纹孔磨损
97、问答题 3号和4号灰库风机的换油周期及润滑油种类?
点击查看答案
本题答案:(1)齿轮端一季度换油。
(2)齿轮端加CD
本题解析:试题答案(1)齿轮端一季度换油。
(2)齿轮端加CD40号柴机油。
(3)驱动端一季度换油。
(4)驱动端加CD40号柴机油。
98、问答题 灰渣泵的安全运行有何要求?
点击查看答案
本题答案:(1)吸入管和排出管的通道不得被大颗粒的灰渣或其他杂物
本题解析:试题答案(1)吸入管和排出管的通道不得被大颗粒的灰渣或其他杂物堵塞,连接的法兰和轴封的填料盘根处,无空气漏入或无灰水漏出。
(2)泵的出口水压和电动机的电流稳定正常,输送能力应能满足排灰的需要。
(3)运行平稳,无撞击声及摩擦声,振动的数值不超过规定的要求。
(4)轴承和轴封处的盘根无过热现象,温度在允许的范围之内,轴承冷却水和轴封水应畅通无阻。
99、问答题 电动机运行过热的原因。
点击查看答案
本题答案:(1)转速高于额定转速。
(2)水泵流量大于
本题解析:试题答案(1)转速高于额定转速。
(2)水泵流量大于许可流量。
(3)电动机或水泵发生机械摩擦或卡住。
(4)三相电动机缺相运行或三相电流不平衡。
100、问答题 气缸的密封主要依靠什么来完成?
点击查看答案
本题答案:(1)气缸的密封主要依靠
(2)依靠活塞环的
本题解析:试题答案(1)气缸的密封主要依靠
(2)依靠活塞环的弹力
(3)活塞环的侧隙、背隙来进行。
题库试看结束后
微信扫下方二维码即可打包下载完整版《★锅炉检修工考试》题库
手机用户可保存上方二维码到手机中,在微信扫一扫中右上角选择“从相册选取二维码”即可。
题库试看结束后微信扫下方二维码即可打包下载完整版《锅炉检修工考试:锅炉辅机中级工技》题库,分栏、分答案解析排版、小字体方便打印背记!经广大会员朋友实战检验,此方法考试通过率大大提高!绝对是您考试过关的不二利器!
手机用户可保存上方二维码到手机中,在微信扫一扫中右上角选择“从相册选取二维码”即可。
微信搜索关注"91考试网"公众号,领30元,获取公务员事业编教师考试资料40G